GM Service Manual Online
For 1990-2009 cars only

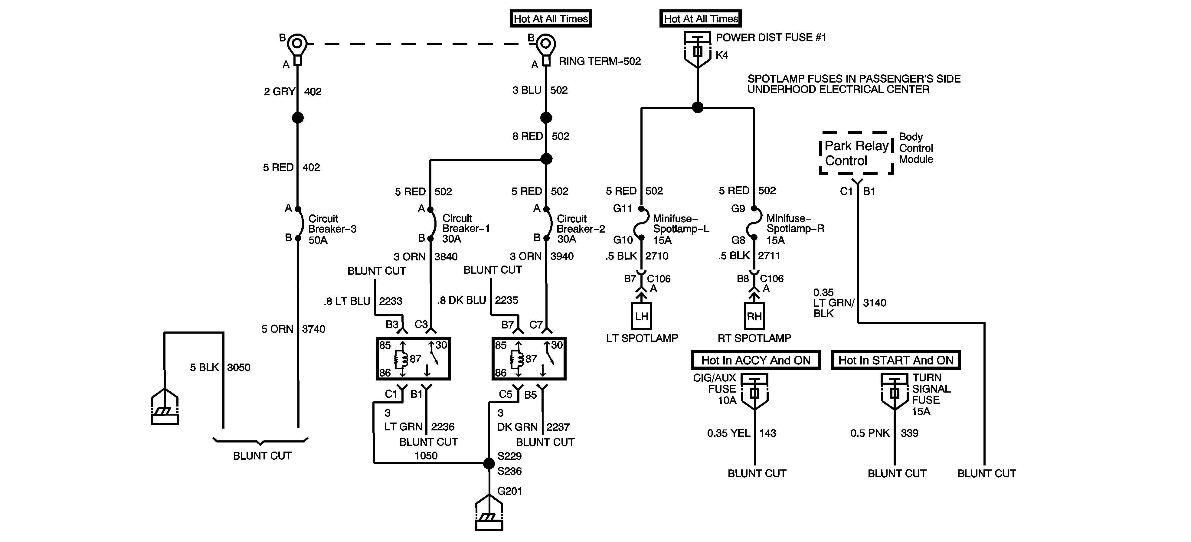
Object Number: 1454396  Size: C1

Battery power is supplied through two fusible links, one 50 amp and one 65 amp, to three circuit breakers and two control relays located in the relay center above the accelerator pedal. A 50 amp circuit breaker feeds power directly from the 50 amp fusible link through a 10 gauge (5.0 mm ²) blunt cut wire. Two 30 amp circuit breakers supply power from the 65 amp fusible link through the contacts of the control relays to 12 gauge (3.0 mm ²) blunt cut wires. The blunt cut leads are part of a 5 ft (1.5 m) loop of wire coiled under the instrument panel in the passenger's side footwell.

Each relay is operated by an 18 gauge (0.8 mm ²) control lead included in the 5 ft (1.5 m) coil under the instrument panel. Connecting the 22 gauge (0.35 mm ²) yellow wire to the 18 gauge (0.8 mm²) light or dark blue wire will operate the relay when the ignition is switched to ACC or ON and applies battery power to customer-furnished equipment. The fuse is located in the driver's side instrument panel fuse block and is labeled CIG/AUX. The relay control leads may also be connected to a separately switched 12-volt source. A 20 gauge (0.5 mm²) pink wire is included in the coil and provides battery power when the ignition is in ON or START.

A transaxle park signal lead is provided from the Body Control Module (BCM). The circuit provides a switched ground when the transmission is in PARK (P) or NEUTRAL (N) and the ignition is turned to ON. The electrical load attached to the ground in park circuit must not exceed 1.5 amps (19 watts). The blunt cut 22 gauge (0.35 mm) light green/black stripe wire is located in the 5 ft (1.5 m) loop of wire in the passenger side footwell.

The fuse is located in the driver's side instrument panel fuse block and is labeled TURN SIGNAL. A 10 gauge (5.0 mm ²) ground lead is also provided in the 5 ft (1.5 m) coil. The total current available through the 12-volt power supply is 110 amps (1320 watts). It will be 100 amps (1200 watts) if two spotlamps are installed on the vehicle. The spotlamp fuses are located in the passenger's side underhood fuse block. See "Fuses and Circuit Breakers" in your owner's manual index for more information.