GM Service Manual Online
For 1990-2009 cars only

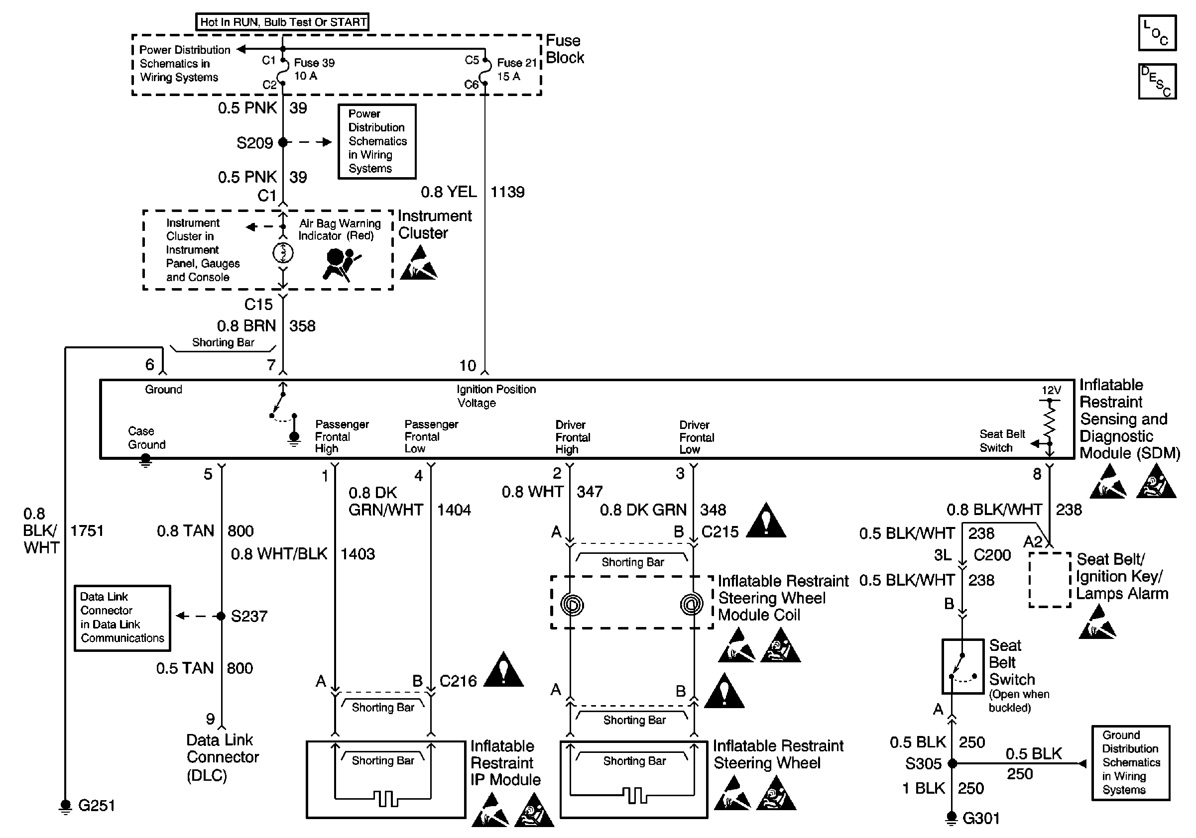
Power, Ground, IP MIL, SDM, IP Module, Steering Wheel Coil, STeEring Wheel Module, Seat Belt Switch and Seat Belt/Ignition Key/Lamps Alarm

Power, Ground, IP MIL, SDM, IP Module, Steering Wheel Coil, Steering Wheel Module, Seat Belt Switch and Seat Belt/Ignition Key/Lamps Alarm


Object Number: 590583  Size: FS
SIR Component Views
SIR System Component Description and Definitions
Handling ESD Sensitive Parts Notice
Handling ESD Sensitive Parts Notice
SIR Handling Caution
Handling ESD Sensitive Parts Notice
SIR Handling Caution
Handling ESD Sensitive Parts Notice
SIR Handling Caution
Handling ESD Sensitive Parts Notice
Handling ESD Sensitive Parts Notice
SIR Handling Caution