GM Service Manual Online
For 1990-2009 cars only

SERVICE MANUAL UPDATE-SEC.8A ELECTRICAL DIAGNOSIS SCHEMATIC

VEHICLES AFFECTED: 1990 CHEVROLET LUMINA U-VAN

The following pages update Section 8A "Electrical Diagnosis" of the 1990 Chevrolet Lumina U-Van Service Manual: 8A-11-2, 8A-11-4, 8A-12-2, 8A-40-0, 8A-60-0, 8A-60-1, 8A-63-0, 8A-63-1, 8A-76-0, 8A-114-2, 8A-114-3, 8A-114-5 and 8A-114-6.

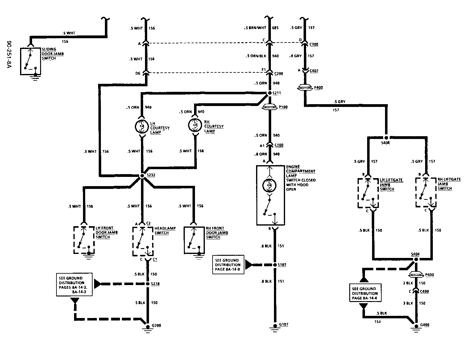
COMPONENT LOCATION S308........Dome Lamp Wiring Flarness, near top of LH "B" pillar S404........Liftgate Wiring Harness, near upper LH corner of liftgate opening S408........Liftgate Wiring Harness, near upper LH corner of liftgate opening

TROUBLESHOOTING HINTS

(Perform before beginning System Diagnosis)

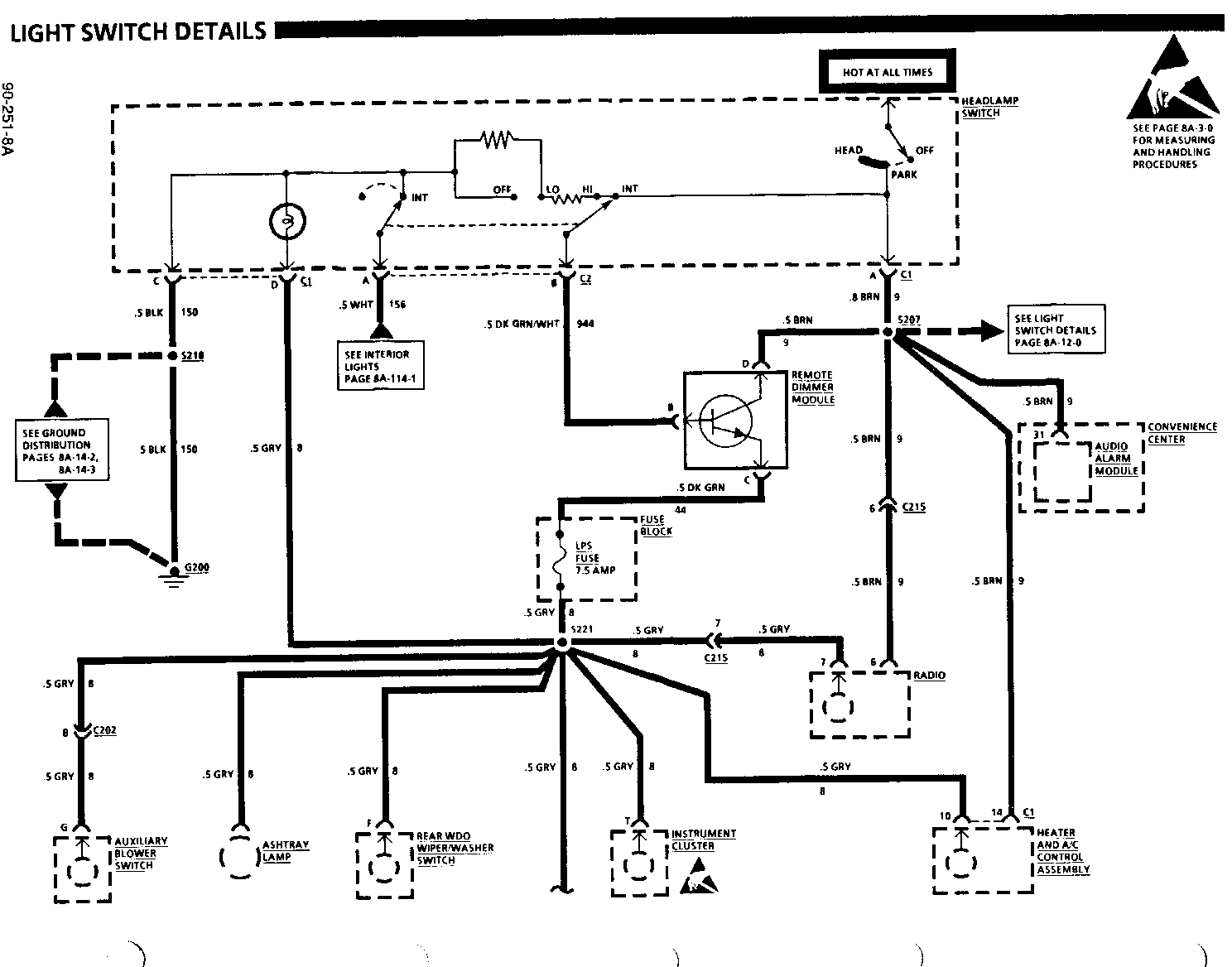
1. Check RDO-1 Fuse by noting operation of the Radio.

2. Check CTSY Fuse and ELEC Fuse.

3. If all Courtesy Lamps remain on at all times, disconnect each Jamb Switch until the Courtesy Lamps turn "OFF." Replace the defective switch. If Courtesy Lamps remain "ON" after all Jamb Switches are disconnected, repair short to ground in CKT 156.

Refer to System Diagnosis.

SYSTEM DIAGNOSIS

Refer to the Symptom Table for the appropriate diagnostic procedure(s).

SYMPTOM TABLE

SYMPTOM PROCEDURE PAGE NUMBER

All Courtesy Lamps inoperative Check for poor connection at C200 terminal (without Reading Lights) "B2" or C300 terminal "B" or open in CKT 40.

All Courtesy Lamps inoperative Chart #1 8A-114-6 (with Reading Lights)

Cigar Lighter or Rear Cigar Check power and ground to lighter. If OK, Lighter inoperative replace cigar lighter.

Front Dome Lamp, Footwell and Replace Courtesy Lamp Diode. I/P Courtesy Lamps 'ON' when Liftgate is open

Rear Dome Lamp does not turn Check for open in CKT 157 between Rear "ON" when either front door is Dome Lamp and S310 or poor connection at opened but does turn "ON" when Rear Dome Lamp. If OK, replace Courtesy Liftgate is opened. Lamp Diode.

Both Overhead Console Lamps Check for open in CKT 685 between C301 inoperative, all other Courtesy terminal 'D' and S308 or poor connection at Lamps operate normally C301 or G300. If OK, replace Overhead Console. Both Rear Reading Lamps Check for power and ground and poor inoperative connections at Rear Reading Lamps.If OK, replace Rear Reading Lamps.

One Courtesy Lamp inoperative Check power and ground to the lamp. If OK, replace bulb. Underhood Lamp inoperative, all Check for poor connection at C100 terminal other Courtesy Lamps operate 'A1' or Underhood Lamp, or open in normally CKT 940 between S211 and Underhood Lamp. If OK, replace Underhood Lamp.

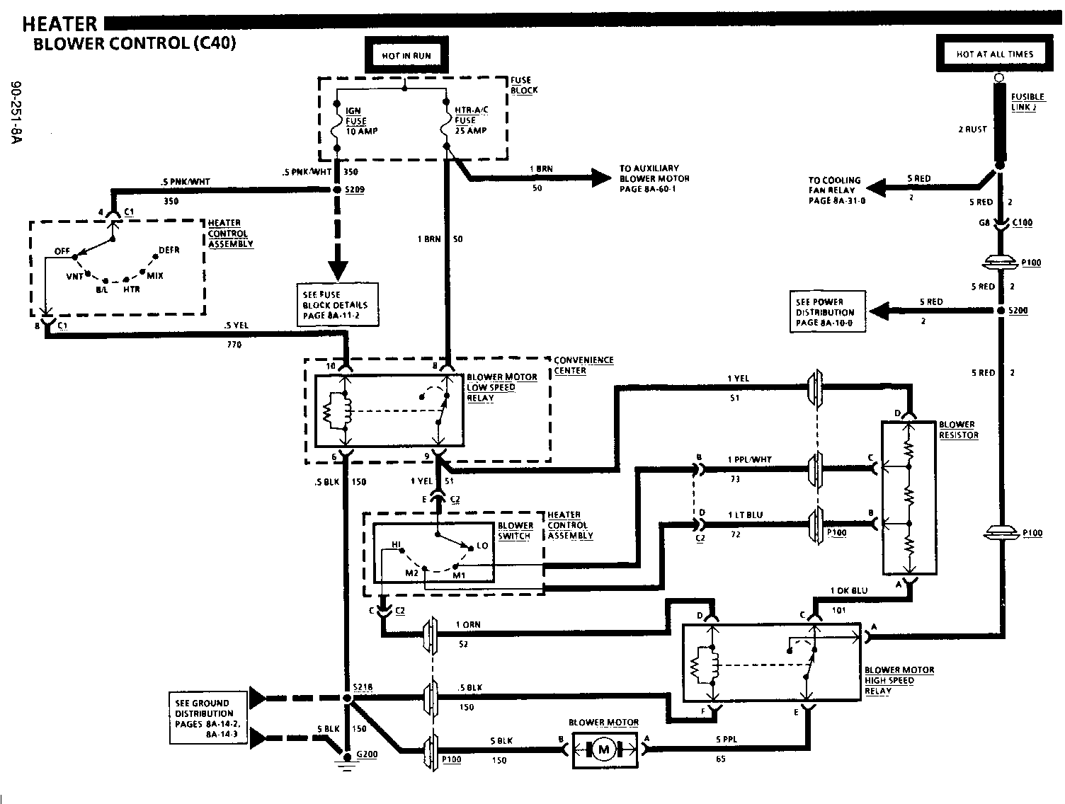
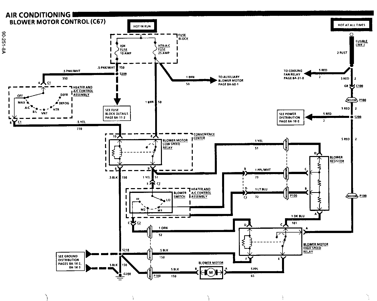
CIRCUIT OPERATION

Voltage is applied at all times to the I/P Compartment Lamp through the CTSY Fuse. When the I/P Compartment Door is opened, the I/P Compartment Lamp is grounded and turns "ON."

With Reading Lights (TR9), voltage is applied at all times to the Overhead Console through the CTSY Fuse. When the Courtesy Switch in the Overhead Console is moved to "ON," voltage is applied to the Courtesy, Reading, Dome and Engine Compartment Lamps. The Overhead Console, Dome and Courtesy Lamps can be grounded by the Front Door Jamb Switches, Sliding Door Jamb Switch, or Headlamp Switch, to be turned "ON." The Engine Compartment Lamp is grounded when the Hood is opened, turning "ON" the Engine Compartment Lamp.

Without Reading Lights (TR9), voltage is applied at all times to the Courtesy and Dome Lamps through the CTSY Fuse. The Courtesy and Dome Lamps can be grounded through the Jamb Switches or Headlamp Switch to be turned "ON".

The Courtesy Lamp Diode prevents the Front Dome Lamps and Courtesy Lamps from turning "ON" when the Liftgate is opened. When the Liftgate is opened the Rear Dome Lamp only, is grounded and turns "ON."


Object Number: 74946  Size: FS


Object Number: 74788  Size: FS


Object Number: 75084  Size: FS


Object Number: 74787  Size: FS


Object Number: 74945  Size: FS


Object Number: 74944  Size: FS


Object Number: 74943  Size: FS


Object Number: 74942  Size: FS


Object Number: 74941  Size: FS


Object Number: 75083  Size: FS


Object Number: 74940  Size: FS


Object Number: 88628  Size: LF

General Motors bulletins are intended for use by professional technicians, not a "do-it-yourselfer". They are written to inform those technicians of conditions that may occur on some vehicles, or to provide information that could assist in the proper service of a vehicle. Properly trained technicians have the equipment, tools, safety instructions and know-how to do a job properly and safely. If a condition is described, do not assume that the bulletin applies to your vehicle, or that your vehicle will have that condition. See a General Motors dealer servicing your brand of General Motors vehicle for information on whether your vehicle may benefit from the information.