GM Service Manual Online
For 1990-2009 cars only

Evaporative Emission Control System Diagnosis Enhanced EVAP System Check


Object Number: 69661  Size: LF
Engine Controls Components
EVAP and EGR Controls
OBD II Symbol Description Notice
Handling ESD Sensitive Parts Notice

Circuit Description

The evaporative system includes the following components:

    •  The fuel tank.
    •  The EVAP vent solenoid.
    •  The fuel tank pressure sensor.
    •  The fuel pipes and hoses.
    •  The vapor lines.
    •  The fuel cap.
    •  The evaporative emission canister.
    •  The purge lines.
    •  The EVAP purge solenoid.

The EVAP purge solenoid valve allows manifold vacuum to purge the canister. The Powertrain Control Module (PCM) supplies a ground to energize the solenoid valve (purge on ). The EVAP purge solenoid control is Pulse Width Modulated (PWM) or turned ON and OFF several times a second. The duty cycle (pulse width) is determined by engine operating conditions including load, throttle position, coolant temperature and ambient temperature. The duty cycle is calculated by the PCM and the output is commanded when the appropriate conditions have been met.

The EVAP Vent solenoid is used to seal the EVAP system during the EVAP leak diagnostic tests. The fuel tank pressure sensor is used to monitor vacuum in the system during the diagnostic tests.

A stuck closed EVAP purge solenoid, stuck open EVAP vent solenoid, disconnected or damaged EVAP purge line or vent hose, leaking fuel cap, or fill neck should set a DTC P0440. A small leak in the EVAP system should set a DTC P0442. An EVAP vent solenoid stuck closed, a restricted vent hose, or a blocked EVAP canister should set a DTC P0446. A continuous purge condition with no purge commanded by the PCM (EVAP purge solenoid stuck open or leaking) should set a DTC P1441. Refer to the DTC tables for further diagnostic procedures regarding the EVAP system.

Diagnostic Aids

Check for the following conditions:

    •  Poor connection at PCM.
         Inspect harness connectors for backed out terminals, improper mating, broken locks, improperly formed or damaged terminals, and poor terminal to wire connection.
    •  Damaged harness.
         Inspect the wiring harness for damage. If the harness appears to be OK, observe the Fuel Tank Pressure display on the scan tool while moving connectors and wiring harnesses related to the sensor. A change in the display will indicate the location of the malfunction.
    •  Incorrect EVAP purge or vacuum source line routing.
         Verify that the source vacuum and EVAP purge lines to the canister purge valve are not switched.

Test Description

Number(s) below refer to the step number(s) on the Diagnostic Table.

  1. The PCM will command the EVAP purge and vent solenoids closed with the scan tool Seal System EVAP output control function activated. Fuel tank pressure should not decrease under these conditions.

  2. The PCM commands the EVAP purge solenoid off (open) and the vent solenoid on (closed) with the scan tool System Perf. EVAP output control function activated. Engine vacuum should cause fuel tank pressure to decrease when System Perf. is activated.

Enhanced Evaporative Emission System Check

Step

Action

Value(s)

Yes

No

1

Was the Powertrain On-Board Diagnostic (OBD) System Check performed?

--

Go to Step 2

Go to Powertrain On Board Diagnostic (OBD) System Check

2

  1. Turn off the ignition switch.
  2. Remove the fuel cap.
  3. Turn on the ignition switch.
  4. Observe Fuel Tank Pressure on the scan tool.

Is Fuel Tank Pressure at the specified value?

0 in. H2O

Go to Step 3

Go to EVAP Control System Diagnosis Enhanced EVAP System Check

3

Important::  Before continuing with diagnosis, zero the EVAP Pressure and Vacuum gauges on the
Object Number: 20803  Size: SH

(1)Main Valve
(2)Evaporative Emission System Purge/Presure Diagnostic Station J 41413
(3)Nitrogen Cylinder
(4)Black Connecting Hose
(5)Threaded Fitting
(6)Gauge Set
EVAP pressure/purge diagnostic station (refer to tool operating instructions).

  1. Replace the fuel cap.
  2. Using the scan tool, command the EVAP vent solenoid on (Closed).
  3. Connect the EVAP pressure/purge diagnostic station to the EVAP service port.
  4. Pressurize the EVAP system to the specified value using the
    Object Number: 20803  Size: SH
    (1)Main Valve
    (2)Evaporative Emission System Purge/Presure Diagnostic Station J 41413
    (3)Nitrogen Cylinder
    (4)Black Connecting Hose
    (5)Threaded Fitting
    (6)Gauge Set
    EVAP pressure/purge diagnostic station (monitor pressure using gauge on the EVAP pressure/purge diagnostic station).
  5. Observe Fuel Tank Pressure on the scan tool.

Is Fuel Tank Pressure at the specified value?

5 in. H2O

Go to Step 4

Go to EVAP Control System Diagnosis Enhanced EVAP System Check

4

Monitor the EVAP pressure gauge on the EVAP pressure/purge diagnostic station while commanding the vent solenoid off (Open).

Does the EVAP pressure decrease to the specified value within 5 seconds?

0 in. H2O

Go to Step 5

Go to DTC P0446 Evaporative Emission (EVAP) Vent System Performance

5

  1. Start the engine.
  2. Remove the fuel cap.
  3. Using the scan tool output tests function, select Seal System and activate.
  4. Replace the fuel cap.
  5. Switch the rotary switch on the EVAP pressure/purge diagnostic station to PURGE.
  6. Run the engine at idle while monitoring the Vacuum (inches of H2O) gauge on the EVAP pressure/purge diagnostic station for at least 10 seconds.

Is the vacuum increasing to a value greater than the specified value?

0 in. H2O

Go to DTC P1441 Evaporative Emission (EVAP) System Flow During Non-Purge

Go to Step 6

6

  1. Using the scan tool output tests function, select System Perf. and activate.
  2. Switch the rotary switch on the EVAP pressure/purge diagnostic station to PURGE.
  3. Run the engine at 2500 RPM while monitoring the Vacuum (IN. H2O) gauge on the EVAP pressure/purge diagnostic station for at least 10 seconds.

Did vacuum increase to a value greater than the specified value?

-5 in H2O

System OK

Go to DTC P0440 Evaporative Emission (EVAP) System

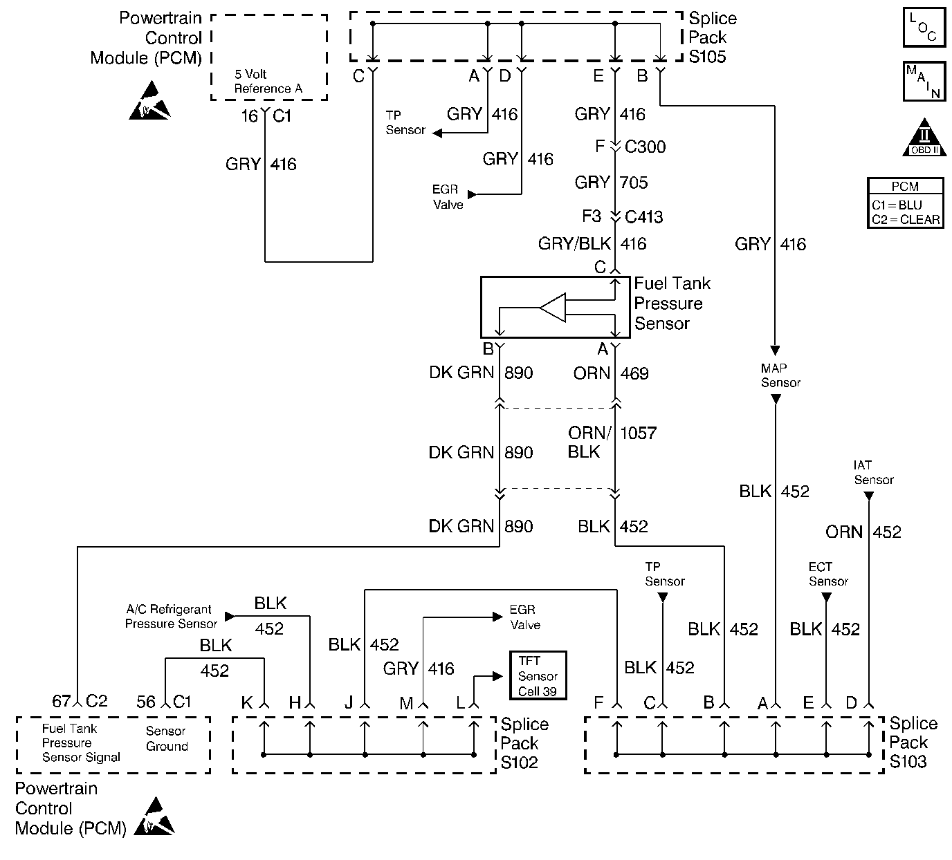
Evaporative Emission Control System Diagnosis Fuel Tank Pressure Sensor


Object Number: 69668  Size: LF
Engine Controls Components
Engine Data Sensors
OBD II Symbol Description Notice
Handling ESD Sensitive Parts Notice
Handling ESD Sensitive Parts Notice

Circuit Description

The Fuel Tank Pressure sensor responds to changes in fuel tank pressure or vacuum. The fuel tank pressure sensor signal voltage to the PCM varies from a minimum of about 0.2 volts with pressure in the fuel tank to above 4 volts with a high vacuum situation in the fuel tank (EVAP canister vent valve stuck closed). The fuel tank pressure sensor is used to detect vacuum decay and excess vacuum during the enhanced EVAP diagnostic routine.

The Fuel Tank Pressure Sensor Diagnosis table is intended to isolate and diagnose electrical problems with the sensor wiring or the sensor.

Diagnostic Aids

Check for the following conditions:

    •  Inspect PCM harness connectors for backed out terminals, improper mating, broken locks, improperly formed or damaged terminals, and poor terminal to wire connection.
    •  Inspect the wiring harness for damage.
    •  If the harness appears to be OK, observe the Fuel Tank Pressure display on the scan tool while moving connectors and wiring harnesses related to the sensor. A change in the display will indicate the location of the malfunction.

Test Description

Number(s) below refer to the step number(s) on the Diagnostic Table.

  1. This vehicle is equipped with a PCM which utilizes an Electrically Erasable Programmable Read Only Memory (EEPROM). When the PCM is being replaced, the new PCM must be programmed. Refer to Powertrain Control Module Replacement/Programming .

Fuel Tank Pressure Sensor Diagnosis

Step

Action

Value(s)

Yes

No

1

Was the Powertrain On-Board Diagnostic(OBD) System Check performed?

--

Go to Step 2

Go to the Powertrain On Board Diagnostic (OBD) System Check

2

  1. Disconnect the fuel tank pressure sensor electrical connector.
  2. Using a J 39200 Digital Multimeter, measure voltage between the 5 volt reference A circuit and the sensor ground circuit at the fuel tank pressure sensor harness connector.

Is voltage near the specified value?

5V

Go to Step 5

Go to Step 3

3

Check the 5 volt reference A circuit for a poor terminal connection at the PCM.

Was a problem found?

--

Go to Step 11

Go to Step 4

4

Check for an open or a faulty splice in the 5 volt reference A circuit to the fuel tank pressure sensor harness connector.

Was a problem found?

--

Go to Step 12

Go to Step 8

5

  1. Remove the fuel cap.
  2. Using the correct test adapter from connector test adapter kit, connect a jumper between terminal A at the fuel tank pressure sensor pigtail and terminal A at the harness connector (PCM side).
  3. Connect a second jumper between terminal C at the fuel tank pressure sensor pigtail and terminal C at the harness connector (PCM side).
  4. Using a digital multimeter, measure voltage at terminal B at the fuel tank pressure sensor pigtail.

Is voltage between the specified values?

1.3V - 1.7V

Go to Step 6

Go to Step 13

6

Check the fuel tank pressure sensor signal circuit for a poor terminal connection at the PCM.

Was a problem found?

--

Go to Step 11

Go to Step 7

7

Check the fuel tank pressure signal circuit between the fuel tank pressure sensor connector and the PCM for an open, short to ground, or short to voltage.

Was a problem found?

--

Go to Step 12

Go to Step 14

8

Check the sensor ground circuit for a poor terminal connection at the PCM.

Was a problem found?

--

Go to Step 11

Go to Step 9

9

Check for an open or a faulty splice in the sensor ground circuit.

Was a problem found?

--

Go to Step 12

Go to Step 14

10

Check for a poor circuit terminal connection at the fuel tank pressure sensor connector.

Was a problem found?

--

Go to Step 11

Go to Step 13

11

Replace the faulty harness connector terminals as necessary. Refer to Repair Procedures in Electrical Diagnosis.

Is action complete?

--

Go to Step 15

--

12

Locate and repair open/short circuit in wiring harness as necessary. Refer to Repair Procedures in Electrical Diagnosis.

Is action complete?

--

Go to Step 15

--

13

Replace the fuel tank pressure sensor. Refer to Fuel Tank Pressure Sensor Replacement .

Is action complete?

--

Go to Step 15

--

14

Replace the PCM.

Important::  The replacement PCM must be programmed. Refer to Powertrain Control Module Replacement/Programming .

Is action complete?

--

Go to Step 15

--

15

  1. Turn off the ignition switch.
  2. Remove the fuel cap.
  3. Turn on the ignition switch.
  4. Observe Fuel Tank Pressure on the scan tool.

Is Fuel Tank Pressure at the specified value?

0 in. H2O

Go to Step 16

Go to Step 2

16

  1. Replace the fuel cap.
  2. Connect the
    Object Number: 20803  Size: SH
    (1)Main Valve
    (2)Evaporative Emission System Purge/Presure Diagnostic Station J 41413
    (3)Nitrogen Cylinder
    (4)Black Connecting Hose
    (5)Threaded Fitting
    (6)Gauge Set
    EVAP pressure/purge diagnostic station to the EVAP service port.
  3. Using the scan tool, command the EVAP vent solenoid on (Closed).
  4. Pressurize the EVAP system to 5 inches of H2O using the
    Object Number: 20803  Size: SH
    (1)Main Valve
    (2)Evaporative Emission System Purge/Presure Diagnostic Station J 41413
    (3)Nitrogen Cylinder
    (4)Black Connecting Hose
    (5)Threaded Fitting
    (6)Gauge Set
    EVAP pressure/purge diagnostic station (monitor pressure using gauge on the EVAP pressure gauge on the EVAP pressure/purge diagnostic station).
  5. Observe Fuel Tank Pressure on the scan tool.

Is Fuel Tank Pressure at the specified value?

5 in. H2O

System OK

Go to Step 2