GM Service Manual Online
For 1990-2009 cars only
Figure 1:

Relay, Solenoids and BPMV


Object Number: 599864  Size: FS
Antilock Brake System Component Views
General System Description
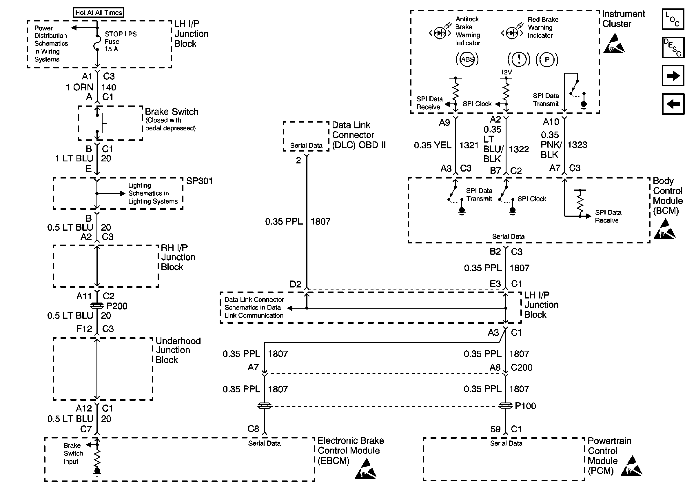
Instrument Cluster, Brake Switch, BCM and PCM
Handling ESD Sensitive Parts Notice
Power Distribution Schematics
Power Distribution Schematics
Ground Distribution Schematics
Figure 2:

Instrument Cluster, Brake Switch, BCM and PCM


Object Number: 599868  Size: FS
Antilock Brake System Component Views
General System Description
Wheel Speed Sensors
Relay, Solenoids and BPMV
Handling ESD Sensitive Parts Notice
Handling ESD Sensitive Parts Notice
Handling ESD Sensitive Parts Notice
Handling ESD Sensitive Parts Notice
Power Distribution Schematics
Exterior Lights Schematics
Data Link Connector Schematics
Figure 3:

Wheel Speed Sensors


Object Number: 599874  Size: FS
Antilock Brake System Component Views
General System Description
Instrument Cluster, Brake Switch, BCM and PCM
Handling ESD Sensitive Parts Notice