GM Service Manual Online
For 1990-2009 cars only
Makes
🢒
Chevrolet
🢒
2000
🢒
Malibu
🢒
Body and Accessories
🢒
Instrument Panel, Gauges, and Console
🢒 Instrument Cluster: Analog Schematics
Figure
1:
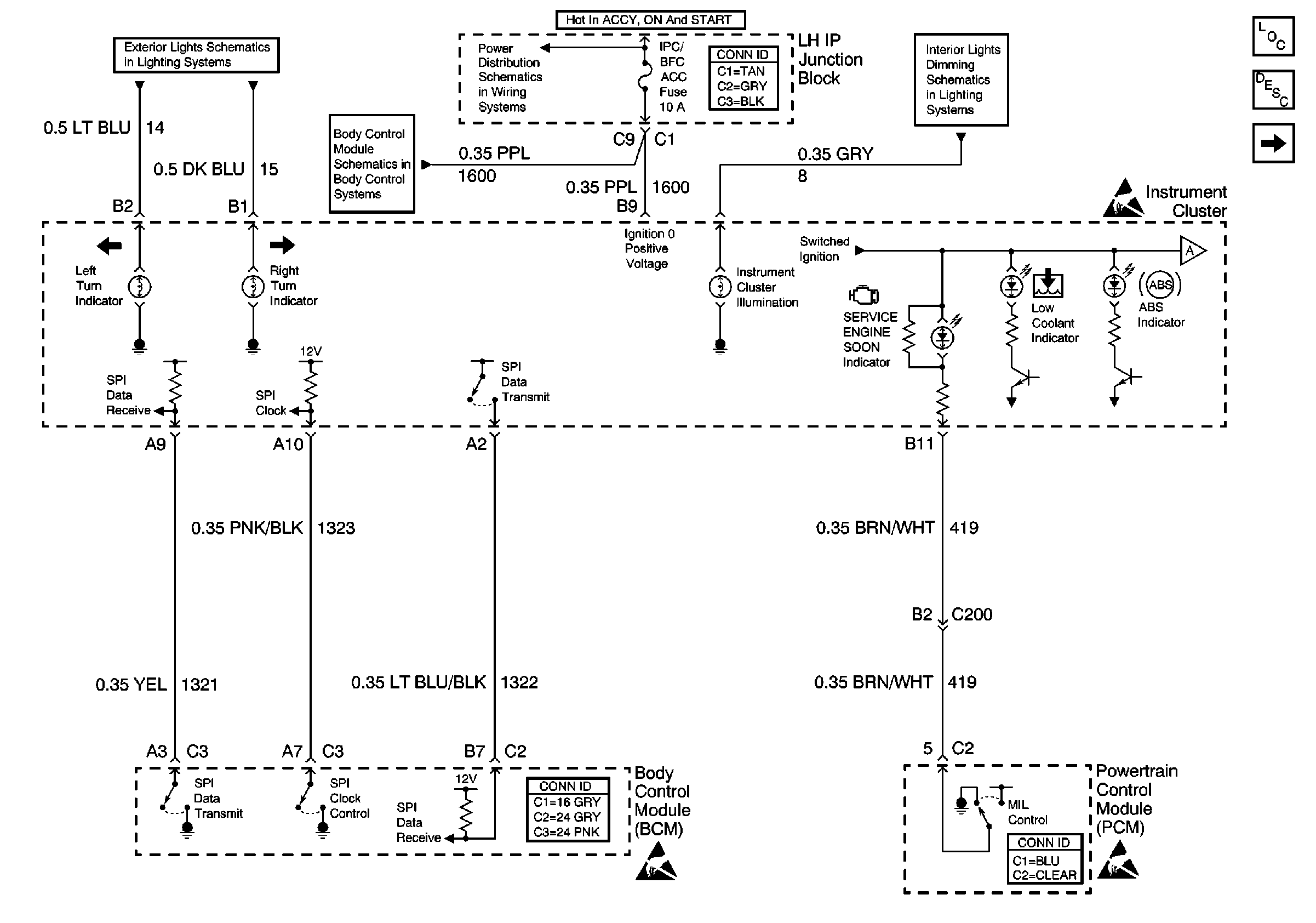
Battery Power, Indicators, BCM and PCM
Instrument Cluster Components
Instrument Cluster Circuit Description
Indicators
Interior Lights Dimming Schematics
Power Distribution Schematics
Exterior Lights Schematics
Body Control System Schematics
Indicators
Figure
2:
Indicators
Instrument Cluster Components
Instrument Cluster Circuit Description
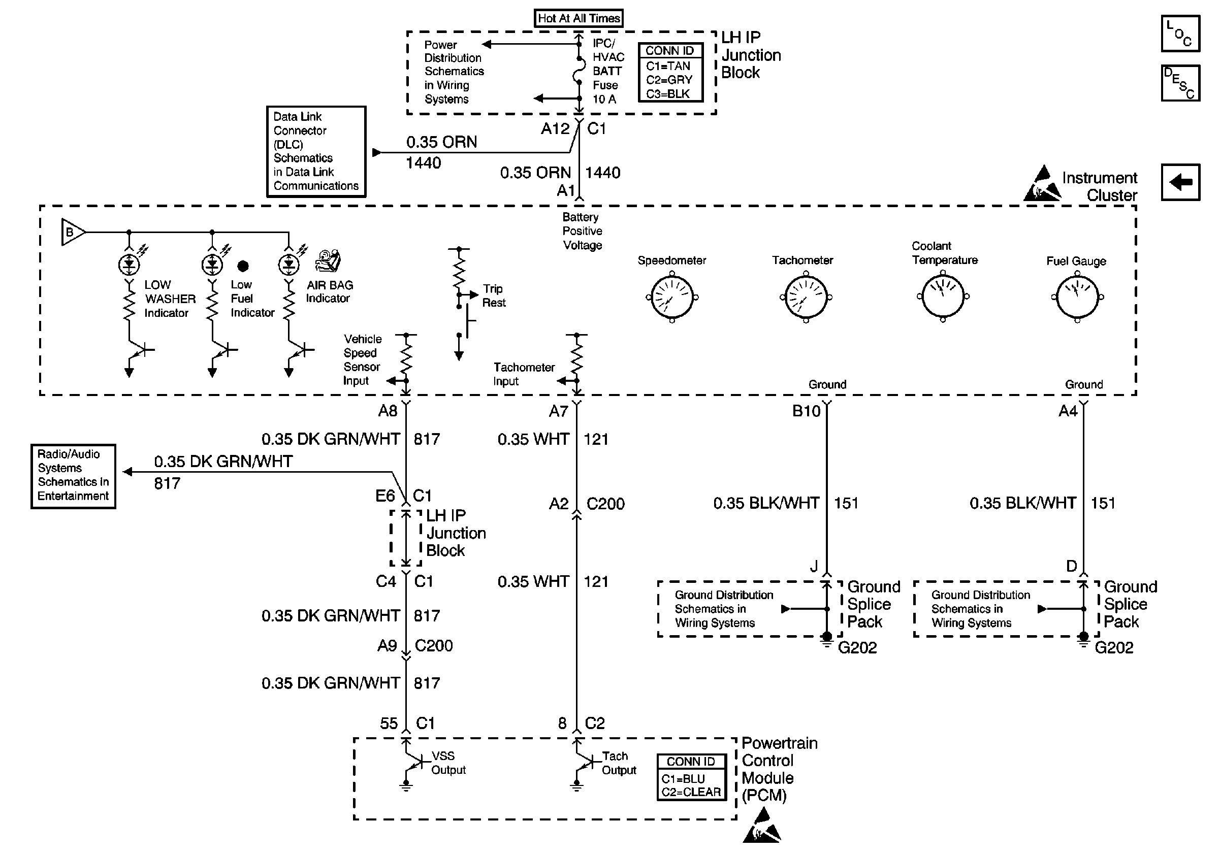
Indicators, Gauges and PCM
Battery Power, Indicators, BCM and PCM
Battery Power, Indicators, BCM and PCM
Indicators, Gauges and PCM
Figure
3:
Indicators, Gauges and PCM
Instrument Cluster Components
Instrument Cluster Circuit Description
Indicators
Indicators
Data Link Connector Schematics
Power Distribution Schematics
Radio/Audio System Schematics
Ground Distribution Schematics
Ground Distribution Schematics