GM Service Manual Online
For 1990-2009 cars only

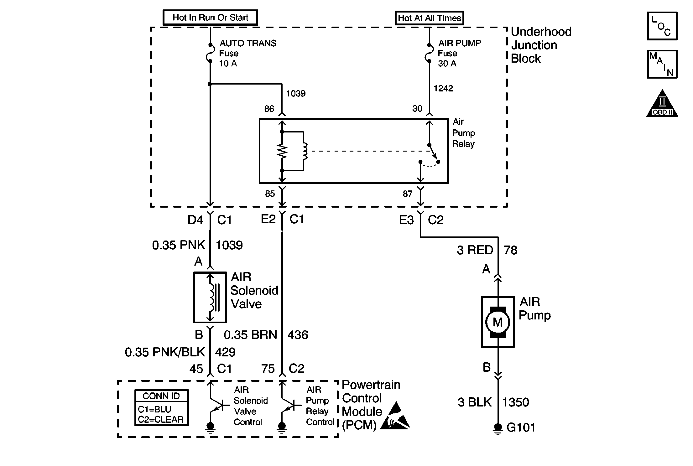
Object Number: 568131  Size: MF
Engine Controls Components
Engine Controls Schematics
OBD II Symbol Description Notice
Handling ESD Sensitive Parts Notice

Circuit Description

A secondary air injection (AIR) pump is used on this vehicle to lower tail pipe emissions on start-up. The powertrain control module (PCM) grounds the AIR pump relay control circuit, which energizes the AIR pump. The PCM also grounds the secondary AIR injection vacuum control solenoid (AIR vacuum control solenoid) control circuit, which energizes the AIR vacuum control solenoid. When the AIR vacuum control solenoid is energized, it opens allowing engine vacuum to be applied to the AIR check valve diaphragms. Engine vacuum then opens the AIR check valves allowing fresh air from the AIR pump to flow into the exhaust system, accelerating catalyst operation. When the AIR system is inactive the shut off valves prevent air flow in either direction. DTC P0412 applies to the AIR vacuum control solenoid circuit. DTC P0418 applies to the AIR pump relay control circuit. DTC P0410 sets if an air flow problem is detected.

The PCM will run up to 3 diagnostic tests using the HO2S 1 voltage to diagnose the AIR system. The First is a passive test, it has 2 parts. The two parts are the AIR Passive Test 1, and AIR Passive Test 2. The second test is an Active Test, it has one part. This test is named AIR Active Test.

The AIR Passive/Active Tests consist of the following:

AIR Passive Test 1

    • When the AIR system is enabled, the PCM monitors the HO2S 1 voltage for a specific amount of time calculated by the coolant temperature at start up. The HO2S 1 is monitored for 10 seconds if the coolant temperature is above 90°C (194°F), or 70  seconds if the coolant temperature is below 90°C (194°F).
    •  If the HO2S 1 voltage goes below a calibrated amount, the PCM interprets this as an indication the AIR system is operational and it is considered a test passed.
    •  When the AIR Passive Test 1 completes, the PCM then runs the AIR Passive Test  2.

AIR Passive Test 2

    •  When the AIR system is disabled, the PCM monitors the HO2S 1 voltage. The HO2S 1 voltage should increase above a calibrated amount and switch normally.
    •  When the AIR Passive Test 2 is complete and both AIR Passive tests indicate a pass, no further action is taken. If either one of the above tests have failed or is inconclusive, the diagnostic will proceed to the AIR Active Test.

AIR Active Test

    •  During this test the PCM turns the AIR system on during closed loop operation. When the AIR system is activated, the PCM monitors the HO2S voltage. If the AIR system is operating properly, the HO2S 1 voltage should go below a predetermined level.
    •  The PCM will repeat this test up to 3 consecutive times with a short delay between each command.
    •  If the PCM determines that the HO2S 1 voltage did not respond as expected during the tests, DTC P0410 will set.

Conditions for Running the DTC

    • DTCs P0101, P0102, P0103, P0107, P0108, P0112, P0113, P0117, P0118, P0121, P0122, P0123, P0171, P0172, P0300, P0412, P0418, P0442, P0443, P1441, and HO2S DTCs not set.
    • The engine operates for more than 2 seconds.

Condition For Not Passing AIR Active Test

The HO2S 1 voltage changes less than .06 volts or is above 225 mV for 1.5 seconds during 2.5 seconds of AIR pump operation.

Conditions for Setting the DTC

If the AIR system fails three consecutive tests.

Action Taken When the DTC Sets

    • The PCM will illuminate the malfunction indicator lamp (MIL) during the first trip in which the diagnostic test has been run and failed.
    • The PCM will store conditions which were present when the DTC set as Freeze Frame and Failure Records data.

Conditions for Clearing the MIL/DTC

    • The PCM will turn OFF the malfunction indicator lamp (MIL) during the third consecutive trip in which the diagnostic has run and passed.
    • The history DTC will clear after 40 consecutive warm-up cycles have occurred without a malfunction.
    • The DTC can be cleared by using a scan tool.

Diagnostic Aids

Inspect for the following:

Many situations may lead to an intermittent condition. Perform each inspection or test as directed.

Important: :  Remove any debris from the connector surfaces before servicing a component. Inspect the connector gaskets when diagnosing or replacing a component. Ensure that the gaskets are installed correctly. The gaskets prevent contaminate intrusion.

    • Loose terminal connection
       -  Use a corresponding mating terminal to test for proper tension. Refer to Testing for Intermittent Conditions and Poor Connections , and to Connector Repairs in Wiring Systems for diagnosis and repair.
       -  Inspect the harness connectors for backed out terminals, improper mating, broken locks, improperly formed or damaged terminals, and faulty terminal to wire connection. Refer to Testing for Intermittent Conditions and Poor Connections , and to Connector Repairs in Wiring Systems for diagnosis and repair.
    • Damaged harness--Inspect the wiring harness for damage. If the harness inspection does not reveal a problem, observe the display on the scan tool while moving connectors and wiring harnesses related to the sensor. A change in the scan tool display may indicate the location of the fault. Refer to Wiring Repairs in Wiring Systems for diagnosis and repair.
    •  Inspect the powertrain control module (PCM) and the engine grounds for clean and secure connections. Refer to Wiring Repairs in Wiring Systems for diagnosis and repair.

If the condition is determined to be intermittent, reviewing the Snapshot or Freeze Frame/Failure Records may be useful in determining when the DTC or condition was identified.

Test Description

The numbers below refer to the step numbers on the diagnostic table.

  1. DTC P0412 AIR Solenoid Valve Control Circuit and P0418 AIR Pump Relay Control Circuit should be diagnosed first if either are set.

  2. Begins testing for a short to ground in the AIR pump feed circuit.

  3. Listen for a running motor. Command both the ON and OFF states. Repeat the commands as necessary.

  4. Begins testing for a short to voltage in the pump feed circuit.

  5. Tests for voltage at the AIR pump relay switch feed circuit.

  6. Bypasses the relay.

  7. Tests for voltage on the AIR pump feed circuit.

  8. Tests for an open on the pump ground circuit.

  9. The AIR Pump is not designed to run continuously. If the pump needs to be replaced, inspect for conditions that may cause continuous pump operation.

DTC PO410 Secondary Air Injection (AIR) System

Step

Action

Values

Yes

No

1

Did you perform the Powertrain On-Board Diagnostic (OBD) System Check?

--

Go to Step 2

Go to Powertrain On Board Diagnostic (OBD) System Check

2

Are DTCs P0412 or P0418 set?

--

Go to Applicable DTC table

Go to Step 3

3

Is the AIR pump relay switch feed fuse OK?

--

Go to Step 4

Go to Step 13

4

With a scan tool, command the AIR pump ON and OFF.

Does the AIR pump turn ON and OFF with each command?

--

Go to Step 10

Go to Step 5

5

Does the AIR pump run continuously?

--

Go to Step 16

Go to Step 6

6

  1. Disconnect the AIR pump relay.
  2. Probe the relay switch feed circuit using a test lamp that is connected to a good ground.

Does the test lamp illuminate?

--

Go to Step 7

Go to Step 17

7

With a fused jumper wire, jumper the relay switch feed circuit to the AIR pump feed circuit.

Does the AIR pump operate?

--

Go to Step 25

Go to Step 8

8

  1. Leave the fused jumper in place.
  2. Disconnect the AIR pump.
  3. Probe the feed circuit of the pump with a test lamp that is connected to a good ground.

Does the test lamp illuminate?

--

Go to Step 9

Go to Step 18

9

Connect a test lamp between the feed circuit of the pump and the ground circuit of the pump.

Does the test lamp illuminate?

--

Go to Step 27

Go to Step 19

10

  1. Disconnect the AIR hose/pipe from the AIR pump.
  2. With a scan tool, command the AIR pump ON.

Is air flow present at the AIR pump outlet?

--

Go to Step 11

Go to Step 28

11

  1. Reconnect the AIR hose/pipe to the AIR pump.
  2. Disconnect the AIR hose/pipe from the AIR vacuum control solenoid.
  3. With a scan tool, command the AIR pump ON.

Is air flow present at the AIR hose/pipe outlet?

--

Go to Step 12

Go to Step 22

12

Visually inspect the following:

    • With the engine running, test for engine vacuum at the AIR vacuum control solenoid. If vacuum is not present, inspect for a damaged, pinched or disconnected vacuum line, a blocked/restricted vacuum port or a faulty AIR vacuum control solenoid.
    • Inspect for a damaged, pinched or disconnected vacuum line between the AIR vacuum control solenoid and the actuator diaphragm.

Was a problem found?

--

Go to Step 23

Go to Step 26

13

  1. Disconnect the AIR pump relay.
  2. Test the feed circuit of the relay switch for a short to ground.

Was a problem found?

--

Go to Step 20

Go to Step 14

14

  1. Disconnect the AIR pump.
  2. Test the feed circuit of the pump for a short to ground.

Was a problem found?

--

Go to Step 21

Go to Step 15

15

  1. Reconnect the relay.
  2. Reconnect the AIR pump.
  3. Install a new fuse.
  4. With a scan tool, command the AIR pump ON.

Does the fuse open?

--

Go to Step 28

Go to Diagnostic Aids

16

Disconnect the AIR pump relay.

Is the pump still running?

--

Go to Step 24

Go to Step 25

17

Repair the open relay switch feed circuit. Refer to Wiring Repairs in Wiring Systems.

Is the action complete?

--

Go to Step 29

--

18

  1. Test for an open in the AIR pump feed circuit.
  2. Repair the circuit as necessary. Refer to Wiring Repairs in Wiring Systems.

Did you find and correct the condition?

--

Go to Step 29

Go to Step 25

19

Repair the open/high resistance in the AIR pump ground circuit. Refer to Wiring Repairs in Wiring Systems.

Is the action complete?

--

Go to Step 29

--

20

Repair the short to ground in the relay switch feed circuit. Refer to Wiring Repairs in Wiring Systems.

Did you complete the repair?

--

Go to Step 29

--

21

Repair the short to ground in the AIR pump feed circuit. Refer to Wiring Repairs in Wiring Systems.

Did you complete the repair?

--

Go to Step 29

--

22

Visually inspect the following and repair as necessary:

    • A blocked, or damaged AIR vacuum control solenoid
    • A restriction, blockage, disconnect or other damage to the AIR hoses/pipes from the AIR vacuum control solenoid to the exhaust system

Did you find and correct the condition?

--

Go to Step 29

--

23

Repair the vacuum system as necessary.

Did you complete the repair?

--

Go to Step 29

--

24

Repair the short to voltage in the AIR pump feed circuit. Refer to Wiring Repairs in Wiring Systems.

Did you complete the repair?

--

Go to Step 29

--

25

Replace the AIR pump relay. Refer to Secondary Air Injection Pump Relay Replacement .

Did you complete the replacement?

--

Go to Step 29

--

26

Replace the AIR vacuum control solenoid. Refer to Secondary Air Injection Vacuum Control Solenoid Replacement .

Did you complete the replacement?

--

Go to Step 29

--

27

  1. Inspect for faulty connections at the AIR pump. Refer to Testing for Intermittent Conditions and Poor Connections in Wiring Systems.
  2. Repair as necessary. Refer to Connector Repairs in Wiring Systems.

Did you find and correct the condition?

--

Go to Step 29

Go to Step 28

28

Replace the AIR pump. Refer to Secondary Air Injection Pump Replacement

Did you complete the replacement?

--

Go to Step 29

--

29

  1. With a scan tool, clear the DTCs.
  2. Turn OFF the ignition and wait 15 seconds
  3. Operate vehicle within the conditions that are required for this diagnostic to run. Refer to Conditions for Running the DTC.

Does the scan tool indicate that this test ran and passed?

--

Go to Step 30

Go to Step 2

30

With a scan tool, review Captured Info.

Are there any DTCs that have not been diagnosed?

--

Go to applicable DTC

System OK