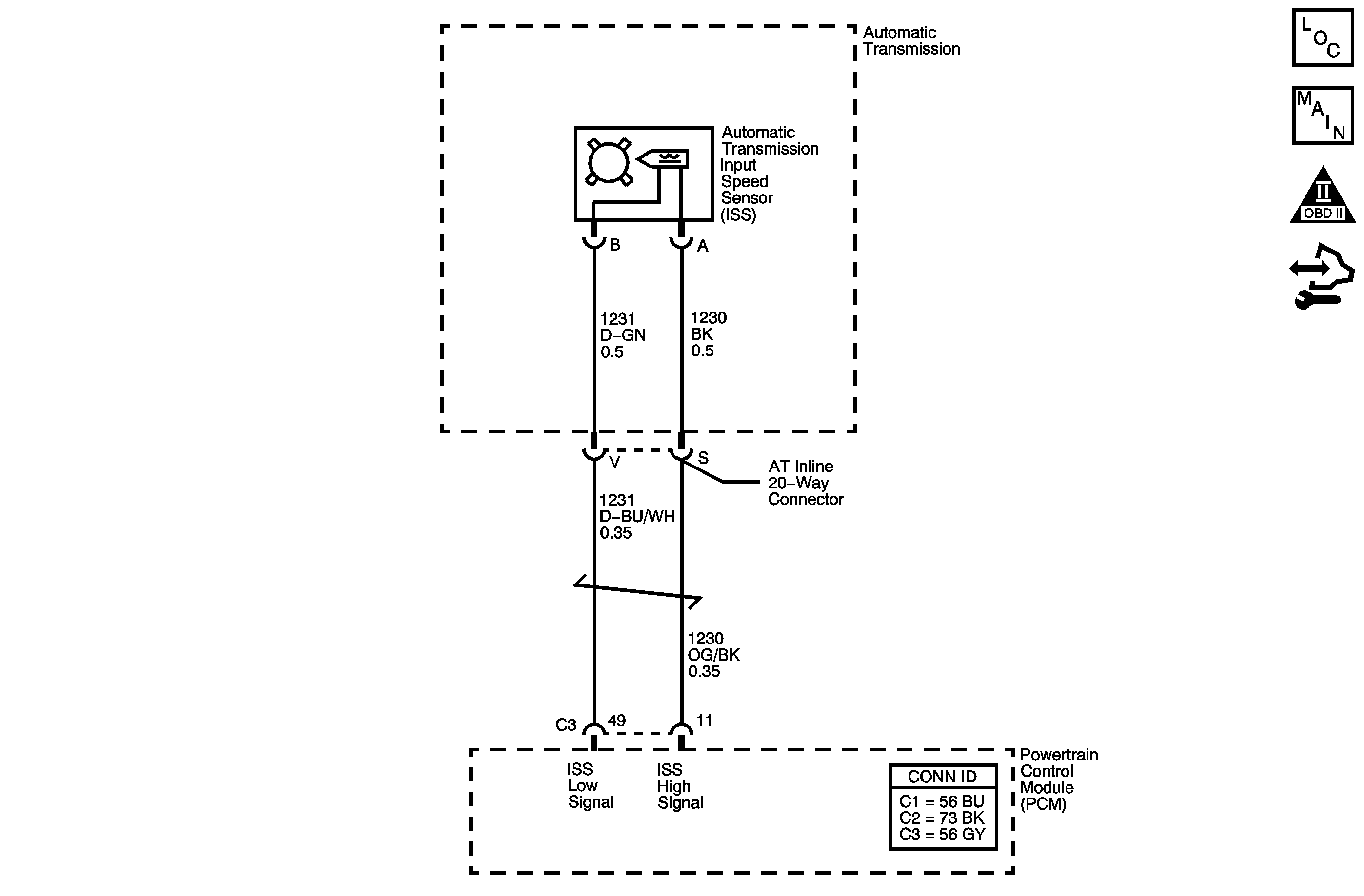
The automatic transmission input speed sensor (ISS) provides transmission input speed to the powertrain control module (PCM). The ISS is a permanent magnet generator. The sensor mounts into the transmission case and maintains a slight air gap between the sensor and the drive sprocket. The ISS produces an AC voltage as the drive sprocket rotor teeth pass through the magnetic field of the sensor. The AC voltage level increases as the turbine shaft speed increases. The PCM converts the AC voltage into a digital signal. The PCM determines actual turbine speed using the digital signal. The PCM uses the input speed to calculate torque converter slip speed, and gear ratios.
When the PCM detects an unreasonably large change in the input speed, in a very short period of time, then DTC P0716 sets. DTC P0716 is a type B DTC.
This diagnostic procedure supports the following DTC:
DTC P0716 Input Speed Sensor Performance
| • | No MAF DTCs P0101, P0102, or P0103. |
| • | No MAP DTCs P0106, P0107 or P0108. |
| • | No TP DTCs P0120 or P0220. |
| • | No VSS DTCs P0502 or P0503. |
| • | No 1-2 SS valve DTCs P0752, P0973 or P0974. |
| • | The engine is running for more than 5 seconds. |
| • | The input speed is greater than 1050 RPM for 2 seconds. |
| • | The change in the input speed is less than 1500 RPM for 0.5 seconds. |
| • | The throttle position (TP) angle is greater than 15 percent. |
| • | The vehicle speed is greater than 8 km/h (5 mph). |
| • | The engine torque is greater than 35 N·m (26 lb ft). |
The input speed changes by greater than 1,300 RPM for 0.8 seconds.
| • | The PCM illuminates the malfunction indicator lamp (MIL) during the second consecutive trip in which the Conditions for Setting the DTC are met. |
| • | The PCM commands maximum line pressure. |
| • | The PCM freezes transmission adaptive functions. |
| • | The PCM calculates the ISS from engine speed and gear ratio. |
| • | The PCM records the operating conditions when the Conditions for Setting the DTC are met. The PCM stores this information as Freeze Frame and Failure Records. |
| • | The PCM stores DTC P0716 in PCM history during the second consecutive trip in which the Conditions for Setting the DTC are met. |
| • | The PCM turns OFF the MIL during the third consecutive trip in which the diagnostic test runs and passes. |
| • | A scan tool can clear the MIL/DTC. |
| • | The PCM clears the DTC from PCM history if the vehicle completes 40 warm-up cycles without an emission-related diagnostic fault occurring. |
| • | The PCM cancels the DTC default actions when the ignition switch is OFF long enough in order to power down the PCM. |
Ensure the wiring harness is not stretched too tightly or other components are pressing on the connector body. Also, inspect for proper clearance to any other components and wiring. Refer to Testing for Intermittent Conditions and Poor Connections in Wiring Systems.
The numbers below refer to the step numbers on the diagnostic table.
This step tests the ISS for correct resistance.
This step tests the ISS high signal circuit for being shorted to another circuit within the transmission.
Step | Action | Value(s) | Yes | No | ||||
|---|---|---|---|---|---|---|---|---|
1 | Did you perform the Diagnostic System Check - Vehicle? | -- | Go to Step 2 | Go to Diagnostic System Check - Vehicle in Vehicle DTC Information | ||||
2 |
Important: Before clearing the DTC, use the scan tool in order to record the Freeze Frame and Failure Records. Using the Clear Info function erases the Freeze Frame and Failure Records from the PCM. Is the transmission input speed greater than the specified value? | 500 RPM | Go to Intermittent Conditions in Engine Controls - 2.2L | Go to Step 3 | ||||
Refer to Automatic Transmission Inline 20-Way Connector End View . Is the resistance within the specified range? | 625-835 ohms | Go to Step 7 | Go to Step 4 | |||||
4 | Is the resistance greater than the specified value? | 835 ohms | Go to Step 5 | Go to Step 6 | ||||
5 |
Refer to Testing for Continuity in Wiring Systems. Did you find a high resistance or open condition? | -- | Go to Step 11 | Go to Step 12 | ||||
6 | Test the high signal circuit and the low signal circuit of the ISS for being shorted together between the AT inline 20-way connector and the ISS. Refer to Circuit Testing in Wiring Systems. Did you find the condition? | -- | Go to Step 11 | Go to Step 12 | ||||
7 | Measure the resistance between the ISS high signal circuit of the J 44152 and ground. Refer to Automatic Transmission Inline 20-Way Connector End View . Is the resistance less than the specified value? | 10M ohms | Go to Step 11 | Go to Step 8 | ||||
Measure the resistance between the ISS high signal circuit and all other terminals, except the ISS low signal circuit, of the J 44152 . Refer to Automatic Transmission Inline 20-Way Connector End View . Is the resistance less than the specified value? | 10M ohms | Go to Step 11 | Go to Step 9 | |||||
9 | Test the high signal circuit of the ISS for a high resistance, an open, a short to ground or a short to voltage between the PCM connector C3 and the AT inline 20-way connector. Refer to Circuit Testing and Wiring Repairs in Wiring Systems. Did you find and correct a condition? | -- | Go to Step 14 | Go to Step 10 | ||||
10 | Test the low signal circuit of the ISS for a high resistance or an open between the PCM connector C3 and the AT inline 20-way connector. Refer to Testing for Continuity and Wiring Repairs in Wiring Systems. Did you find and correct a condition? | -- | Go to Step 14 | Go to Step 13 | ||||
11 | Replace the automatic transmission wiring harness. Refer to Wiring Harness Replacement . Did you complete the replacement? | -- | Go to Step 14 | -- | ||||
12 | Replace the ISS. Refer to Input Speed Sensor Removal in Transmission Unit Repair Manual. Did you complete the replacement? | -- | Go to Step 14 | -- | ||||
13 | Replace the PCM. Refer to Control Module References in Computer/Integrating Systems for replacement, set-up, and programming. Did you complete the replacement? | -- | Go to Step 14 | -- | ||||
14 | Perform the following procedure in order to verify the repair:
Has the test run and passed? | -- | Go to Step 15 | Go to Step 2 | ||||
15 | With the scan tool, observe the stored information, capture info and DTC info. Does the scan tool display any DTCs that you have not diagnosed? | -- | Go to Diagnostic Trouble Code (DTC) List - Vehicle in Vehicle DTC Information | System OK |
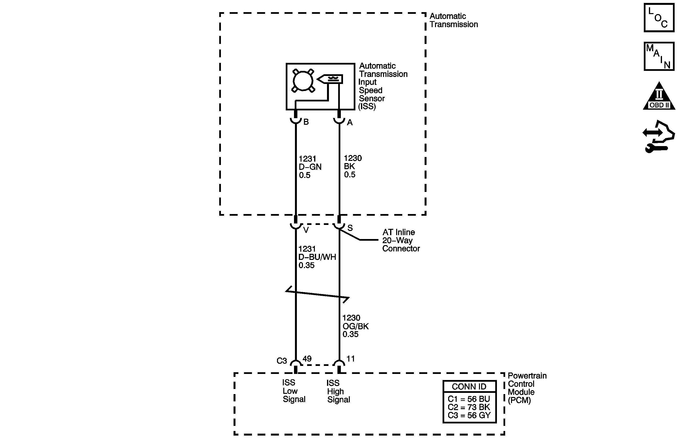
The automatic transmission input speed sensor (ISS) provides transmission input speed to the powertrain control module (PCM). The ISS is a permanent magnet generator. The sensor mounts into the transmission case and maintains a slight air gap between the sensor and the drive sprocket. The ISS produces an AC voltage as the drive sprocket rotor teeth pass through the magnetic field of the sensor. The AC voltage level increases as the turbine shaft speed increases. The PCM converts the AC voltage into a digital signal. The PCM determines actual turbine speed using the digital signal. The PCM uses the input speed to calculate torque converter slip speed, and gear ratios.
When the PCM detects an unreasonably large change in the input speed, in a very short period of time, then DTC P0716 sets. DTC P0716 is a type B DTC.
This diagnostic procedure supports the following DTC:
DTC P0716 Input Speed Sensor Performance
| • | No TP DTCs P0120 or P0220. |
| • | No VSS DTCs P0502 or P0503. |
| • | No ISS DTC P0717. |
| • | No 1-2 SS valve DTCs P0751, P0752 or P0753. |
| • | The engine is running for more than 5 seconds. |
| • | The throttle position (TP) angle is 5 percent or greater. |
| • | The vehicle speed is 16 km/h (10 mph) or greater. |
| • | The engine torque is greater than 50 N·m (37 lb ft). |
The input speed changes by 1,000 RPM or more in 4 seconds.
| • | The PCM illuminates the malfunction indicator lamp (MIL) during the second consecutive trip in which the Conditions for Setting the DTC are met. |
| • | The PCM commands maximum line pressure. |
| • | The PCM freezes transmission adaptive functions. |
| • | The PCM records the operating conditions when the Conditions for Setting the DTC are met. The PCM stores this information as Freeze Frame and Failure Records. |
| • | The PCM stores DTC P0716 in PCM history during the second consecutive trip in which the Conditions for Setting the DTC are met. |
| • | The PCM turns OFF the MIL during the third consecutive trip in which the diagnostic test runs and passes. |
| • | A scan tool can clear the MIL/DTC. |
| • | The PCM clears the DTC from PCM history if the vehicle completes 40 warm-up cycles without an emission-related diagnostic fault occurring. |
| • | The PCM cancels the DTC default actions when the ignition switch is OFF long enough in order to power down the PCM. |
Ensure the wiring harness is not stretched too tightly or other components are pressing on the connector body. Also, inspect for proper clearance to any other components and wiring. Refer to Testing for Intermittent Conditions and Poor Connections in Wiring Systems.
The numbers below refer to the step numbers on the diagnostic table.
This step tests the ISS for correct resistance.
This step tests the ISS high signal circuit for being shorted to another circuit within the transmission.
Step | Action | Value(s) | Yes | No | ||||
|---|---|---|---|---|---|---|---|---|
1 | Did you perform the Diagnostic System Check - Vehicle? | -- | Go to Step 2 | Go to Diagnostic System Check - Vehicle in Vehicle DTC Information | ||||
2 |
Important: Before clearing the DTC, use the scan tool in order to record the Freeze Frame and Failure Records. Using the Clear Info function erases the Freeze Frame and Failure Records from the PCM. Is the transmission input speed greater than the specified value? | 500 RPM | Go to Intermittent Conditions in Engine Controls - 3.5L | Go to Step 3 | ||||
Refer to Automatic Transmission Inline 20-Way Connector End View . Is the resistance within the specified range? | 625-835 ohms | Go to Step 7 | Go to Step 4 | |||||
4 | Is the resistance greater than the specified value? | 835 ohms | Go to Step 5 | Go to Step 6 | ||||
5 |
Refer to Testing for Continuity in Wiring Systems. Did you find a high resistance or open condition? | -- | Go to Step 11 | Go to Step 12 | ||||
6 | Test the high signal circuit and the low signal circuit of the ISS for being shorted together between the AT inline 20-way connector and the ISS. Refer to Circuit Testing in Wiring Systems. Did you find the condition? | -- | Go to Step 11 | Go to Step 12 | ||||
7 | Measure the resistance between the ISS high signal circuit of the J 44152 and ground. Refer to Automatic Transmission Inline 20-Way Connector End View . Is the resistance less than the specified value? | 10M ohms | Go to Step 11 | Go to Step 8 | ||||
Measure the resistance between the ISS high signal circuit and all other terminals, except the ISS low signal circuit, of the J 44152 . Refer to Automatic Transmission Inline 20-Way Connector End View . Is the resistance less than the specified value? | 10M ohms | Go to Step 11 | Go to Step 9 | |||||
9 | Test the high signal circuit of the ISS for a high resistance, an open, a short to ground or a short to voltage between the PCM connector C3 and the AT inline 20-way connector. Refer to Circuit Testing and Wiring Repairs in Wiring Systems. Did you find and correct a condition? | -- | Go to Step 14 | Go to Step 10 | ||||
10 | Test the low signal circuit of the ISS for a high resistance or an open between the PCM connector C3 and the AT inline 20-way connector. Refer to Testing for Continuity and Wiring Repairs in Wiring Systems. Did you find and correct a condition? | -- | Go to Step 14 | Go to Step 13 | ||||
11 | Replace the automatic transmission wiring harness. Refer to Wiring Harness Replacement . Did you complete the replacement? | -- | Go to Step 14 | -- | ||||
12 | Replace the ISS. Refer to Input Speed Sensor Removal in Transmission Unit Repair Manual. Did you complete the replacement? | -- | Go to Step 14 | -- | ||||
13 | Replace the PCM. Refer to Control Module References in Computer/Integrating Systems for replacement, set-up, and programming. Did you complete the replacement? | -- | Go to Step 14 | -- | ||||
14 | Perform the following procedure in order to verify the repair:
Has the test run and passed? | -- | Go to Step 15 | Go to Step 2 | ||||
15 | With the scan tool, observe the stored information, capture info and DTC info. Does the scan tool display any DTCs that you have not diagnosed? | -- | Go to Diagnostic Trouble Code (DTC) List - Vehicle in Vehicle DTC Information | System OK |