GM Service Manual Online
For 1990-2009 cars only
Makes
🢒
Chevrolet
🢒
2007
🢒
Malibu
🢒
Transmission/Transaxle
🢒
Automatic Transaxle - 4T65-E
🢒 Automatic Transmission Controls Schematics
Figure
1:
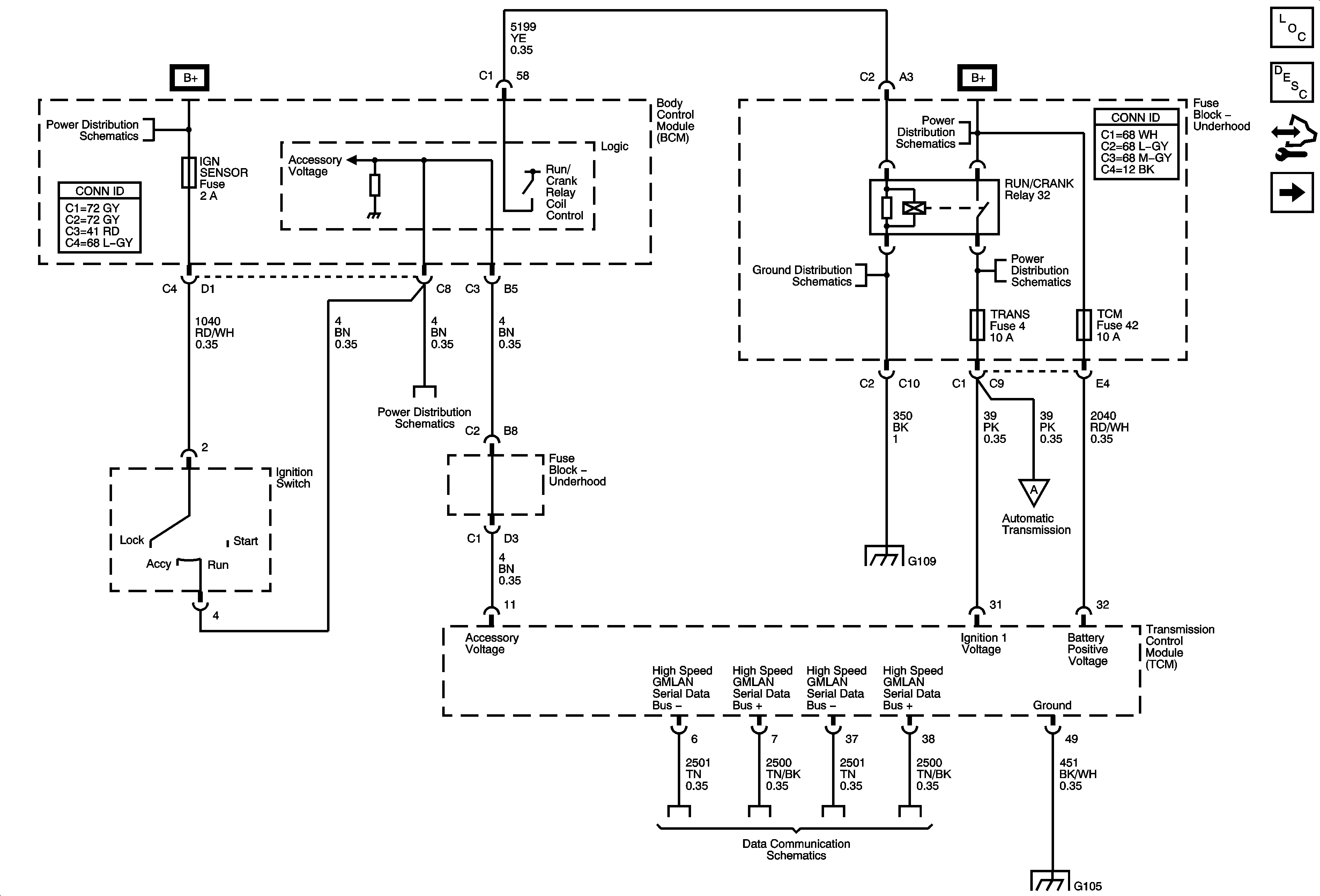
Power, Ground and Serial Data
Master Electrical Component List
Control Module References
Shift Solenoids, TCC and TFT
Underhood Fuse Block IBCM 1, Body Control Module (BCM) AIRBAG (BATT), CLUSTER/THEFT, HVAC CTRL (BATT), IGN SENSOR and RADIO Fuses
Underhood Fuse Block IBCM 1, Body Control Module (BCM) AIRBAG (BATT), CLUSTER/THEFT, HVAC CTRL (BATT), IGN SENSOR and RADIO Fuses
G109
Shift Solenoids, TCC and TFT
Power, Ground and High Speed Serial Data
G103, G104 and G105
Figure
2:
Shift Solenoids, TCC and TFT
Master Electrical Component List
Control Module References
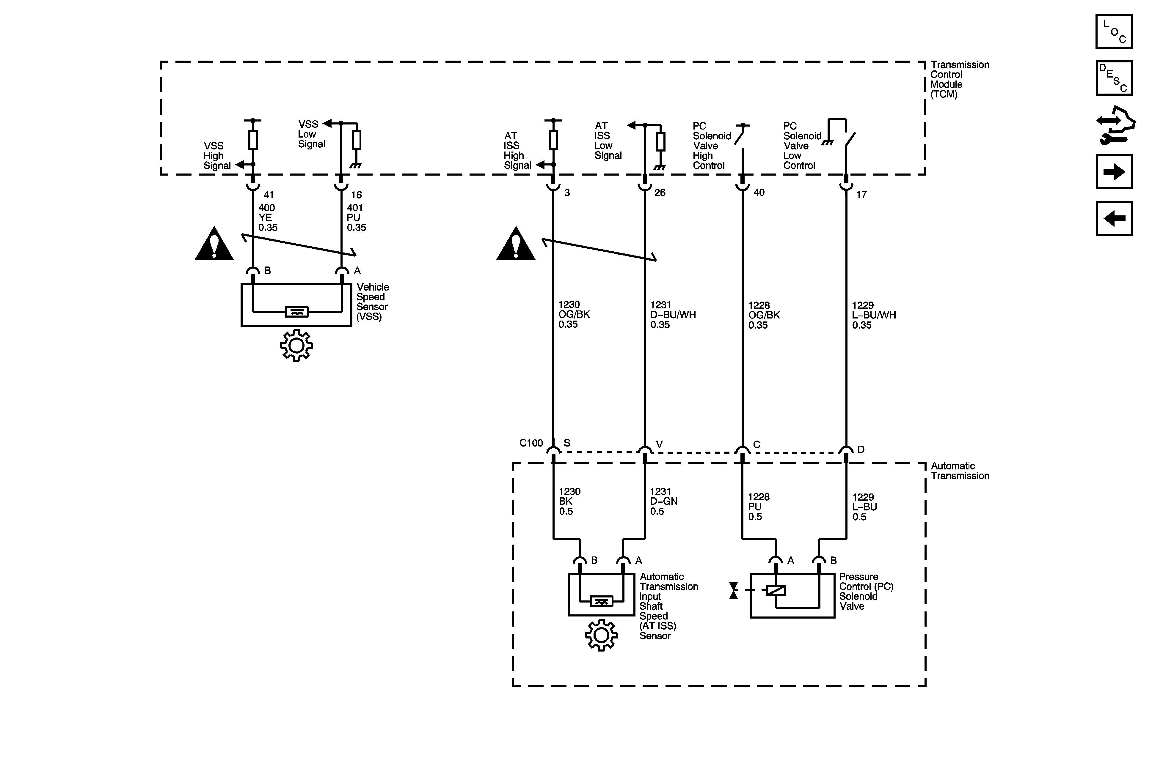
ISS, Pressure Control and VSS
Power, Ground and Serial Data
Power, Ground and Serial Data
Turn Signals and Stop Lamps
Figure
3:
ISS, Pressure Control and VSS
Master Electrical Component List
Control Module References
Internal Mode Switch (IMS)
Shift Solenoids, TCC and TFT
Figure
4:
Internal Mode Switch (IMS)
Master Electrical Component List
Control Module References
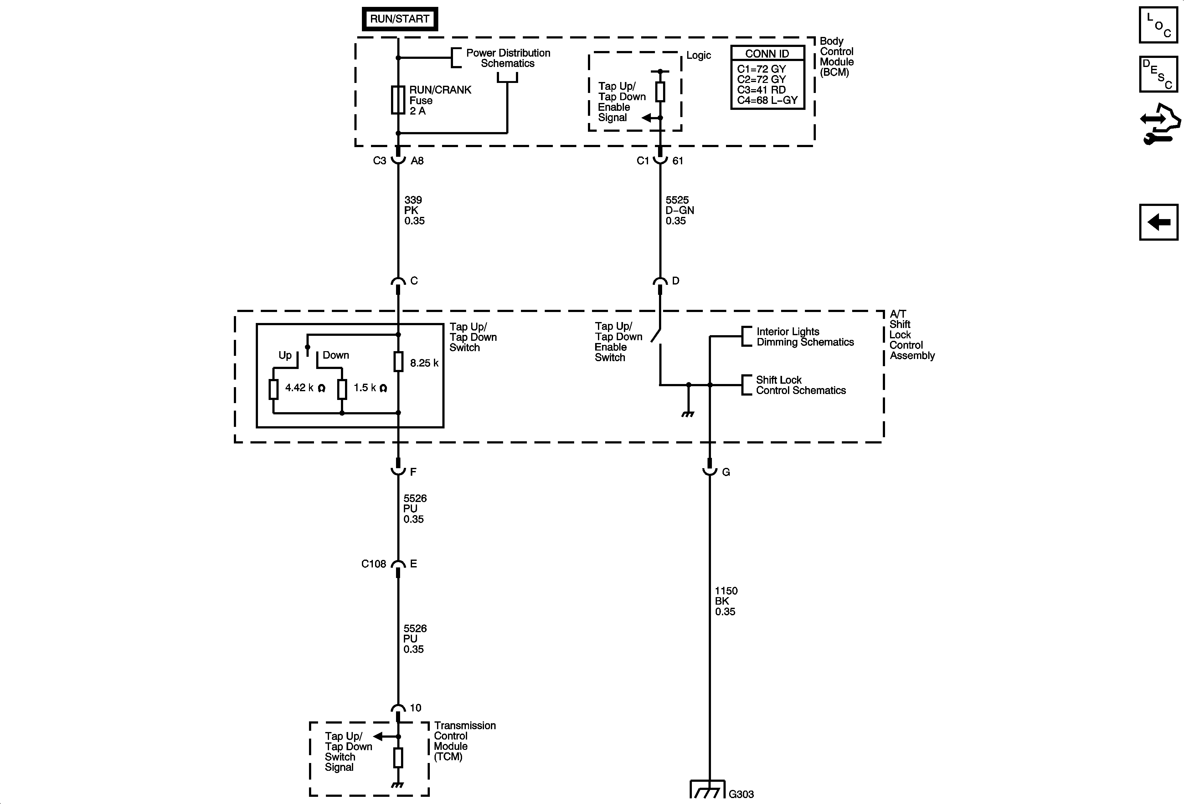
Tap Up/Tap Down Switch
ISS, Pressure Control and VSS
G103, G104 and G105
Figure
5:
Tap Up/Tap Down Switch
Master Electrical Component List
Control Module References
Internal Mode Switch (IMS)
Underhood Fuse Block IBCM (RUN/CRANK) Fuse, Body Control Module (BCM) AIR BAG (IGN), EPS and RUN/CRANK Fuses
Center Console and Seats
Shift Lock Control Schematics
G303