GM Service Manual Online
For 1990-2009 cars only
Makes
🢒
Chevrolet
🢒
1997
🢒
Monte Carlo
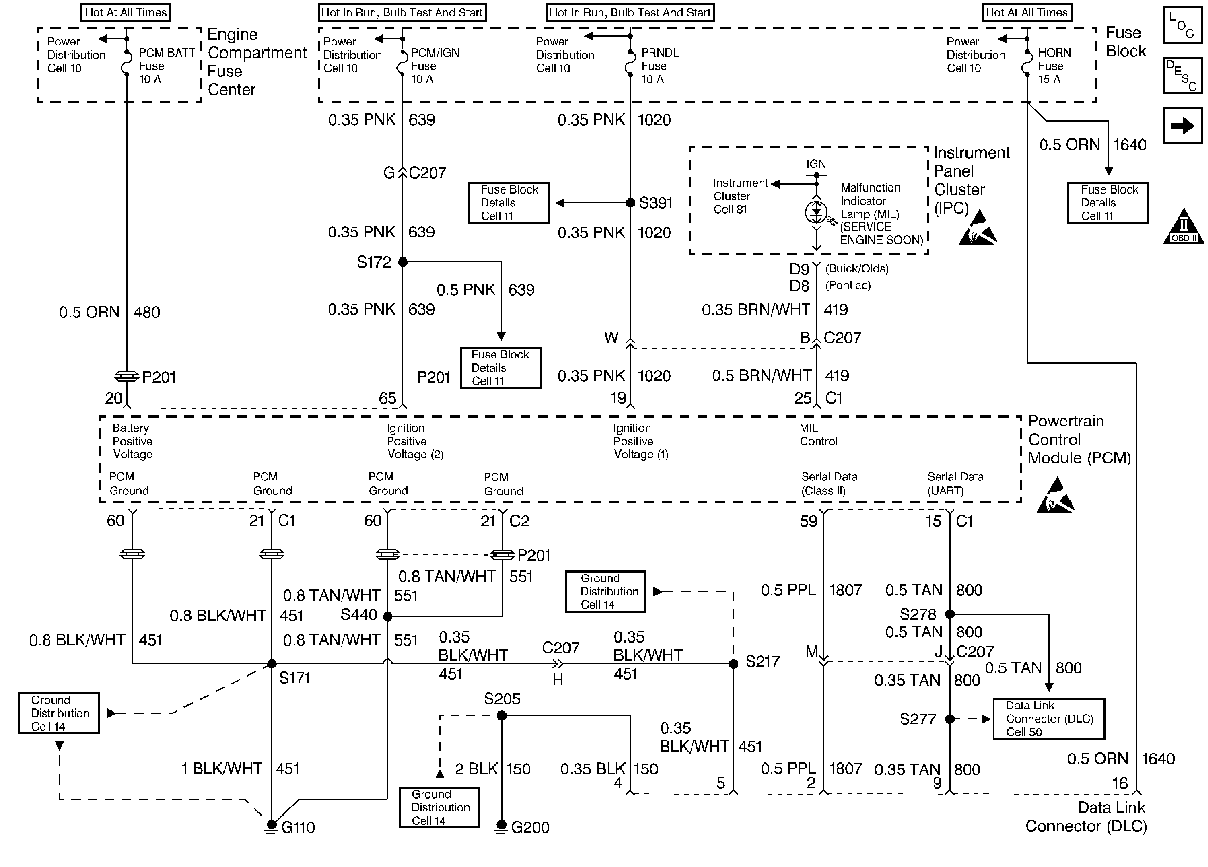
🢒 DLC, Instrument Panel, Engine Compartment Fuse Center
DLC, Instrument Panel, Engine Compartment Fuse Center
DLC, Instrument Panel, Engine Compartment Fuse Center
Engine Controls Components
Powertrain Control Module Controlled Warning Lamps
Knock Sensor, Camshaft Position Sensor, Crankshaft Position Sensor, Ignition Control Module
OBD II Symbol Description Notice
Handling ESD Sensitive Parts Notice
Handling ESD Sensitive Parts Notice