GM Service Manual Online
For 1990-2009 cars only

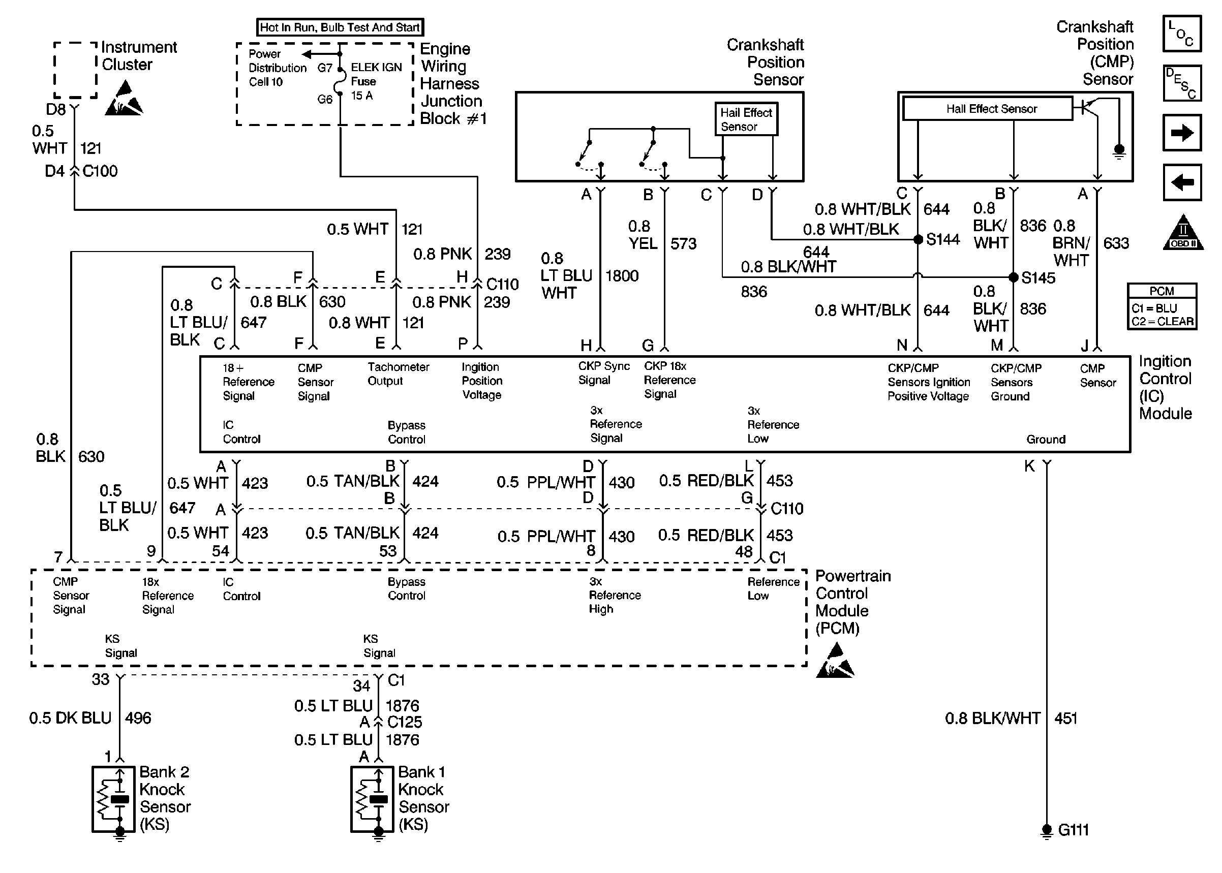
Ignition System, Knock Sensor

Ignition System, Knock Sensor


Object Number: 197993  Size: FS