GM Service Manual Online
For 1990-2009 cars only

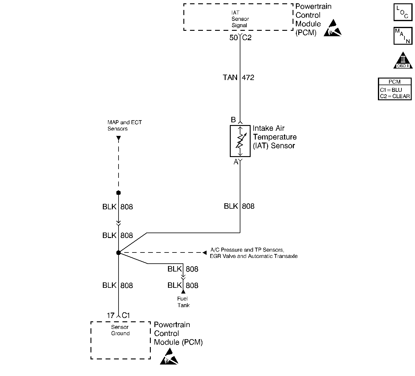
Object Number: 235382  Size: LF
Engine Controls Components
Engine Data Sensors-A/C Refrig Press, TP, MAP, ECT, IAT
OBD II Symbol Description Notice
Handling ESD Sensitive Parts Notice
Handling ESD Sensitive Parts Notice

Circuit Description

The Intake Air Temperature (IAT) sensor is a thermistor which measures the temperature of the air entering the engine. The PCM applies 5.0V through a pull up resistor to the IAT sensor. When the intake air is cold, the sensor resistance is high and the PCM will monitor a high signal voltage on the IAT signal circuit. If the intake air is warm, the sensor resistance is lower causing the PCM to monitor a lower voltage. DTC P0112 will set when the PCM detects an excessively low signal voltage on the intake air temperature sensor signal circuit.

Conditions for Running the DTC

    •  No active ECT sensor or VSS DTC present.
    •  Engine running for over 10 seconds.
    •  Vehicle speed is greater than 25 mph.

Conditions for Setting the DTC

    •  IAT signal voltage indicates an intake air temperature greater than 135°C (275°F).
    •  The above conditions are present for at least 30 seconds.

Action Taken When the DTC Sets

    • The PCM will illuminate the malfunction indicator lamp (MIL) during the second consecutive trip in which the diagnostic test has been run and failed.
    • The PCM will store conditions which were present when the DTC set as Freeze Frame and Failure Records data.

Conditions for Clearing the MIL/DTC

    • The PCM will turn OFF the MIL during the third consecutive trip in which the diagnostic has been run and passed.
    • The History DTC will clear after 40 consecutive warm-up cycles have occurred without a malfunction.
    • The DTC can be cleared by using the scan tool.

Diagnostic Aids

Check for the following conditions:

    •  Poor connection at PCM. Inspect harness connectors for backed out terminals, improper mating, broken locks, improperly formed or damaged terminals, and poor terminal to wire connection. Refer to Intermittents and Poor Connections Diagnosis , Repairing Connector Terminals and Connector Repairs in Wiring Systems.
    •  Damaged harness. Inspect the wiring harness for damage. If the harness appears to be OK, observe the IAT display on the scan tool while moving connectors and wiring harnesses related to the IAT sensor. A change in the IAT display will indicate the location of the fault. Refer to Wiring Repairs in Wiring Systems.

If DTC P0112 cannot be duplicated, the information included in the Fail Records data can be useful in determining vehicle mileage since the DTC was last set.

Test Description

The numbers below refer to the step numbers on the Diagnostic Table:

  1. Verifies that the fault is present.

  2. If DTC P0112 can be repeated only by duplicating the Fail Records conditions, refer to the Temperature vs. Resistance Value table. The table may be used to test the IAT sensor at various temperatures to evaluate the possibility of a shifted sensor that may be shorted above or below a certain temperature. If this is the case, replace the IAT sensor. If the IAT sensor appears to be OK, the fault is intermittent refer to Diagnostic Aids.

  3. This vehicle is equipped with a PCM which utilizes an Electrically Erasable Programmable Read Only Memory (EEPROM). When the PCM is being replaced, the new PCM must be programmed. Refer to PCM Replacement and Programming Procedures in Powertrain Control Module (PCM) and Sensors.

Step

Action

Value(s)

Yes

No

1

Was the Powertrain On Board Diagnostic (OBD) System Check Performed?

--

Go to Step 2

Go to Powertrain On Board Diagnostic (OBD) System Check

2

  1. Turn the ignition on.
  2. Observe the Intake Air Temp display on the scan tool Eng 1 data list.

Is the Intake Air Temp. greater than specified value?

130°C (266°F)

Go to Step 4

Go to Step 3

3

  1. Turn the ignition on, and leave the engine off.
  2. Review and record scan tool Fail Records data.
  3. Operate vehicle within Fail Records conditions as noted.
  4. Using a scan tool, monitor SPECIFIC DTC info for DTC P0112?

Does scan tool indicate DTC P0112 failed this ignition?

--

Go to Step 4

Go to Diagnostic Aids

4

  1. Disconnect IAT Sensor electrical connector.
  2. Observe Intake Air Temperature on scan tool.

Is the Intake Air Temperature below the specified value?

-30°C (-22°F)

Go to Step 6

Go to Step 5

5

  1. Turn the ignition off.
  2. Disconnect the PCM electrical connectors.
  3. Check IAT sensor signal circuit for a short to ground.

Is the IAT sensor signal circuit shorted to ground?

--

Go to Step 7

Go to Step 8

6

Replace IAT Sensor. Refer to Intake Air Temperature Sensor Replacement .

Is the action complete?

--

Go to Step 9

--

7

Repair IAT sensor signal circuit. Refer to Wiring Repairs .

Is the action complete?

--

Go to Step 9

--

8

Replace the PCM.

Important: :  Replacement PCM must be programmed. Refer to Powertrain Control Module Replacement/Programming .

Is the action complete?

--

Go to Step 9

--

9

  1. Turn the ignition on, and leave the engine off.
  2. Review and record scan tool Fail Records data.
  3. Clear DTCs.
  4. Operate vehicle within Fail Records conditions as noted.
  5. Using a scan tool, monitor SPECIFIC DTC info for DTC P0112?

Does scan tool indicate DTC P0112 failed this ignition?

--

Go to Step 2

Repair complete