GM Service Manual Online
For 1990-2009 cars only

Object Number: 235424  Size: LF
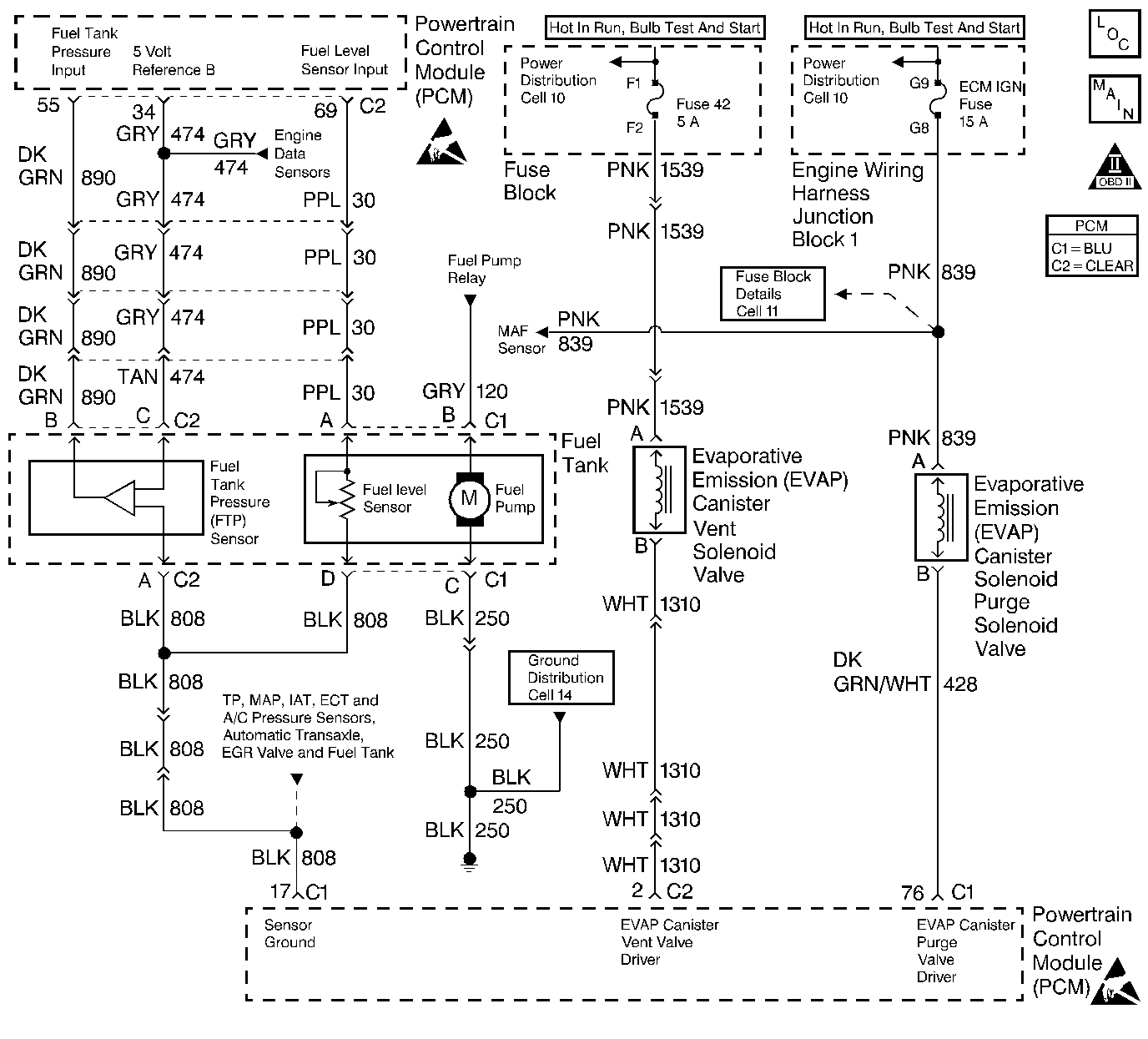
Engine Controls Components
Engine Data Sensors-MAF, EVAP Vent, EVAP Purge, EGR
OBD II Symbol Description Notice
Handling ESD Sensitive Parts Notice
Handling ESD Sensitive Parts Notice

Circuit Description

The evaporative system includes the following components:

    •  The fuel tank.
    •  The EVAP canister vent valve.
    •  The fuel tank pressure sensor.
    •  The fuel pipes and hoses.
    •  The fuel cap.
    •  The EVAP vapor lines.
    •  The EVAP purge lines.
    •  The evaporative emission canister.
    •  The EVAP purge valve.

The Powertrain Control Module (PCM) supplies a ground to energize the valve (purge on). The EVAP purge valve control is Pulse Width Modulated (PWM) or turned on and off several times a second. The duty cycle (pulse width) is determined by engine operating conditions including load, throttle position, coolant temperature and ambient temperature. The duty cycle is calculated by the PCM and the output is commanded when the appropriate conditions have been met. The system checks for conditions that cause the EVAP system to purge continuously by commanding the EVAP canister vent valve on and the EVAP purge valve off (EVAP canister vent valve CLOSED, EVAP purge PWM 0%). If vacuum level in the fuel tank increases during the test, a continuous purge flow condition is indicated. This can be caused by any of the following conditions:

    •  EVAP purge valve leaking.
    •  EVAP purge and engine vacuum lines switched at the EVAP purge valve.
    •  EVAP purge valve control circuit grounded.

If any of these conditions are present, DTC P1441 will set.

Conditions for Running the DTC

    •  No VSS, TP, HO2S, Misfire, IAT, MAP, Fuel Trim, Injector circuit, EGR Pintle Position, ECT, or MAF sensor DTCs set.
    •  The DTC P0442 diagnostic test has passed.
    •  Fuel Level Between 15 and 85 perecent.

Conditions for Setting the DTC

A continuous open purge flow condition is detected during the diagnostic test (fuel tank pressure decreases to less than -11 in. H2O).

Action Taken When the DTC Sets

    •  The PCM will illuminate the MIL during the first trip in which the diagnostic test has been run and failed.
    •  The PCM will store conditions which were present when the DTC set as Freeze Frame and Fail Records data.

Important :  Although these diagnostics are considered type A, they act like type B diagnostics under certain conditions. Whenever the EVAP diagnostics report that the system has passed, or if the battery has been disconnected, the diagnostic must fail during two consecutive cold start trips before setting a DTC. The initial failure is not reported to the diagnostic executive or displayed on a scan tool. A passing system always reports to the diagnostic executive immediately.

Conditions for Clearing the MIL/DTC

    •  The PCM will turn the MIL off during the third consecutive trip in which the diagnostic has been run and passed.
    •  The history DTC will clear after 40 consecutive warm-up cycles have occurred without a malfunction.
    •  The DTC can be cleared by using the scan tool Clear Info function or by disconnecting the PCM battery feed.

Diagnostic Aids

Check for the following conditions:

    •  Poor connection at the PCM.
         Inspect harness connectors for backed out terminals, improper mating, broken locks, improperly formed or damaged terminals, and poor terminal to wire connection.
    •  Damaged harness.
        Inspect the wiring harness for damage.
    •  If the harness appears to be OK, connect the
Object Number: 20803  Size: SH
(1)Main Valve
(2)Evaporative Emission System Purge/Presure Diagnostic Station J 41413
(3)Nitrogen Cylinder
(4)Black Connecting Hose
(5)Threaded Fitting
(6)Gauge Set
EVAP pressure/purge diagnostic station to the EVAP service port, pressurize the EVAP system to 10 in. H2O and observe the Fuel Tank Pressure display on the scan tool while moving connectors and wiring harnesses related to the EVAP purge valve. A sudden change in the display will indicate the location of the malfunction.
    •  Incorrect vacuum line routing.
         Verify that the source vacuum line routing to the EVAP purge valve is correct and that the EVAP purge and source vacuum lines to the EVAP purge solenoid are not switched.
    •  Malfunctioning or damaged canister.
         A malfunctioning canister may intermittently allow charcoal into the EVAP purge solenoid, vacuum switch, and associated lines causing a DTC to be set. Use the following procedure to check for a carbon release condition:
        1.  Turn off the ignition switch.
        2.  Remove the EVAP purge valve. Refer to Evaporative Emission Canister Purge Solenoid Valve Replacement .
        3.  Lightly tap the EVAP purge valve and (if applicable) the vacuum switch on a clean work area looking for carbon particles exiting either of the vacuum ports.
        4.  If no carbon release is evident, reinstall the components and continue with the DTC P1441 table. If carbon is being released from either component, continue with this service procedure.
        5.  Remove the charcoal canister from the vehicle.
        6.  Ensure that the main cylinder valve is turned off on the
Object Number: 20803  Size: SH
(1)Main Valve
(2)Evaporative Emission System Purge/Presure Diagnostic Station J 41413
(3)Nitrogen Cylinder
(4)Black Connecting Hose
(5)Threaded Fitting
(6)Gauge Set
EVAP purge/pressure diagnostic station.
        7.  Disconnect the black hose that connects the nitrogen cylinder to the EVAP purge/pressure diagnostic station at the pressure regulator by unscrewing the knurled nut on the regulator. No tools are required to remove the black hose from the regulator.
        8.  Using a section of vacuum line, connect one end over the open threaded fitting of the EVAP purge/pressure diagnostic station pressure regulator.
        9.  Connect the remaining end to the EVAP purge valve end of the EVAP purge line at the vehicle and turn on the main nitrogen cylinder valve. Continue to blow any debris from the purge line for 15 seconds.
        10.  Return the EVAP Pressure/Purge Diagnostic Station to its original condition by re-installing the black hose that was disconnected in step 7.
        11.  Replace the following components:
   •  The EVAP purge valve. Refer to Evaporative Emission Canister Purge Solenoid Valve Replacement .
   •  The EVAP canister. Refer to Evaporative Emission Canister Replacement .
        12.  Proceed with the DTC P1441 diagnostic table.

Reviewing the Fail Records vehicle mileage since the diagnostic test last failed may help determine how often the condition that caused the DTC to set occurs. This may assist in diagnosing the condition.

Test Description

Number(s) below refer to the step number(s) on the Diagnostic Table:

  1. If an EVAP purge valve electrical malfunction is present, the purge system will not operate correctly. Repairing the electrical malfunction will very likely correct the condition that set DTC P1441.

  2. Checks the Fuel Tank Pressure sensor at ambient pressure

  3. Checks for a stuck open EVAP purge valve.

  4. Verifies that the fuel tank pressure sensor accurately reacts to EVAP system pressure changes.

  5. If the EVAP purge and engine vacuum lines are switched at the EVAP purge solenoid, the solenoid valve will leak vacuum.

  6. The PCM will command the EVAP purge and EVAP canister vent valves closed with the scan tool Seal System EVAP output control function activated. Fuel tank pressure should not decrease under this condition.

DTC P1441 - Enhanced EVAP System Flow During Non-Purge

Step

Action

Value(s)

Yes

No

1

Was the Powertrain On Board Diagnostic (OBD) System Check performed?

--

Go to Step 2

Go to Powertrain On Board Diagnostic (OBD) System Check

2

Was DTC P1676 also set?

--

Go to DTC P1676 Evaporative Emission (EVAP) Purge Solenoid Control Circuit

Go to Step 3

3

  1. Turn off the ignition switch.
  2. Remove the fuel cap.
  3. Turn on the ignition switch.
  4. Observe Fuel Tank Pressure on the scan tool.

Is the Fuel Tank Pressure at the specified value?

0 in. H2O

Go to Step 4

Go to DTC P0453 Fuel Tank Pressure Sensor Circuit High Voltage

4

Important: :  Before continuing with diagnosis, zero the EVAP Pressure and Vacuum (inches of H2O) gauges on the
Object Number: 20803  Size: SH

(1)Main Valve
(2)Evaporative Emission System Purge/Presure Diagnostic Station J 41413
(3)Nitrogen Cylinder
(4)Black Connecting Hose
(5)Threaded Fitting
(6)Gauge Set
EVAP pressure/purge diagnostic station (refer to tool operating instructions).

  1. Replace the fuel cap.
  2. Capture Fail Record data for DTC P1441 and clear DTCs.
  3. Connect the EVAP pressure/purge diagnostic station to the EVAP service port.
  4. Using the scan tool, command the EVAP canister vent valve on (Closed).
  5. Attempt to pressurize the EVAP system to the specified value using the
    Object Number: 20803  Size: SH
    (1)Main Valve
    (2)Evaporative Emission System Purge/Presure Diagnostic Station J 41413
    (3)Nitrogen Cylinder
    (4)Black Connecting Hose
    (5)Threaded Fitting
    (6)Gauge Set
    EVAP pressure/purge diagnostic station (monitor pressure using the EVAP pressure gauge on the
    Object Number: 20803  Size: SH
    (1)Main Valve
    (2)Evaporative Emission System Purge/Presure Diagnostic Station J 41413
    (3)Nitrogen Cylinder
    (4)Black Connecting Hose
    (5)Threaded Fitting
    (6)Gauge Set
    EVAP pressure/purge diagnostic station).

Can the specified value be achieved?

5 in. H2O

Go to Step 5

Go to Step 6

5

  1. Maintain tank pressure at 5 inches of H2O.
  2. Observe Fuel Tank Pressure on the scan tool.

Is the Fuel Tank Pressure at the specified value?

5 in. H2O

Go to Step 6

Go to DTC P0452 Fuel Tank Pressure Sensor Circuit Low Voltage

6

Check the EVAP purge and source vacuum line routing and connections at the EVAP purge valve. Refer to Emission Hose Routing Diagram .

Are the EVAP purge and source vacuum lines connected correctly at the EVAP purge valve?

--

Go to Step 7

Go to Step 9

7

  1. Remove the engine vacuum source line from the EVAP purge valve.
  2. Connect a vacuum hand pump to the engine vacuum side of the EVAP purge valve and apply specified vacuum to the solenoid.

Does the EVAP purge valve maintain vacuum at the specified value?

15 in. Hg

Go to Diagnostic Aids

Go to Step 8

8

Replace the EVAP purge valve. Go to Evaporative Emission Canister Purge Solenoid Valve Replacement .

Important: :  Check for carbon release into the EVAP system. Refer to Diagnostic Aids.

Did you complete the repair?

--

Go to Step 10

--

9

Correct the EVAP purge and source vacuum line routing and connections.

Did you complete the repair?

--

Go to Step 10

--

10

  1. Start the engine.
  2. Remove the fuel cap.
  3. Using the scan tool output tests function, select Seal System and activate.
  4. Replace the fuel cap.
  5. Switch the rotary switch on the EVAP pressure/purge diagnostic station to PURGE.
  6. Run the engine at idle while monitoring the Vacuum (inches of H2O) gauge on the EVAP pressure/purge diagnostic station for at least 10 seconds.

Does vacuum remain at the specified value while the scan tool Seal System function is activated?

0 in. H2O

System OK

Go to Step 3