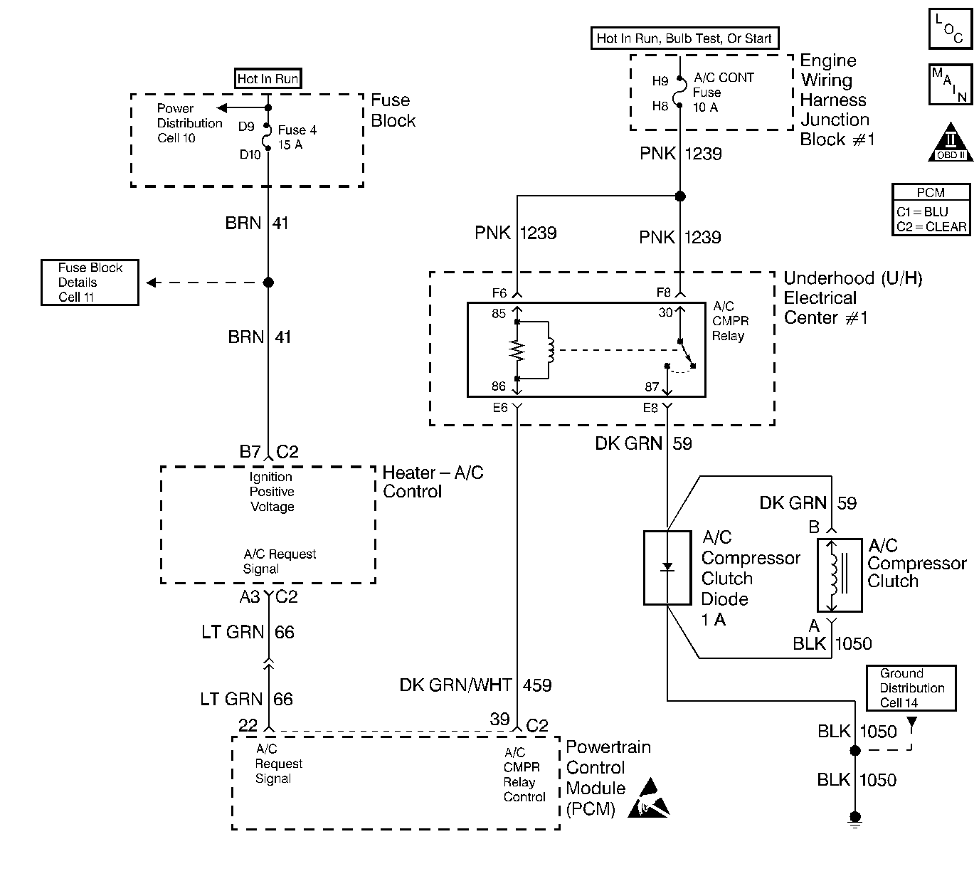
Output Driver Modules (ODMs) are used by the PCM to turn on many of the current-driven devices that are needed to control various engine and Transaxle functions. Each ODM is capable of controlling up to 7 separate outputs by applying ground to the device which the PCM is commanding ON. Unlike the Quad Driver Modules (QDMs) used in prior model years, ODMs have the capability of diagnosing each output circuit individually. DTC P1641 set indicates an improper voltage level has been detected on the output circuit which controls the A/C compressor control relay.
| • | The ignition is ON. |
| • | An improper voltage level has been detected on the output circuit which controls the A/C compressor control relay. |
| • | The above conditions are present for at least 30 seconds. |
| • | The PCM will not illuminate the Malfunction Indicator Lamp (MIL). |
| • | The PCM will store conditions which were present when the DTC set as Fail Records data only. This information will not be stored as Freeze Frame data. |
| • | A history DTC will clear after 40 consecutive warm-up cycles have occurred without a malfunction. |
| • | DTC can be cleared by using the scan tool Clear Info function or by disconnecting the PCM battery feed. |
Check for the following conditions:
| • | Poor connection at the PCM. Inspect harness connectors for backed out terminals, improper mating, broken locks, improperly formed or damaged terminals, and poor terminal to wire connection. |
| • | Damaged harness. Inspect the wiring harness for damage. If the harness appears to be OK, disconnect the PCM, turn the ignition ON and observe a digital multimeter connected between the A/C compressor control relay control circuit and ground at the PCM harness connector while moving connectors and wiring harnesses related to the A/C compressor control relay. A change in voltage will indicate the location of the malfunction. |
Reviewing the Fail Records vehicle mileage since the diagnostic test last failed may help determine how often the condition that caused the DTC to be set occurs. This may assist in diagnosing the condition.
Step | Action | Value(s) | Yes | No |
|---|---|---|---|---|
1 | Did you perform the Powertrain On-Board Diagnostic (OBD) System Check? | -- | ||
2 |
Does the DMM display a voltage near the specified value? | B+ | ||
3 |
Does the DMM display a current reading within the specified range? | 0.5-1.5 amps | ||
4 |
Does the test lamp flash? | -- | Go to Diagnostic Aids | |
5 |
Was a problem found? | -- | ||
6 |
Is the test lamp ON? | -- | ||
7 |
Was a problem found? | -- | ||
8 |
Was a problem found? | -- | ||
9 |
Is the test lamp ON? | -- | ||
10 |
Is the test lamp ON? | -- | ||
11 |
Is the test lamp ON? | -- | ||
12 |
Is the test lamp ON? | -- | ||
13 |
Is the test lamp ON? | -- | ||
14 | Locate and repair open in the B+ feed to cavity 87 in the Ignition main relay. Refer to Wiring Repairs in Wiring Systems. Did you complete the repair? | -- | -- | |
15 | Locate and repair open in the B+ feed to cavity 86 in the A/C relay. Refer to Wiring Repairs in Wiring Systems. Did you complete the repair? | -- | -- | |
16 | Locate and repair the open in the B+ feed to cavity 86 in the ignition main relay. Refer to Wiring Repairs in Wiring Systems. Did you complete the repair? | -- | -- | |
17 | Locate and repair open in the Ignition main ground (CKT 451). Refer to Wiring Repairs in Wiring Systems. Did you complete the repair? | -- | -- | |
18 | Locate and repair the short to voltage in the A/C relay control circuit. Refer to Wiring Repairs in Wiring Systems. Did you complete the repair? | -- | -- | |
19 | Replace the A/C Relay. Did you complete the repair? | -- | -- | |
20 | Replace the Ignition main relay. Did you complete the repair? | -- | -- | |
21 |
Important: The replacement PCM must be programmed. Replace the PCM. Refer to Powertrain Control Module Replacement/Programming . Did you complete the repair? | -- | -- | |
22 |
Does the scan tool indicate DTC P1641 failed this ignition? | -- | System OK |