GM Service Manual Online
For 1990-2009 cars only
Makes
🢒
Chevrolet
🢒
1999
🢒
Monte Carlo
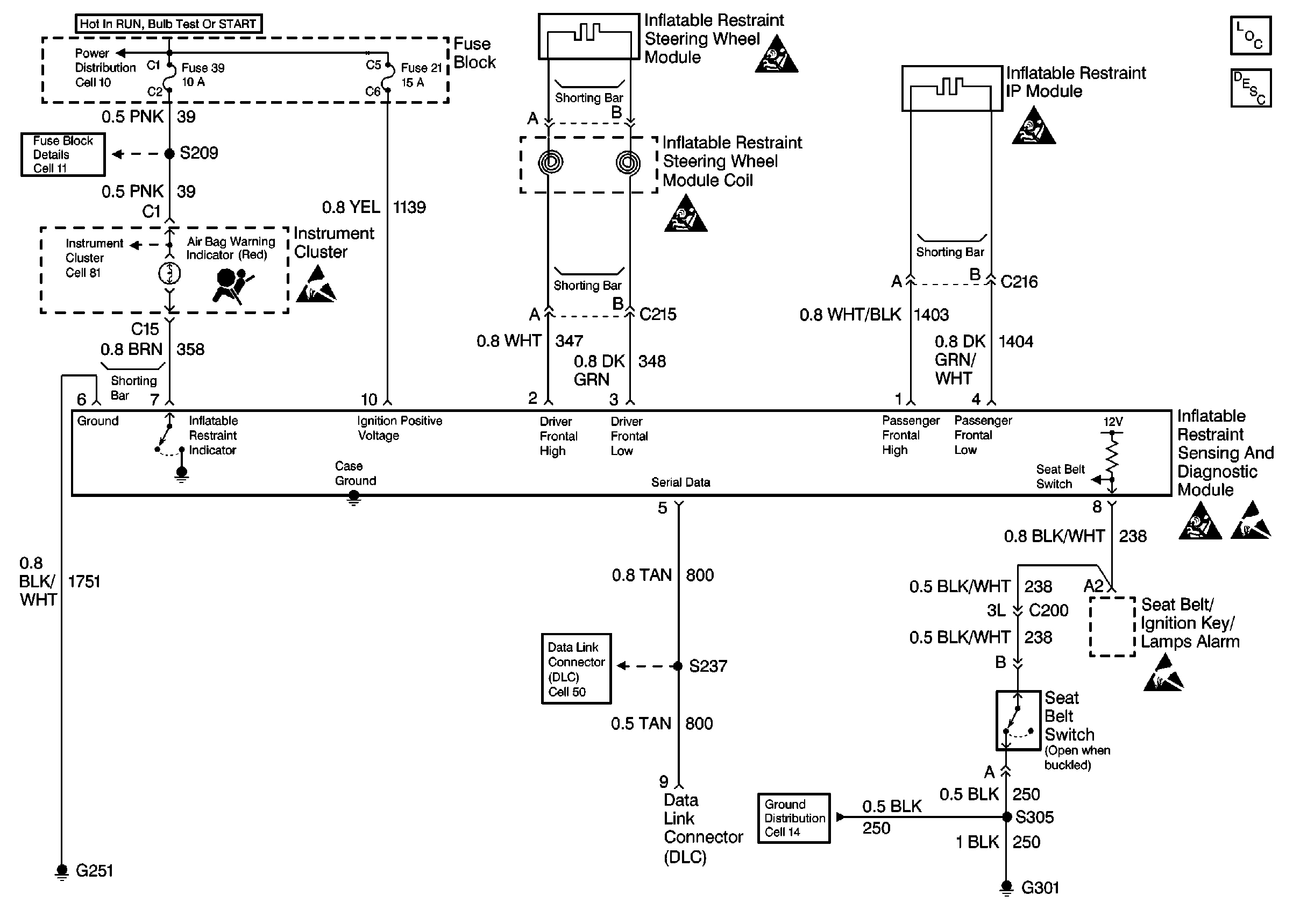
🢒 Cell 47: SIR Diagnostic Module, Seat Belt Switch
Cell 47: SIR Diagnostic Module, Seat Belt Switch
Cell 47: SIR Diagnostic Module, Seat Belt Switch
Cell 10: Fuses 12, 21, 30, 33, 39, and 42
Cell 11: Anti-Theft PCM (12), Air Bag (21), Turn Signal (30), and IP Electronics Ignition Feed (39) Fuses
Handling ESD Sensitive Parts Notice
SIR Handling Caution
SIR Handling Caution
SIR Handling Caution
SIR Handling Caution
Handling ESD Sensitive Parts Notice
Handling ESD Sensitive Parts Notice
Cell 81: Instrument Cluster w/ Analog Speedometer 2 of 4
Cell 50: Theft Deterrent Module (SEO), PCM, EBCM, SDM
Cell 14: G301 and G306 (SEO)
SIR Components
SIR System Operation