GM Service Manual Online
For 1990-2009 cars only
Makes
🢒
Chevrolet
🢒
2000
🢒
Monte Carlo
🢒
Body and Accessories
🢒
Instrument Panel, Gauges, and Console
🢒 Audible Warnings Schematics
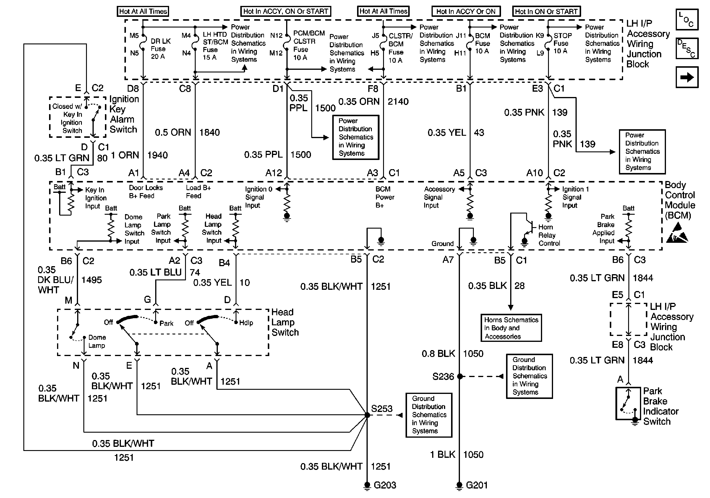
Figure
1:
Pwr, Gnd, Ign Key Alarm Sw, Headlamp Sw and Park Indicator Sw
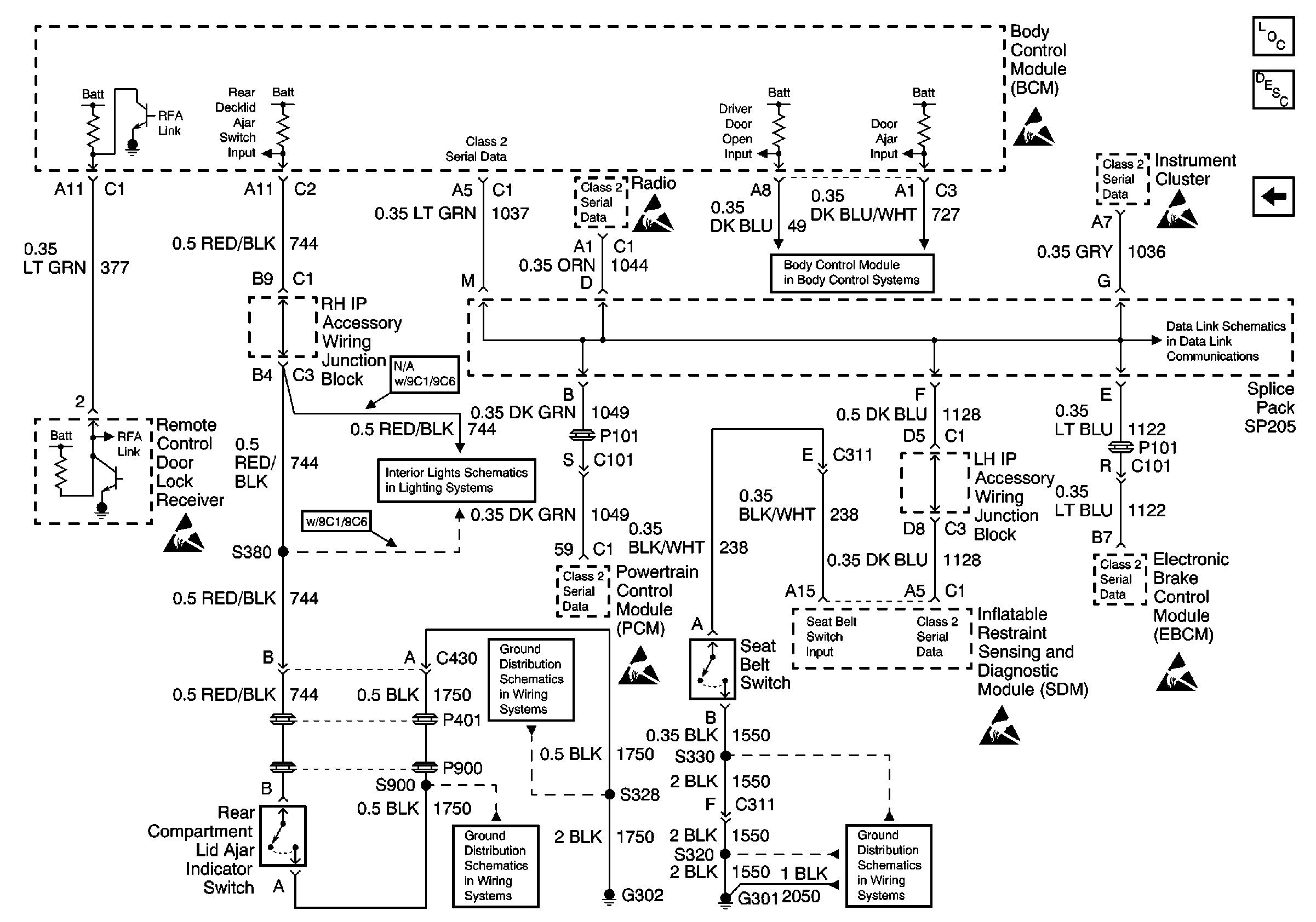
Figure
2:
BCM, RCDLR, Seatbelt Sw, Rear Compartment Lid Ajar Indicator Sw, Seatbelt Sw, PCM, EBCM, IPC, Radio and SDM.