GM Service Manual Online
For 1990-2009 cars only
Makes
🢒
Chevrolet
🢒
2007
🢒
Omega VE
🢒
Driver Information and Entertainment
🢒
Displays and Gages
🢒 Driver Information System Schematics
Driver Information System Schematics LWB
Remote Function Actuator/Tyre Pressure Monitoring Sensors
Master Electrical Component List
Driver Information Center (DIC) Description and Operation
Control Module References
G305 - 2 of 2, G308 and G407
Driver Information System Schematics SWB
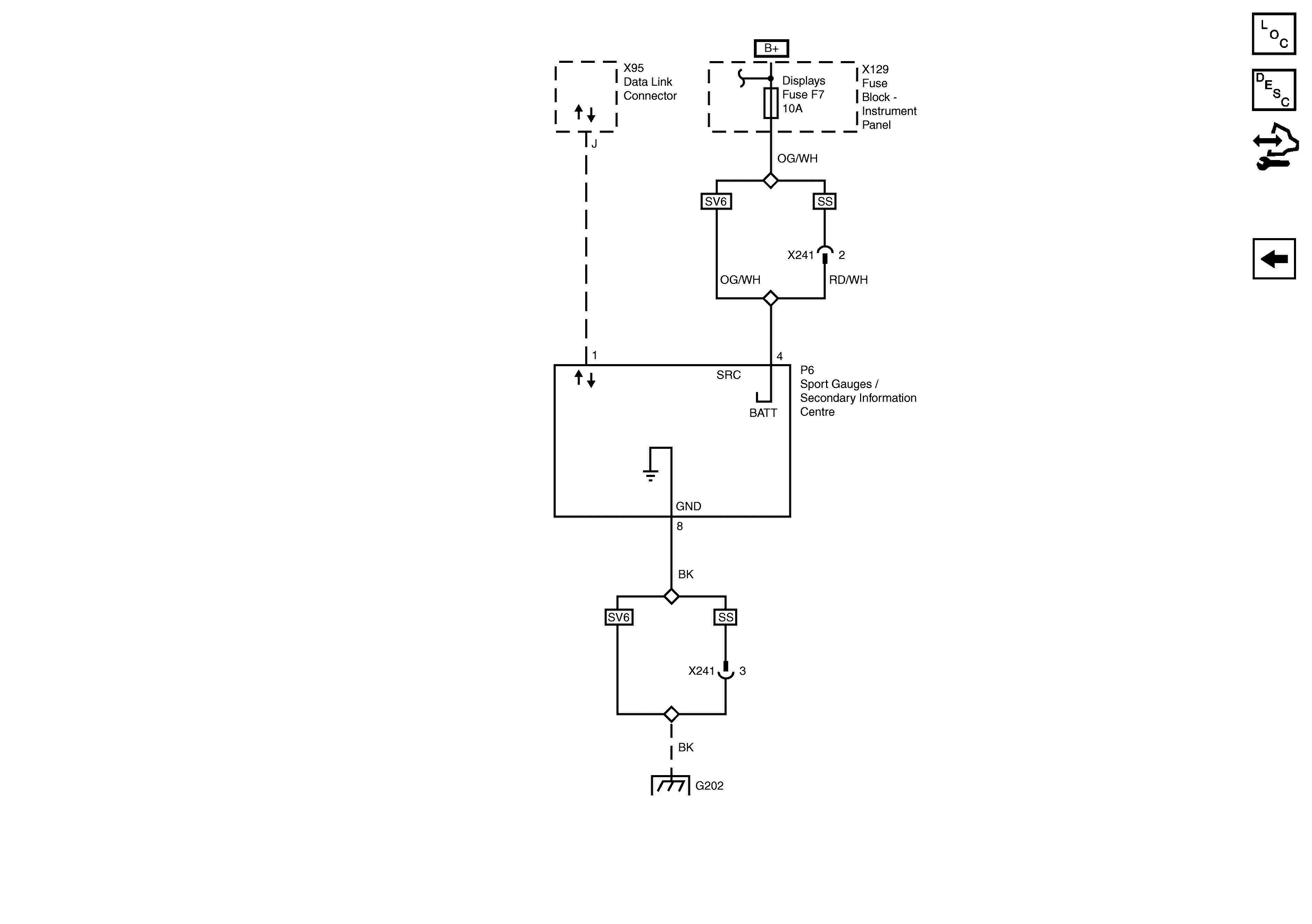
Secondary Information Centre/Sports Gauges Power, Ground and Serial Data
Master Electrical Component List
Driver Information Center (DIC) Description and Operation
Control Module References
Instrument Cluster Power, Ground, Serial Data, Inputs and Outputs
G202