GM Service Manual Online
For 1990-2009 cars only
Makes
🢒
Chevrolet
🢒
2004
🢒
Optra
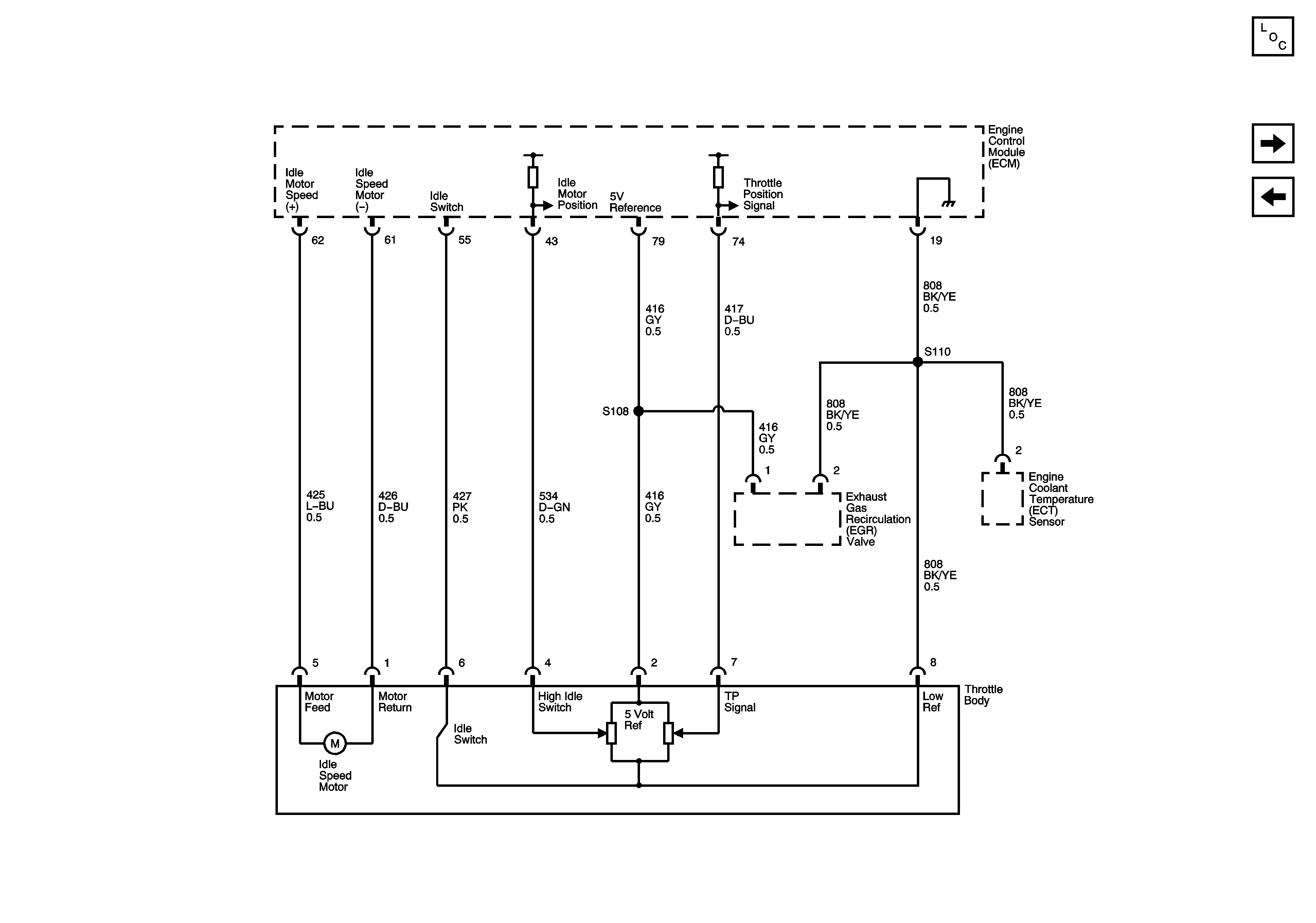
🢒 Engine Data Sensors - Main Throttle Intake Actuator (MITA)
Engine Data Sensors - Main Throttle Intake Actuator (MITA)
Engine Data Sensors - Main Throttle Intake Actuator (MTIA)
Master Electrical Component List
Fuel Controls - Fuel Pump Controls and Fuel Injectors
Ignition Controls Sensors