GM Service Manual Online
For 1990-2009 cars only

Object Number: 244187  Size: SH
(1)Spark Plug Wires
(2)Ignition Coils
(3)Spark Plug Boots

The electronic ignition system is of the direct ignition system (DIS) type and is controlled by the powertrain control module (PCM). The electronic ignition system is composed of the following components:

    • The PCM
    • Two ignition coil assemblies
    • The crankshaft position (CKP) sensor
    • The camshaft position (CMP) sensor
    • The spark plugs
    • The spark plug (secondary ignition) wires

The electronic ignition system provides the following benefits:

    • Improved ignition timing accuracy
    • Reduces high-voltage losses
    • Enhances overall ignition system reliability

The electronic ignition system components cannot be disassembled or repaired. A component that is correctly diagnosed as faulty must be replaced as a complete unit.

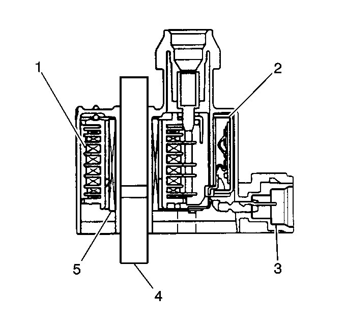
Ignition Coil Cross Section


Object Number: 241877  Size: SH
(1)Secondary Coil
(2)Ignition Control Module
(3)Electrical Connector
(4)Core
(5)Primary Coil

Operation


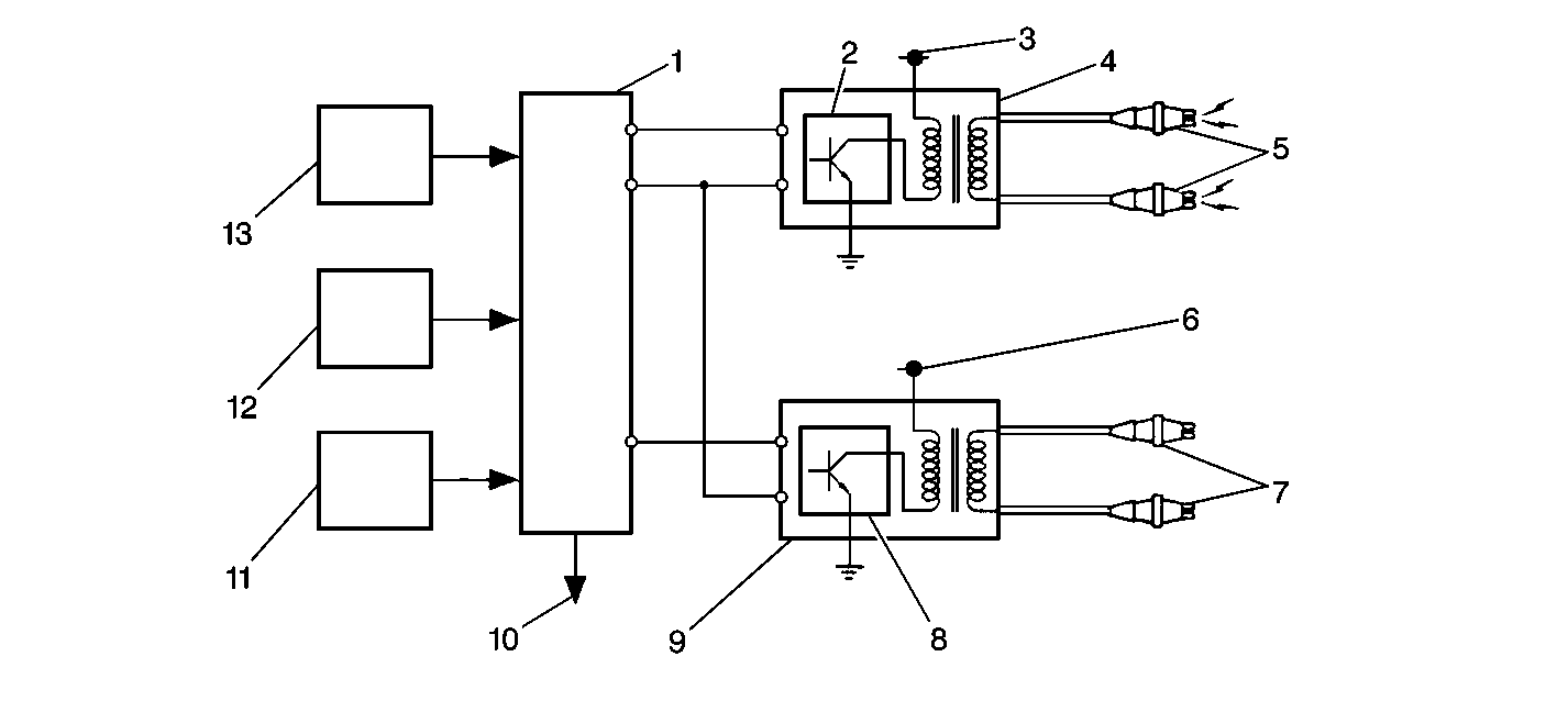
Object Number: 241876  Size: SF
(1)Powertrain Control Module (PCM)
(2)Ignition Control Module No. 1
(3)To battery voltage
(4)Ignition Coil No. 1
(5)To cylinders 1 and 4
(6)To battery voltage
(7)To cylinders 2 and 3
(8)Ignition Control Module No. 2
(9)Ignition Coil No. 2
(10)To Tachometer
(11)Various Information Sensors
(12)CKP Sensor
(13)CMP sensor

The PCM uses reference pulses from the CKP sensor in order to determine engine speed. The PCM cannot operate the ignition system (or the fuel injectors) without the engine speed signal from the CKP. The PCM controls ignition timing by controlling the ignition coils.

The ignition coils have a pair high voltage output terminals that provide spark to two engine cylinders (spark plugs) at the same time. The #1 coil (the coil closest to the front of the vehicle) supplies voltage to the spark plugs in engine cylinders 1 and 4. The #2 coil supplies voltage to the spark plugs in engine cylinders 2 and 3. Each ignition coil assembly has a built-in ignition module (igniter) that controls the current flow in the primary coil winding. When the PCM signals the ignition module to interrupt the current flow, the electrical field around the primary coil collapses and a high voltage is induced in the secondary coil. The secondary coil voltage travels simultaneously from both coil output terminals, through the spark plug wires, and across each spark plug's gap to the engine block. As a fail-safe function the ignition control module sends an ignition confirmation signal back to the PCM whenever a secondary ignition voltage is generated.

The CMP sensor signal is used by the PCM for engine misfire detection. The PCM also uses the CMP sensor signal as an input for control of the fuel injectors and ignition timing.

The PCM receives information on engine status from various engine sensors and then selects the most appropriate ignition timing settings from within the PCM's programming. The following are the most important inputs for determining ignition timing requirements:

    • Engine speed
    • Throttle position
    • Manifold pressure
    • Engine coolant temperature
    • Knock sensor input

Noteworthy Ignition Information

Consider the following important information when servicing the ignition system:

    • The ignition coil's secondary output voltage is very high - more than 40,000 volts. Avoid body contact with the ignition high voltage secondary components when the engine is running or personal injury may result.
    • The ignition timing is not adjustable. A timing indicator and timing marks are still visible at the crankshaft pulley but are not used to set or adjust ignition timing. The powertrain control module provides all ignition timing adjustments electronically.
    • Be careful not to damage the secondary ignition wires or boots when servicing the ignition system. Rotate each ignition wire boot in order to loosen the boot from the spark plug before removing the wire. Never pierce a secondary ignition wire or boot for any testing purposes. Future ignition system problems are guaranteed if pinpoints or test lights are pushed through the secondary ignition wire insulation during component testing.
    • Do not use a conventional tachometer in order to check engine speed on this ignition system. An inductive type pick-up will not provide reliable engine speed information. Use a scan tool in order to monitor engine RPM.