GM Service Manual Online
For 1990-2009 cars only

Object Number: 245487  Size: MF
Engine Controls Components
Cell 20: Fuel Supply System
OBD II Symbol Description Notice
Handling ESD Sensitive Parts Notice

Circuit Description

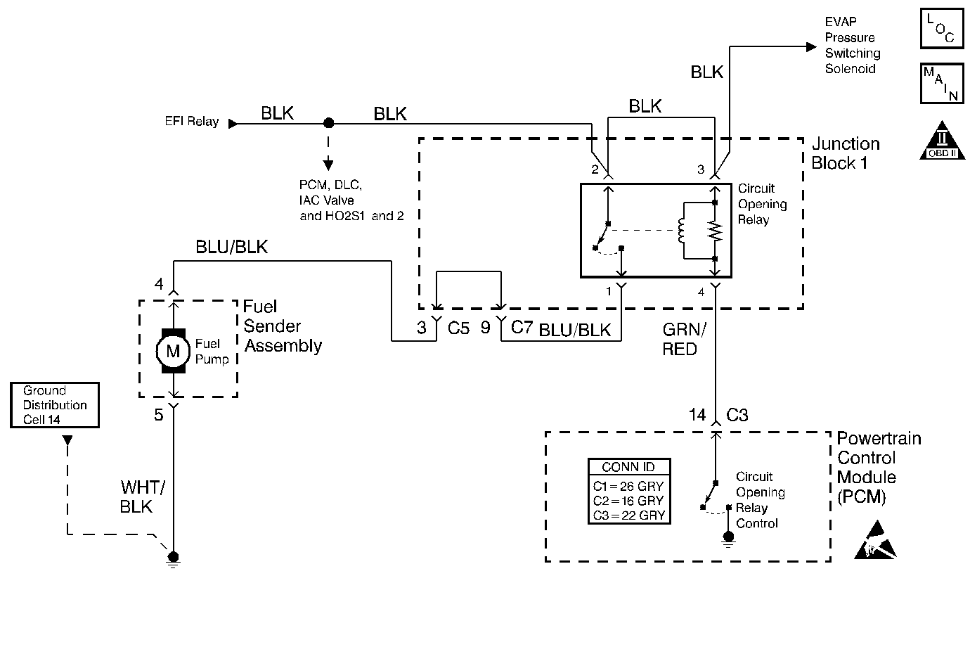
The circuit opening relay provides ignition positive voltage to the fuel pump. The circuit opening relay is controlled by the powertrian control module (PCM) and receives ignition positive voltage from the EFI relay. The PCM monitors the crank signal circuit, terminal C3-11, for voltage when the ignition switch is in the START (engine cranking) position. When the crank signal circuit indicates the engine is cranking the PCM energizes the circuit opening relay. The PCM also energizes the circuit opening relay whenever reference pulses from the CKP sensor circuit are detected. If the crank signal circuit does NOT indicate the engine is cranking the PCM will energize the circuit opening relay based only upon reference pulses.

Diagnostic Aids

Check for any of the following conditions:

    • Check the resistance of the circuit opening relay. The resistance across terminal 3 and terminal 4 is 85-95 ohms at 20°C (68°F). The resistance across terminal 1 and terminal 2 is infinite.
    • The circuit opening relay's electrical contacts may be pitted or sticking. Replace the relay if tapping gently on the relay or wiggling the relay causes a change in the relay's operation.
    • The performance of the circuit opening relay may be affected by temperature. Check the relay after sitting outside overnight and after running the engine 30 minutes.

An intermittent malfunction may be caused by a fault in the fuel pump electrical circuit. Inspect the wiring harness and components for any of the following conditions:

    • Backed out terminals.
    • Improper mating of terminals.
    • Broken electrical connectors locks.
    • Improperly formed or damaged terminals
    • Faulty terminal to wire connections.
    • Physical damage to the wiring harness.
    • A broken wire inside the insulation.
    • Corrosion of electrical connections, splices, or terminals.

Use the following relay cavity table in order to locate the correct cavities to probe during diagnosis. The table layout corresponds to the cavity layout of the relay block.

Relay Cavity Identification

Switch Load

Switch Power

Coil Power

Coil Ground

Test Description

The numbers below refer to the step numbers in the diagnostic table.

  1. The OBD System Check prompts the technician to complete some basic checks and store the freeze frame data on the scan tool if applicable. This creates an electronic copy of the data taken when the fault occurred. The information is then stored in the scan tool for later reference.

  2. This step checks for the operation of the circuit opening relay. The circuit opening relay is located just above the left side kick panel and makes an audible click when turning on and off.

  3. The most likely location of an open circuit is between the splice and circuit opening relay terminal 2. An inoperative EFI relay would cause no MIL operation. The EFI relay is diagnosed in the No Malfunction Indicator Lamp diagnostic table.

  4. This step checks for a fault in the fuel pump or the circuit from the circuit opening relay to the fuel tank. The vehicle should start and run if the only fault was with the circuit opening relay.

  5. This step checks for the operation of the fuel pump. Fuel pump operation is difficult to hear without seat cushion removal.

Step

Action

Value(s)

Yes

No

1

Did you perform the Powertrain On-Board Diagnostic (OBD) System Check?

--

Go to Step 2

Go to Powertrain On Board Diagnostic (OBD) System Check

2

  1. Install a scan tool.
  2. Turn ON the ignition, leaving the engine OFF.
  3. Select Fuel Pump in the Engine Output Controls menu.
  4. Turn the circuit opening (fuel pump) relay ON and OFF while listening carefully for the operation of the relay at the left (drivers) side kick panel.

Did the fuel pump relay turn (click) ON and OFF when commanded by the scan tool?

--

Go to Step 10

Go to Step 3

3

  1. Remove the circuit opening relay. Refer to Circuit Opening Relay Replacement .
  2. Turn ON the ignition, leaving the engine OFF.
  3. Probe the circuit opening relay cavity 2 and cavity 3 with a test lamp connected to ground. Refer to the Relay Cavity Identification table in Diagnostic Aids.

Did the test lamp illuminate at both cavities?

--

Go to Step 4

Go to Step 6

4

  1. Probe the circuit opening relay control circuit cavity 4 with a test lamp connected to B+.
  2. Command the fuel pump ON with the scan tool.

Did the test lamp illuminate?

--

Go to Step 8

Go to Step 5

5

  1. Check for an open in the circuit opening relay control circuit.
  2. Repair as necessary. Refer to Wiring Repairs in Wiring Systems.

Was a repair necessary?

--

Go to Step 9

Go to Step 7

6

  1. Check for the cause of no ignition positive voltage to the circuit opening relay. Refer to the Test Description.
  2. Repair as necessary. Refer to Wiring Repairs in Wiring Systems.

Is the action complete?

--

Go to Step 9

--

7

Replace the PCM. Refer to Powertrain Control Module Replacement .

Is the action complete?

--

Go to Step 9

--

8

Replace the circuit opening relay. Refer to Circuit Opening Relay Replacement .

Is the action complete?

--

Go to Step 9

--

9

Attempt to start the engine.

Does the engine start and run?

--

Go to Step 17

Go to Step 10

10

  1. Remove the bottom cushion of the rear seat in order to gain access to the fuel sender assembly access panel. Refer to Rear Seat Cushion Replacement in Body and Accessories.
  2. Turn ON the ignition, leaving the engine OFF.
  3. Place a listening device against the fuel sender assembly access panel.
  4. Command the fuel pump ON with the scan tool.
  5. Listen for audible fuel pump operation.

Does the fuel pump operate as commanded?

--

Go to Fuel System Diagnosis for pressure checks

Go to Step 11

11

  1. Remove the fuel sender assembly access panel.
  2. Disconnect the fuel sender assembly electrical connector.
  3. Probe the fuel pump ignition positive voltage circuit, terminal 4, with a test lamp connected to ground.
  4. Command the fuel pump ON with the scan tool.

Does the test lamp illuminate?

--

Go to Step 12

Go to Step 14

12

Connect the test lamp between the fuel pump ground circuit, terminal 5, and B+.

Does the test lamp illuminate?

--

Go to Step 15

Go to Step 13

13

Repair the open fuel pump ground circuit. Refer to Wiring Repairs in Wiring Systems.

Is the action complete?

--

Go to Step 17

--

14

Repair the open fuel pump power circuit between the circuit opening relay and the fuel sender assembly. Refer to Wiring Repairs in Wiring Systems.

Is the action complete?

--

Go to Step 17

--

15

  1. Check for an open fuel pump power or fuel pump ground circuit between the fuel pump and the fuel sender assembly electrical connector. This open condition would be located within the fuel tank.
  2. Repair or replace the fuel sender assembly as necessary. Refer to Fuel Sender Assembly Replacement .

Was a repair necessary?

--

Go to Step 17

Go to Step 16

16

Replace the fuel pump. Refer to Fuel Pump and Fuel Filter Assembly Replacement .

Is the action complete?

--

Go to Step 17

--

17

  1. Start the engine.
  2. Run the engine at idle until normal operating temperature is reached.
  3. Check for DTCs with a scan tool.

Are there any DTCs displayed?

--

Go to the Applicable DTC Table

System OK