GM Service Manual Online
For 1990-2009 cars only

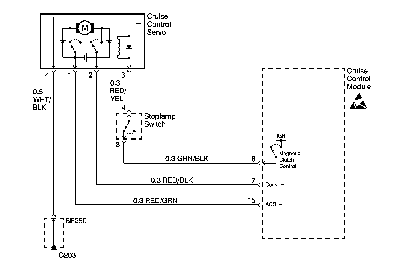
Object Number: 363609  Size: MF

Circuit Description

The cruise control module applies voltage and ground to both the open and close sides of the cruise control servo motor as driving conditions demand changing throttle settings.

Diagnostic Aids

Check for the following:

    • Cruise control cable for binding or broken cable.
    • Short to ground in the RED/GRN or RED/BLK wires between the cruise control module and the servo.

An intermittent malfunction may be caused by a fault in the servo motor electrical circuit. Inspect the wiring harness and components for any of the following conditions:

    • Backed out terminals.
    • Improper mating of terminals.
    • Broken electrical connectors locks.
    • Improperly formed or damaged terminals
    • Faulty terminal to wire connections.
    • Physical damage to the wiring harness.
    • A broken wire inside the insulation.
    • Corrosion of electrical connections, splices, or terminals.

Repair any electrical circuit faults that were found. Refer to Wiring Repairs .

Test Description

Number(s) below refer to the step number(s) on the Diagnostic Table.

  1. Steps 2-3 tests test for a short in either the RED/BLK or the RED/GRN wires supplying voltage to the cruise control servo motor.

  2. Steps 4-5 test to see if the servo motor has the proper resistance.

  3. This step tests for proper movement of the actuator arm with the magnetic clutch de-energized.

  4. This step tests for proper movement of the actuator arm with the magnetic clutch energized.

  5. Steps 10-11 test the servo motor for proper operation.

Step

Action

Value(s)

Yes

No

1

Was the Cruise Control System Check performed?

--

Go to Step 2

Go to Cruise Control System Check

2

  1. Turn the ignition switch to LOCK.
  2. Disconnect the cruise control module connector which is located next to the instrument panel compartment on the RH side of the instrument panel.
  3. Turn the ignition switch to ON.
  4. Connect a DMM set to read voltage between terminal 7 of the cruise control module connector and ground.

Is the voltage less than the specified value?

1 V

Go to Step 3

Go to Step 6

3

Connect a DMM set to read voltage between terminal 15 of the cruise control module connector and ground.

Is the voltage less than the specified value?

1 V

Go to Step 4

Go to Step 7

4

  1. Disconnect the cruise control servo connector.
  2. Connect a DMM set to measure resistance as follows:
  3. • Connect the positive lead of the DMM to terminal 1 of the cruise control servo.
    • Connect the negative lead of the DMM to terminal 2 of the cruise control servo.

Is the resistance within the specified range?

2-4 ohms

Go to Step 5

Go to Step 13

5

With the cruise control servo still disconnected. Connect a DMM set to measure resistance as follows:

  1. Connect the positive lead of the DMM to terminal 2 of the cruise control servo.
  2. Connect the negative lead of the DMM to terminal 1 of the cruise control servo.

Is the resistance equal to the specified value?

Infinite

Go to Step 8

Go to Step 13

6

Repair the RED/BLK wire between terminal 7 of the cruise control module and terminal 2 of the cruise control servo.

Is the repair complete?

--

Go to Step 14

--

7

Repair the RED/GRN wire between terminal 15 of the cruise control module and terminal 1 of the cruise control servo.

Is the repair complete?

--

Go to Step 14

--

8

  1. Disconnect the cruise control cable from the cruise control servo.
  2. Move the actuator arm back and forth.

Does the actuator arm move freely in both directions?

--

Go to Step 9

Go to Step 13

9

With the cruise control servo still disconnected.

  1. Connect a fused jumper from ground to terminal 4 of the cruise control servo.
  2. Connect a fused jumper from B+ to terminal 3 of the cruise control servo.
  3. Attempt to move the actuator arm.

Does the actuator arm move?

--

Go to Step 10

Go to Step 13

10

  1. Leave the ground and power connected to the servo.
  2. Connect a fused jumper between ground and terminal 2 of the cruise control servo.
  3. Connect a fused jumper between B+ and terminal 1.
  4. Observe the actuator arm.

Does the actuator arm move smoothly to the full open position?

--

Go to Step 11

Go to Step 13

11

  1. Reverse the power and ground connections on terminals 1 and 2.
  2. Observe the actuator arm.

Does the actuator arm move smoothly to the close position?

--

Go to Step 12

Go to Step 13

12

  1. Test the cruise control module connector for poor terminal contact.
  2. If OK, replace the cruise control module. Refer to Cruise Control Module Replacement .

Is the replacement complete?

--

Go to Step 14

--

13

  1. Test the cruise control servo connector for poor terminal contact.
  2. If OK, replace the cruise control servo. Refer to Cruise Control Servo Replacement .

Is the replacement complete?

--

Go to Step 14

--

14

Install and connect any components removed during diagnosis.

Is the repair complete?

--

Go to

Cruise Control System Check

--