GM Service Manual Online
For 1990-2009 cars only
Makes
🢒
Chevrolet
🢒
1996
🢒
S10 Pickup - 2WD
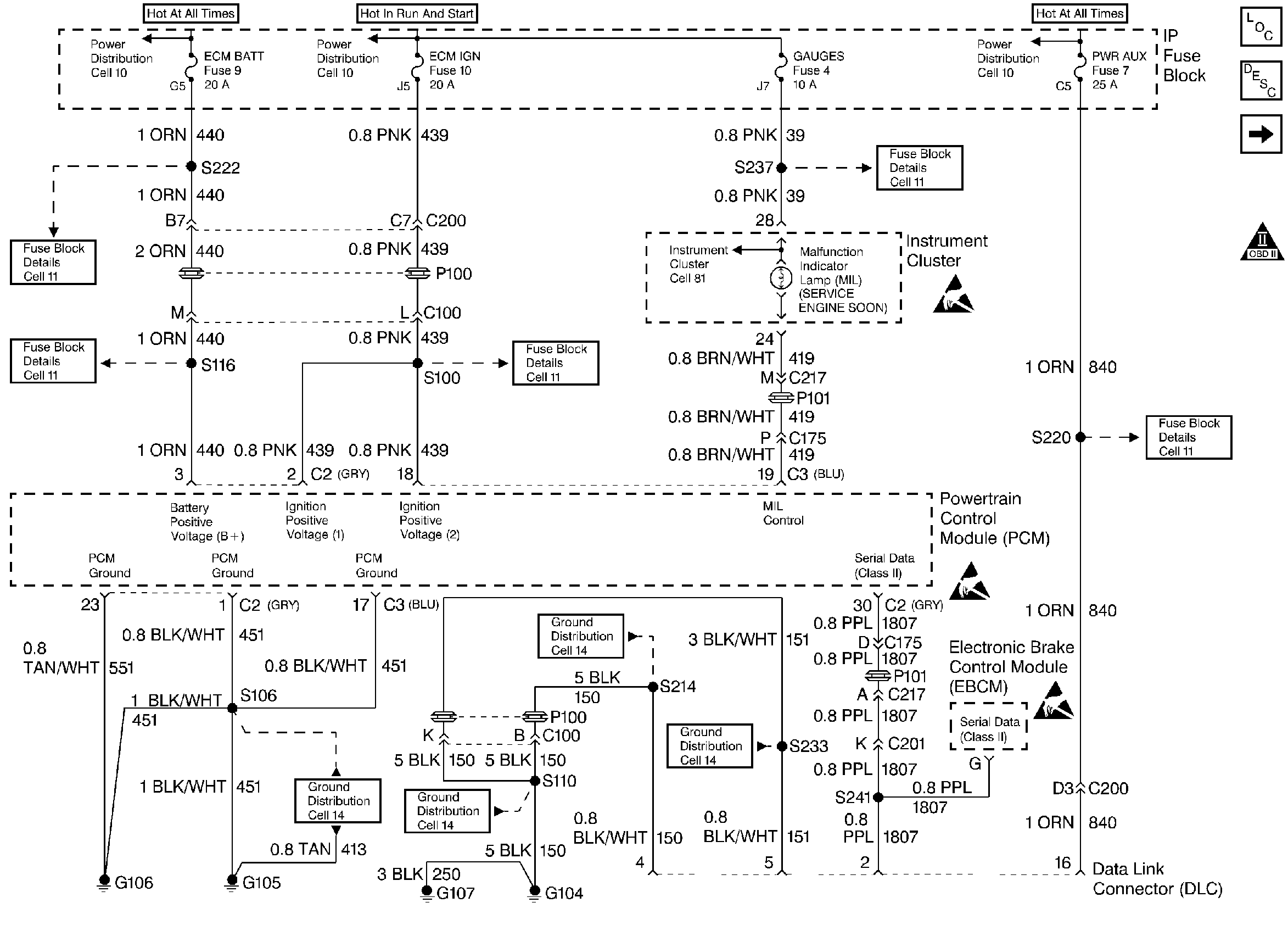
🢒 Ignition, Ground, and MIL Voltage
Ignition, Ground, and MIL Voltage
Ignition, Ground, and MIL Voltage
Handling ESD Sensitive Parts Notice
Handling ESD Sensitive Parts Notice
Handling ESD Sensitive Parts Notice
Engine Controls Components
Electronic Ignition (EI) System
Ignition System
OBD II Symbol Description Notice