GM Service Manual Online
For 1990-2009 cars only
Makes
🢒
Chevrolet
🢒
1996
🢒
S10 Pickup - 2WD
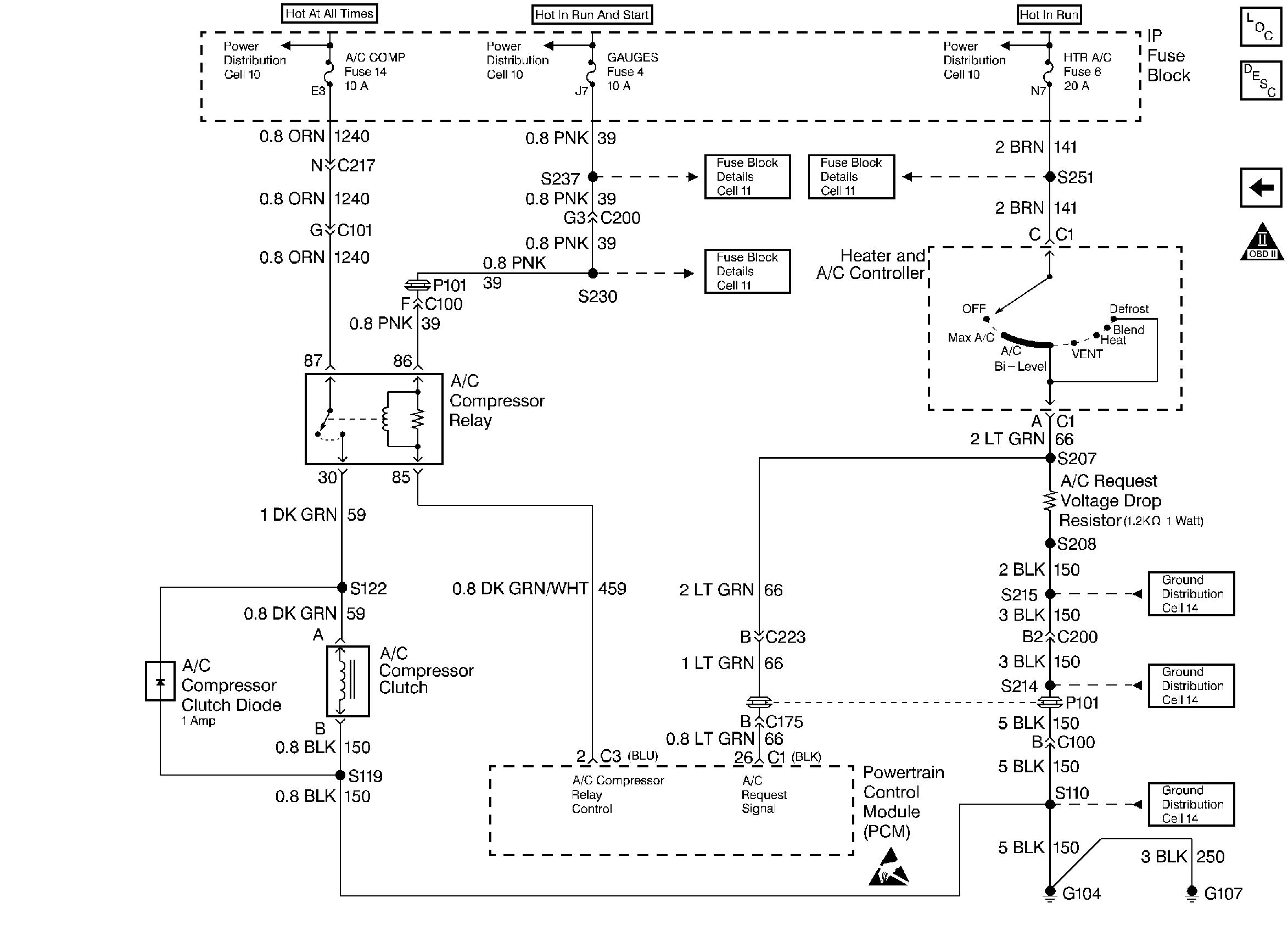
🢒 A/C Relay and A/C Request Signal
A/C Relay and A/C Request Signal
A/C Relay and A/C Request Signal
Handling ESD Sensitive Parts Notice
Engine Controls Components
Information Sensors
Transmissions PC Solenoids
OBD II Symbol Description Notice