GM Service Manual Online
For 1990-2009 cars only

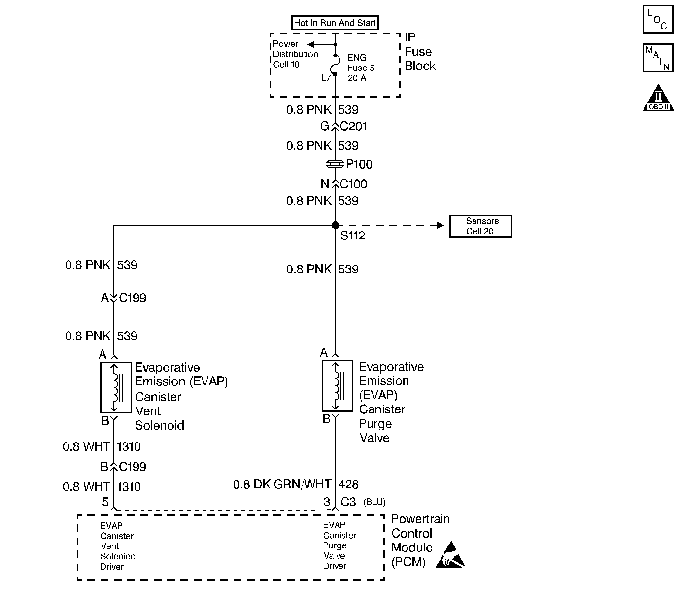
Object Number: 30019  Size: LF
Handling ESD Sensitive Parts Notice
Engine Controls Components
EVAP and EGR System
OBD II Symbol Description Notice

Circuit Description

The evaporative leak detection diagnostic strategy is based on applying vacuum to the EVAP system and monitoring vacuum decay. The PCM monitors vacuum level via the fuel tank vacuum sensor input. At a calibrated time, the EVAP purge solenoid and the EVAP vent solenoid turns ON allowing the engine vacuum to draw a small vacuum on the entire evaporative emission system. The EVAP purge solenoid turns OFF, sealing the system, after achieving the desired vacuum level. The PCM detects a leak by monitoring for a decrease in vacuum level over a given time period. All other variables remain constant. A small leak in the system will cause the DTC P0442 to set.

Conditions for Setting the DTC

    • The BARO is greater than 70 kPa
    • The intake air temperature is between 4° C and 30° C at engine start up
    • The engine coolant temperature is between 4° C and 30° C at engine start up
    • Start-up ECT is not more than 7° C 12° F than IAT at start-up.
    • Start-up intake air temperature is not more than 1°C (2°F) greater than start-up ECT.
    • Fuel tank level is between 40 % and 90 %
    • The TP sensor is between 9 and 35 %
    • The EVAP purge solenoid is at 50% PWM within 65 sec. of engine start.
    • The EVAP system is unable to achieve or maintain vacuum during the diagnostic test. The amount of decay will vary with the fuel level.
    • One or more of the following DTCs are not set P0106, P0107, P0108, P0112, P0113, P0117, P0118, P0121, P0122, P0123, P0125, P0131, P0132, P0133, P0134 and P1133.

Action Taken When the DTC Sets

    • The malfunction indicator lamp (MIL) will illuminate.
    • The PCM will record the operating conditions at the time that the diagnostic fails. The Freeze Frame and Failure Records buffers will store this information.
    • A history DTC stores.

Conditions for Clearing the MIL/DTC

    • The malfunction indicator lamp (MIL) will turn OFF after 3 consecutive ignition cycles in which the diagnostic runs without a fault.
    • A history DTC will clear after 40 consecutive warm up cycles without a fault.
    • Use a scan tool to clear the DTCs.

Diagnostic Aids

    • A loose, missing, or damaged fuel cap.
    • Missing or damaged O-rings at the fuel vapor fittings and the EVAP purge line canister fittings.
    • Cracked EVAP canister
    • Damaged source vacuum line, EVAP purge line, EVAP vent hose or fuel tank vapor line
    • Poor connection at PCM: Inspect harness connectors for backed out terminals, improper mating, broken locks, improperly formed or damaged terminals, and poor terminal to wire connection.
    • Damaged harness: Inspect the wiring harness to the EVAP vent solenoid, the EVAP purge solenoid, and the fuel tank pressure sensor for an intermittent open or intermittent short circuit.

Check for charcoal particles. Refer to Carbon Particle Removal from EVAP System before starting repairs.

Reviewing the Fail Records vehicle mileage since the diagnostic test last failed may help determine how often the condition that causes the DTC to set occurs. This may assist in diagnosing the condition.

Test Description

The numbers below refer to the step numbers on the diagnostic table.

  1. The Powertrain OBD System Check prompts the technician to complete some basic checks and store the Freeze Frame Data and the Failure Records on the scan tool if applicable. This creates an electronic copy of the data taken when the fault occurs. Refer to this information on the scan tool later.

  2. If a vent solenoid or EVAP purge solenoid electrical fault is present, the purge system will not operate correctly. Repairing the electrical fault will very likely correct the condition that set DTC P0442.

  3. Checks the fuel tank sensor at ambient pressure.

  4. Verifies that the fuel tank pressure sensor accurately reacts to EVAP system pressure changes.

Step

Action

Value(s)

Yes

No

1

Was the Powertrain On-Board Diagnostic (OBD) System Check performed?

--

Go to Step 2

Go to Powertrain On Board Diagnostic (OBD) System Check

2

Is DTC P0460 also set?

-

Go to DTC P0460 Fuel Level Sensor Circuit

Go to Step 3

3

  1. Install a scan tool.
  2. Command the EVAP canister purge valve and vent solenoid ON and OFF with the scan tool.

Does the purge valve and vent solenoid click when commanded ON and OFF?

--

Go to Step 4

Go to Powertrain Control Module Outputs Diagnosis

4

  1. Turn the ignition OFF.
  2. Remove the fuel cap.
  3. Turn the ignition ON.

Is the Fuel Tank Pressure at the specified value?

0 in. H2O (± 1 in. H20)

Go to Step 7

Go to Step 5

5

Has the battery been disconnected?

--

Go to Evaporative Emission Control System Diagnosis

Go to Step 6

6

Disconnect the battery.

Is the action complete?

--

Go to Step 4

--

7

Important: Before continuing with the diagnosis, zero the EVAP pressure and vacuum gauges on the EVAP pressure/purge cart Enhanced EVAP Pressure Purge Diagnostic Cart . Refer to the tool operating instructions.

  1. Reinstall the fuel cap.
  2. Using the scan tool, command the EVAP vent valve ON (Closed).
  3. Connect the EVAP pressure/purge cart Enhanced EVAP Pressure Purge Diagnostic Cart to the EVAP service port.
  4. Pressurize the EVAP system to the specified value using the EVAP pressure/purge cart Enhanced EVAP Pressure Purge Diagnostic Cart .
  5. Monitor the pressure using the gauge on the cart.
  6. Observe the fuel tank pressure on the scan tool.

Is the Fuel Tank Pressure at the specified value?

5 in. H2O

5 in. H2O ( ±2 in. H2O)

Go to Step 8

Go to Evaporative Emission Control System Diagnosis

8

Important: Review the temperature variation instructions included with J 41413 before performing this step.

  1. Turn the ignition ON leaving the engine OFF.
  2. Using the scan tool, command the EVAP vent valve ON (Closed).
  3. Pressurize the EVAP system to the specified value using the EVAP pressure/purge cart Enhanced EVAP Pressure Purge Diagnostic Cart .
  4. Monitor the pressure using the gauge on the cart.
  5. Switch the rotary switch on the cart to HOLD
  6. Observe the EVAP pressure gauge.

Does the pressure decrease to less than the specified value within 2 min?

15 in. H2O

10 in. H2O

Go to Step 9

Go to Diagnostic Aids

9

  1. Disconnect the fuel tank vapor line and the EVAP purge line from the EVAP canister.
  2. Block the fuel tank vapor line fitting on the canister.
  3. Connect a hand held vacuum pump to the EVAP purge line fitting on the canister.
  4. Ensure that the EVAP vent valve is still commanded ON (Closed).
  5. Attempt to apply vacuum to the canister.

Can the specified vacuum be maintained?

5 in. Hg

Go to Step 12

Go to Step 10

10

  1. Visually and physically check for the following conditions:
  2. • Vent hose disconnected or damaged
    • EVAP canister damaged
  3. If a problem is found, repair as necessary.

Was a problem found?

--

Go to Step 14

Go to Step 11

11

Replace the EVAP vent valve. Refer to Diagnostic Aids. Refer to EVAP Vent Valve Replacement .

Is the action complete?

--

Go to Step 14

--

12

  1. Visually and physically check for the following conditions:
  2. • Faulty fuel cap
    • Leaking fuel tank vapor line
    • Damaged EVAP purge line
  3. If a problem is found, repair as necessary. Refer to Diagnostic Aids.

Was a problem found?

--

Go to Step 14

Go to Step 13

13

  1. Using the scan tool, command the EVAP vent valve ON (Closed).
  2. With the EVAP pressure/purge cart Enhanced EVAP Pressure Purge Diagnostic Cart connected to the EVAP service port attempt to pressurize the EVAP system by leaving the cart control knob in the pressurized position.
  3. Using the ultrasonic leak detector Enhanced EVAP Pressure Purge Diagnostic Cart , repair the leak in the EVAP system. It may be necessary to partially lower the fuel tank in order to examine the top tank connections.

Is the action complete?

--

Go to Step 14

--

14

  1. Turn the ignition ON leaving the engine OFF.
  2. Using the scan tool, command the EVAP vent valve ON (Closed).
  3. Pressurize the EVAP system to the specified value using the EVAP pressure/purge Enhanced EVAP Pressure Purge Diagnostic Cart .
  4. Monitor the pressure using the gauge on the cart.
  5. Switch the rotary switch on the cart to HOLD.
  6. Observe the EVAP pressure gauge.

Does the pressure decrease to less than the specified value within 2 minutes?

15 in. H2O

10 in. H2O

System OK

Go to Step 3