GM Service Manual Online
For 1990-2009 cars only
Makes
🢒
Chevrolet
🢒
1997
🢒
S10 Pickup - 2WD
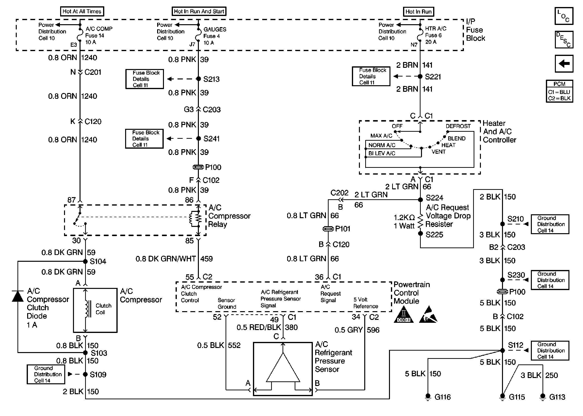
🢒 A/C Controls
A/C Controls
A/C Controls
Engine Controls Components
Powertrain Control Module (PCM) Control Modules
VSS and Cruise Control
OBD II Symbol Description Notice
Handling Electrostatic Discharge Sensitive Parts Notice