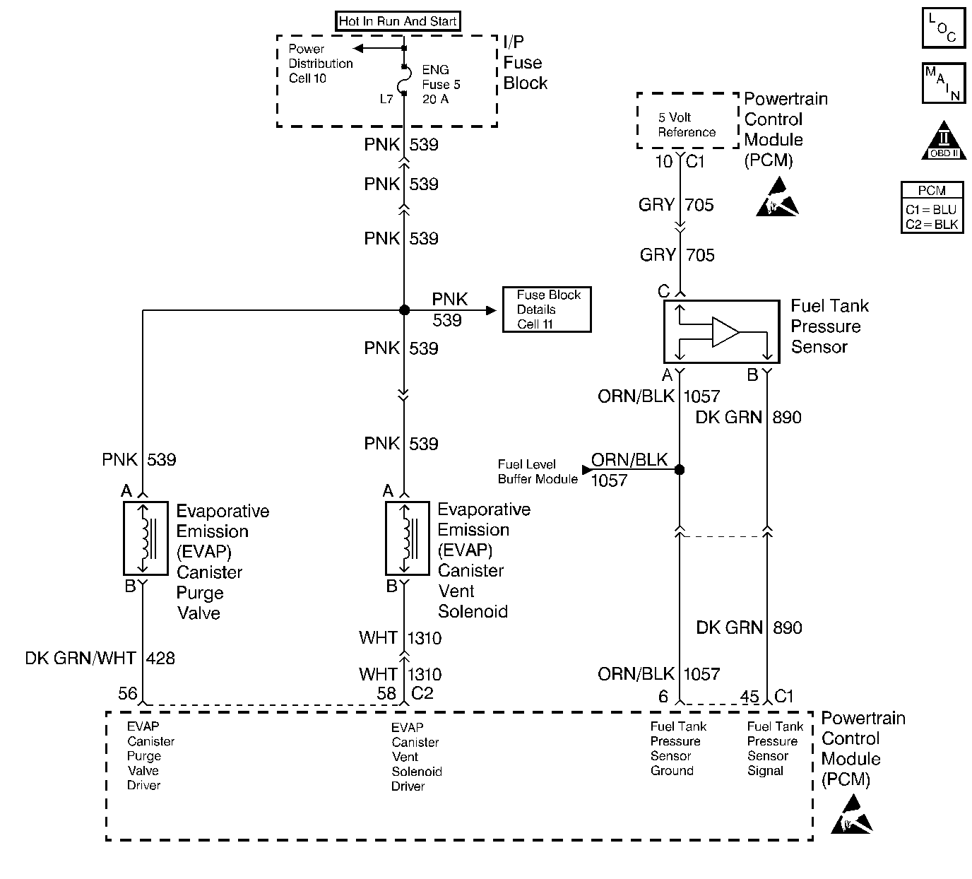
The evaporative system includes the following components:
| • | The fuel tank |
| • | The EVAP vent solenoid |
| • | The fuel tank pressure sensor |
| • | The fuel pipes and hoses |
| • | The fuel vapor lines |
| • | The fuel cap |
| • | The EVAP canister |
| • | The purge lines |
| • | The EVAP canister purge valve |
| • | The EVAP service port |
The evaporative emission system is checked by applying vacuum to the EVAP system and by monitoring for a vacuum decay. The PCM monitors the vacuum level through the fuel tank pressure sensor signal. At an appropriate time, the EVAP canister purge valve and the EVAP vent solenoid are turned ON, allowing the engine to draw a small vacuum on the entire evaporative emission system. Once the desired vacuum level has been achieved, the EVAP canister purge valve turns OFF, sealing the system. Detect for any leaks by monitoring for a decrease in the vacuum level over a given time period when all of the other variables remain constant. A small leak in the system will cause DTC P0442 to set.
| • | The BARO is greater than 75 kPa. |
| • | The intake air temperature is between 5°C and 29°C (41°F and 84°F) at engine start up. |
| • | The engine coolant temperature is between 5°C and 29°C (41°F and 84°F) at engine start up. |
| • | The Intake Air Temperature is not more than 1°C (2°F) greater than the Engine Coolant Temperature at start up. |
| • | The Engine Coolant Temperature is not more than 7°C (12°F) greater than the Intake Air Temperature at start up. |
| • | The fuel tank level is between 26 percent and 74 percent. |
| • | The TP sensor is between 9 percent and 35 percent. |
| • | The EVAP solenoid is at 50 percent PWM within 65 seconds of the engine run time. |
| • | The EVAP system is unable to achieve or maintain vacuum during the diagnostic test. The amount of decay will vary with the fuel level. |
| • | DTCs P0106, P0107, P0108, P0112, P0113, P0117, P0118, P0121, P0122, P0123, P0125, P0131, P0132, P0133, P0134 and P1133 are not set. |
| • | The malfunction indicator lamp (MIL) will illuminate. |
| • | The PCM will record the operating conditions at the time that the diagnostic fails. The Freeze Frame and Failure Records buffers will store this information. |
| • | A history DTC stores. |
| • | The malfunction indicator lamp (MIL) will turn OFF after 3 consecutive ignition cycles in which the diagnostic runs without a fault. |
| • | A history DTC will clear after 40 consecutive warm up cycles without a fault. |
| • | Use a scan tool to clear the DTCs. |
| • | A loose, missing, or damaged fuel cap. |
| • | Missing or damaged O-rings at the fuel vapor fittings and the EVAP purge line canister fittings. |
| • | Cracked EVAP canister |
| • | Damaged source vacuum line, EVAP purge line, EVAP vent hose or fuel tank vapor line |
| • | Poor connection at PCM: Inspect harness connectors for backed out terminals, improper mating, broken locks, improperly formed or damaged terminals, and poor terminal to wire connection. |
| • | Damaged harness: Inspect the wiring harness to the EVAP vent solenoid, the EVAP purge solenoid, and the fuel tank pressure sensor for an intermittent open or intermittent short circuit. |
Check for charcoal particles. Refer to Carbon Particle Removal from EVAP System before starting repairs.
Reviewing the Fail Records vehicle mileage since the diagnostic test last failed may help determine how often the condition that causes the DTC to set occurs. This may assist in diagnosing the condition.
Number(s) below refer to the step number(s) on the Diagnostic Table.
The Powertrain OBD System Check prompts the technician to complete some basic checks and store the freeze frame and failure records data on the scan tool if applicable. This creates an electronic copy of the data taken when the malfunction occurred. The information is then stored on the scan tool for later reference.
If a vent solenoid or EVAP canister purge valve electrical malfunction is present, the purge system will not operate correctly. Repairing the electrical malfunction will very likely correct the condition that set DTC P0442.
Checks the fuel tank pressure sensor at ambient pressure.
Forces the fuel tank pressure sensor to re-zero.
Verifies that the fuel tank pressure sensor accurately reacts to EVAP system pressure changes.
Step | Action | Value(s) | Yes | No | ||||||
|---|---|---|---|---|---|---|---|---|---|---|
Was the Powertrain On-Board Diagnostic (OBD) System Check performed? | -- | Go to | ||||||||
2 | Is DTC P0460 also set? | -- | Go to | |||||||
Does the purge valve and vent solenoid click ON and OFF? | -- | Go to | ||||||||
Is the Fuel Tank Pressure at the specified value? | 0 in. H2O (±1 in. H2O) | |||||||||
5 | Has the battery been disconnected? | -- | Go to | |||||||
Disconnect the battery. Is the action complete? | -- | -- | ||||||||
|
Important: : Before continuing with this diagnosis, zero the EVAP Pressure and Vacuum gauges on the EVAP pressure/purge cart J 41413. Also read the temperature variation instruction card. (Refer to tool operating instructions).
Is the Fuel Tank Pressure at the specified value? | 5 in. H2O 5 in. H2O (±2 in. H2O) | Go to | ||||||||
8 |
Important: Review the temperature variation instructions included with the J 41413 before performing this step.
Does the pressure decrease to less than the specified value within 2 minutes? | 15 in. H2O 10 in. H2O | Refer to Diagnostic Aids | |||||||
9 |
Can the specified vacuum be maintained? | 5 in. Hg | ||||||||
10 |
Was a repair necessary? | -- | ||||||||
11 | Replace the EVAP vent solenoid. Refer to Diagnostic Aids . Is the action complete? | -- | -- | |||||||
12 |
Was a problem found? | -- | ||||||||
13 |
Is the action complete? | -- | -- | |||||||
14 |
Important: Review the temperature variation instructions included with the J 41413 before performing this step.
Does the pressure decrease to less than the specified value within 2 minutes? | 15 in. H2O 10 in. H2O | System OK |