GM Service Manual Online
For 1990-2009 cars only
Makes
🢒
Chevrolet
🢒
1998
🢒
S10 Pickup - 2WD
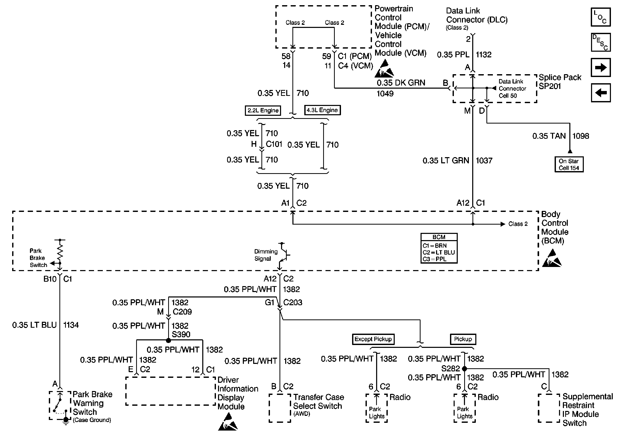
🢒 Cell 51: PCM/VCM and Splice Pack SP201
Cell 51: PCM/VCM and Splice Pack SP201
Cell 51: PCM/VCM and Splice Pack SP201
Body Control Module Components
Body Control System Circuit Description
Cell 51: UBEC, Steering Column Assembly and Horns
Cell 51: IP Fuse Block, UBEC, and Splice Packs SP200 and SP202
OnStar Schematics
Handling ESD Sensitive Parts Notice
Handling ESD Sensitive Parts Notice
Handling ESD Sensitive Parts Notice
Data Link Connector Schematics