GM Service Manual Online
For 1990-2009 cars only

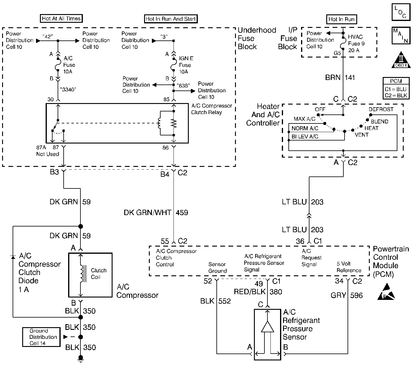
Object Number: 211168  Size: LF
Engine Controls Components
A/C Compressor Controls
OBD II Symbol Description Notice
Powertrain Control Module Connector End Views
Handling ESD Sensitive Parts Notice

Circuit Description

The A/C refrigerant pressure sensor responds to changes in A/C refrigerant high side pressure. This input indicates how much load the A/C compressor is putting on the engine. The PCM uses this input in order to determine the Idle Air Control (IAC) position for idle speed. The PCM supplies the A/C refrigerant pressure sensor with a 5V reference and a ground circuit. A signal voltage is sent back to the PCM by the A/C refrigerant pressure sensor which is proportional to the A/C pressure. The operating range of the sensor is between 0 and 459 psi. At 0 psi the signal voltage will read between 0.20 V varying to 5.0 V at 459 psi or above.

Conditions For Setting The DTC

The A/C refrigerant sensor pressure is greater than 453 psi (4.90 V) with the A/C requested.

OR

The A/C refrigerant sensor pressure is greater than 363 psi (4.0 V) with the A/C not requested

OR

The A/C refrigerant pressure sensor is less than 0 psi (0.10V) when the intake air temperature is greater than 0°C (32°F) and DTC P0112 or P0113 is not set.

The A/C refrigerant sensor pressure is less than 0 psi (0.10 V) when an IAT sensor DTC is present.

Any of the above conditions are met for 15 seconds.

Action Taken When the DTC Sets

    • The PCM records the operating conditions at the time the diagnostic fails. The Failure Records buffers stores this information.
    • The PCM stores a history DTC.
    • The PCM disables the A/C compressor clutch.

Conditions for Clearing the DTC

    • A History DTC clears after 40 consecutive warm up cycles without a fault.
    • Use a scan tool to clear the DTCs.

Diagnostic Aids

    • An intermittent DTC P0530 set along with a DTC P0405 indicates that the ground circuit is shorting to the 5 volt reference circuit. When this happens, the EGR Actual Position on the scan tool will display an incorrect value. Check the wiring harness for being rubbed through and shorting together or for a faulty A/C refrigerant pressure sensor.
    • DTC P0530 sets when the signal voltage falls outside the normal possible range of the sensor. If the actual pressure of the A/C system matches the scan tool readings, repair any A/C pressure problems before using this table. Refer to Air Conditioning System .
    • Any circuitry, that is suspected as causing the intermittent complaint, should be thoroughly checked for the following conditions:
       - Backed out terminals
       - Improper mating of the terminals
       - Broken locks
       - Improperly formed or damaged terminals
       - Poor terminal to wiring connections
       - Physical damage to the wiring harness

Test Description

Number(s) below refer to the step number(s) on the Diagnostic Table.

  1. The Powertrain OBD System Check prompts the technician to complete some basic checks and store the freeze frame and failure records data on the scan tool if applicable. This creates an electronic copy of the data taken when the malfunction occurred. The information is then stored on the scan tool for later reference.

  2. If the MAP or the TP sensor DTC is set, the malfunctioning circuit is diagnosed in these tables. Refer to the appropriate table.

  3. An open or poor connection in a shared sensor ground circuit will cause other DTCs to be set. If no other DTCs were set, the malfunction must be between the sensor and the circuit splice.

  4. Determines if the low voltage signal was from the sensor or the signal circuit. Jumping the signal circuit to the 5 volt reference checks the circuits, connections and the PCM.

  5. An open in a shared 5 volt reference circuit can cause other DTCs to be set. If no other DTCs were set, the circuit must be open between the sensor and the circuit splice.

  6. Replacement PCMs must be reprogrammed and the crankshaft position system variation procedure must be performed. Refer to the latest Techline information for PCM reprogramming and also refer to the Crankshaft Position System Variation Learn for the Crankshaft Position System Variation Procedure.

  7. If no malfunctions have been found at this point and no additional DTCs were set, refer to Diagnostic Aids for additional checks and information.

DTC P0530-A/C Refrigerant Pressure Sensor Circuit

Step

Action

Values)

Yes

No

1

Was the Powertrain On-Board Diagnostic (OBD) System Check performed?

--

Go to Step 2

Go to Powertrain On Board Diagnostic (OBD) System Check

2

  1. Turn the ignition switch ON, with the engine OFF.
  2. Install a scan tool.

Were any MAP or TP DTCs also set?

--

Go to MAP or TP DTC Tables

Go to Step 3

3

Does the A/C High side value read greater than the specified value?

4.0V (363 psi)

Go to Step 4

Go to Step 5

4

Disconnect the A/C pressure sensor electrical connector.

Is the A/C high side value less than the specified value?

1.0V (76 psi)

Go to Step 6

Go to Step 11

5

Is the A/C high side value less than the specified value?

0.20V (0 psi)

Go to Step 7

Go to Step 8

6

Connect a DMM to B+ and probe the A/C refrigerant pressure sensor ground circuit.

Does the DMM measure the specified voltage?

B+

Go to Step 9

Go to Step 10

7

  1. Disconnect the A/C pressure sensor electrical connector.
  2. Connect a DMM to ground and probe the A/C refrigerant pressure sensor 5.0 volt reference circuit.

Does the DVM measure near the specified voltage?

5.0V

Go to Step 12

Go to Step 13

8

  1. Start the engine.
  2. Turn the A/C selector switch OFF.

Does the A/C compressor clutch remain engaged?

--

Go to Step 14

Go to Step 25

9

  1. Check for poor connections of the A/C Refrigerant pressure sensor.
  2. If OK, replace the A/C refrigerant pressure sensor. Refer to A/C Refrigerant Pressure Sensor Replacement in HVAC Systems with A/C Manual.

Is the action complete?

--

Go to Step 25

--

10

Check for an open or poor connection in the A/C refrigerant pressure sensor ground circuit.

Was a repair necessary?

--

Go to Step 25

--

11

Connect a DMM to ground and probe the A/C refrigerant pressure sensor signal circuit.

Is the voltage greater than the specified value?

4.0V-6.0V

Go to Step 16

Go to Step 17

12

Jumper the A/C refrigerant pressure sensor 5 volt reference and signal circuit terminals together.

Does the scan tool A/C High side value read greater than the specified value?

4.6V (421 psi)

Go to Step 9

Go to Step 18

13

Check for an open or poor connection in the A/C refrigerant pressure sensor 5.0 volt reference circuit.

Was a repair necessary?

--

Go to Step 25

--

14

  1. Disconnect the A/C relay.
  2. Connect a test light to B+ and probe the A/C relay control terminal at the relay center.

Does the test light illuminate?

--

Go to Step 19

Go to Step 20

15

  1. Check for poor connections on the PCM connector.
  2. If OK, replace the PCM. Refer to Powertrain Control Module Replacement .

Is the action complete?

--

Go to Step 25

--

16

Check for a short to B+ in the A/C refrigerant pressure sensor signal circuit and repair as necessary.

Was a repair necessary?

--

Go to Step 25

Go to Step 15

17

Important: The Powertrain Control Module (PCM) uses a single 5.0 volt power supply to supply power to all the engine control components. If one component shorts its 5.0 volt reference circuit to ground or battery voltage, the other 5.0 volt reference circuits will also have a low or high voltage.

Check the A/C refrigerant pressure sensor signal circuit for a short to the 5.0 volt reference circuit and repair as necessary.

Was a repair necessary?

--

Go to Step 25

Go to Step 15

18

Connect a DMM to B+ and probe the A/C refrigerant pressure sensor signal circuit.

Does the DMM read greater than the specified value?

0.5V

Go to step 21

Go to step 22

19

Check the A/C compressor clutch relay control circuit for a short to ground and repair as necessary.

Was a repair necessary?

--

Go to Step 25

Go to Step 15

20

Did the A/C clutch disengage when the A/C relay was removed?

--

Go to Step 23

Go to Step 24

21

Check for a short to ground or a short to the sensor ground in the A/C refrigerant pressure sensor signal circuit and repair as necessary.

Was a repair necessary?

--

Go to Step 25

Go to Step 15

22

Check for an open in the A/C refrigerant pressure sensor signal circuit and repair as necessary.

Was a repair necessary?

--

Go to Step 25

Go to Step 15

23

Replace the A/C compressor clutch relay.

Is the action complete?

--

Go to Step 25

--

24

Check for a short to B+ in the A/C compressor clutch ignition feed circuit, or for a malfunctioning A/C compressor clutch.

Is the action complete?

--

Go to Step 25

--

25

  1. Using the scan tool, clear the DTCs.
  2. Start the engine and idle at normal operating temperature
  3. Operate the vehicle within the conditions for setting the DTC as specified in the supporting text.

Does the scan tool indicate that this diagnostic has ran and passed?

--

Go to Step 26

Go to Step 2

26

Check if any additional DTCs are set.

Are any DTCs displayed that has not been diagnosed?

--

Go to the Applicable DTC table

System OK

Go to Diagnostic Aids