GM Service Manual Online
For 1990-2009 cars only

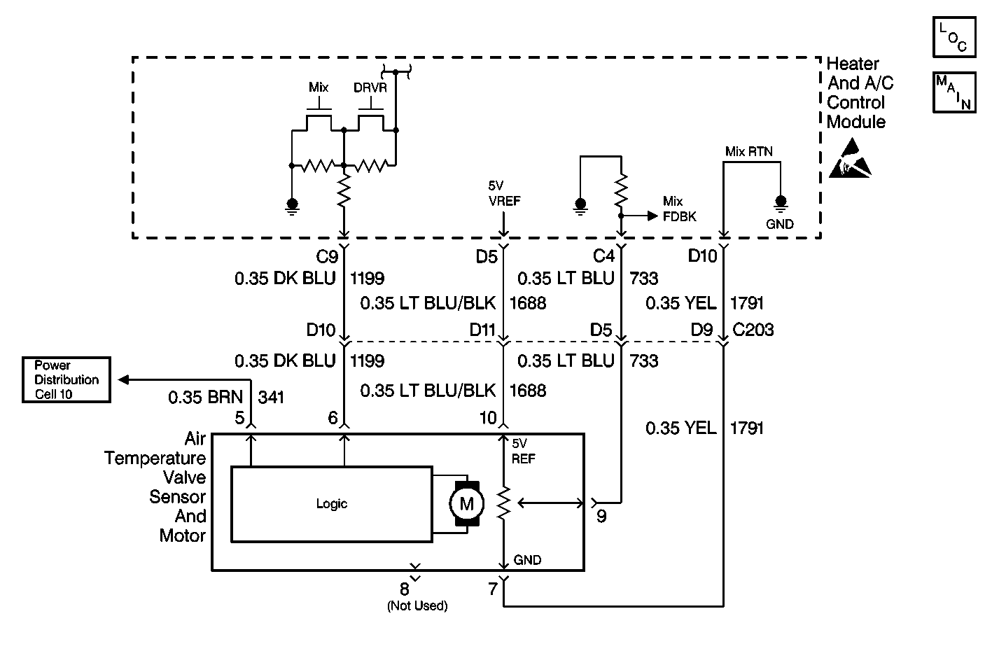
Object Number: 283805  Size: MF

Circuit Description

The electronic actuator is driven by the heater and A/C control module to operate the air mix valve. The position of the air mix valve is adjusted in order to maintain the verified air-outlet temperature. A feedback potentiometer is used in the flat-pack motor so that the heater and A/C control module will know the position of the air mix valve. A low voltage at CKT 733 (about 1.0 volt) represents a cold air valve position and a high voltage on CKT 733 (about 4.0 volts) represents a hot air valve position. The heater and A/C control module drives the electric actuator through CKT 1199 to the logic portion of the electric actuator by applying 0-2.5-5 volts through this circuit. Applying 5.0 volts on CKT 1199 to the logic portion of the electronic actuator will cause the air mix valve to move to the full heat position. Applying 0.0 volts on CKT 1199 to the logic portion of the electric actuator will cause the air mix valve to move to the full cold position. Applying approximately 2.5 volts on CKT 1199 will cause the electric actuator to stop. Refer to Sensor Resistance Table .

Conditions for Setting the DTC

With the ignition ON, the heater and A/C control module will detect DTC B0415 anytime that CKT 1199 is at or near 0.0 voltage.

Action Taken When the DTC Sets

The heater and A/C control module will drive the temperature door to the full cold position if the system is in one of the following modes:

    • UPPER OUTLET
    • BI-LEVEL
    • AUTO UPPER OUTLET/BI-LEVEL MODE

The heater and A/C control module will drive the temperature door to the full heat position if the system is in one of the following modes:

    • LOWER
    • DEFOG
    • DEFROST
    • AUTO LOWER

Conditions for Clearing the MIL/DTC

DTC B0415 will clear as soon as the fault goes away or has been repaired. The system will then return to normal operation. History DTCs can only be cleared by removing and restoring B+ or by using the scan tool.

Diagnostic Aids

    • The heater and A/C control module may set class 2 lost communication DTCs when the BCM or the VCM is being reprogrammed. After reprogramming, inspect for DTCs in the heater and the A/C control module. Clear any history U DTCs then resume diagnostics.
    • Visually inspect the electric actuator and harness connector for loose or bent pins. If B+ has been removed from the heater and A/C control module and then restored for any reason, the heater and A/C control module system will (one time) drive the air mix valve to full hot and then to full cold positions when B+ is restored.

Test Description

The numbers below refer to the step numbers on the diagnostic table.

  1. This step inspects for voltage between terminals 9 and 10 and the air mix valve motor.

  2. This step repairs the air mix valve motor.

  3. This step inspects the voltage at terminal 10.

  4. This step inspects for a short in CKT 733.

  5. This step repairs a short in CKT 733.

  6. This step replaces the heater & A/C control module.

  7. This step inspects for a short in CKT 1688.

  8. This step repairs a short in CKT 1688.

  9. This step inspects the clearing of DTCs.

Step

Action

Value(s)

Yes

No

1

  1. Disconnect the air mix valve motor.
  2. Turn the ignition to the ON position.
  3. Use a J 39200 in order to inspect for voltage between the air mix valve motor connector terminals 9 to battery ground and 10 to battery ground.

Is the voltage measure the specified value?

5V

Go to Step 2

Go to Step 3

2

Replace the air mix valve motor.

Is the repair complete?

--

Go to Diagnostic System Check

--

3

Inspect the voltage reading at terminal 10.

Is the voltage measured the specified value?

5V

Go to Step 4

Go to Step 7

4

  1. Disconnect the heater and A/C control connector.
  2. Inspect for a short to ground in CKT 733.

Is the repair complete?

--

Go to Step 5

Go to Step 9

5

Repair a short in CKT 733.

Is the repair complete?

--

Go to Diagnostic System Check

--

6

Replace the heater & A/C control module.

Is the repair complete?

--

Go to Diagnostic System Check

--

7

  1. Disconnect the heater & A/C control connector.
  2. Inspect for a short to ground in CKT 1688.

Is there a short to ground?

--

Go to Step 8

Go to Step 6

8

Repair a short in CKT 1688.

Is the repair complete?

--

Go to Diagnostic System Check

--

9

  1. Replace the electric actuator ASM with a known working actuator.
  2. Clear the DTCs.

Is the repair complete?

--

Go to Diagnostic System Check

Go to Step 6