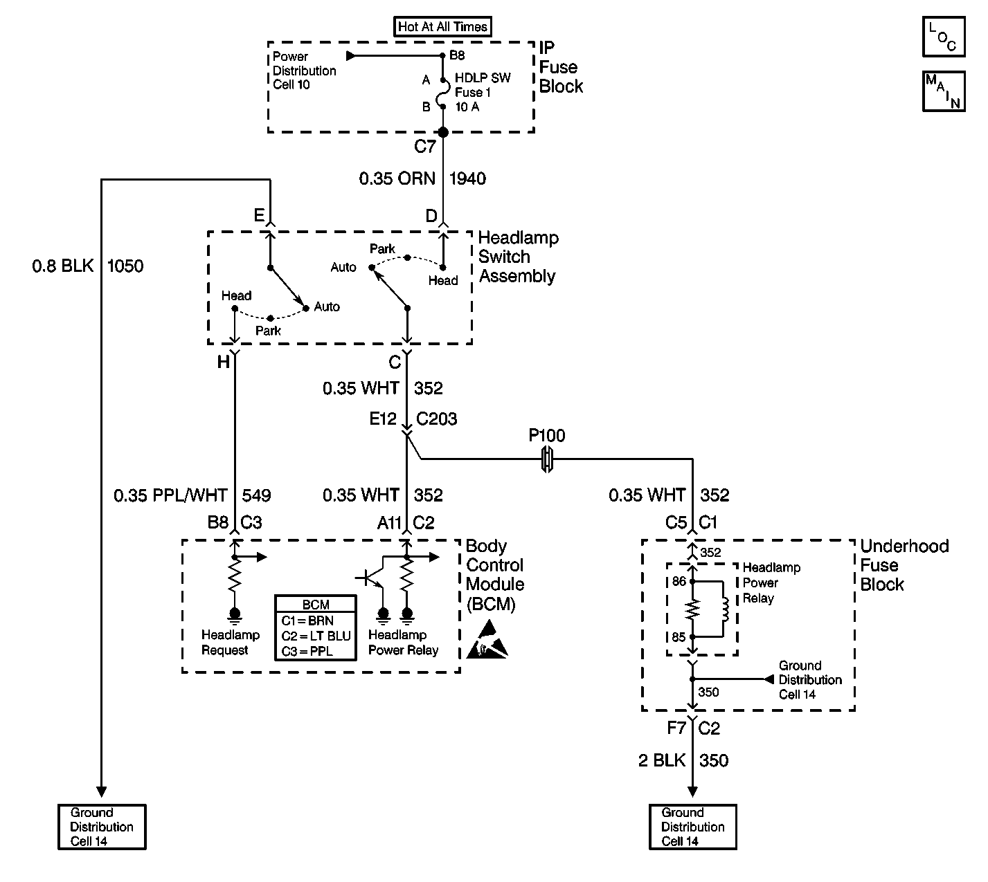
The body control module (BCM) monitors and supplies battery voltage to the headlamp power (HDLP PWR) relay on CKT 352. The BCM supplies battery voltage to the headlamp power relay in order to power up the headlamps when the following conditions exist:
| • | The ambient light sensor is in the DARK state. |
| • | The headlamp and panel dimmer switch is in the AUTO/OFF position. |
DTC B2577 sets when the following conditions exist:
| • | The ignition switch is in the RUN position. |
| • | The ambient light sensor is in the DARK state. |
| • | CKT 352 is shorted to ground. |
| • | The ignition switch is in the RUN position. |
| • | The headlamps and panel dimmer switch is in the AUTO/OFF position. |
| • | The ambient light sensor is in the DARK state. |
| • | The park brake is released. |
| • | CKT 352 is shorted to ground. |
| • | The system voltage is within 9.0-16.0 volts. |
| • | The above conditions exist for 0.5 seconds. |
The automatic headlamps and the DRL will not operate properly when the headlamp and panel dimmer switch is in the AUTO/OFF position and the ambient light sensor is in the DARK state.
| • | DTC B2577 will clear immediately after the short to ground in CKT 352 is repaired. |
| • | The DTC will clear immediately after the next ignition cycle that does not contain a fault. |
| • | A history DTC will clear after 100 consecutive ignition cycles without a fault present. |
| • | History and current DTCs may be cleared using a scan tool. |
| • | If the headlamps are manually turned ON when CKT 352 is shorted to ground, the HDLP SW fuse will blow and the headlamp and panel dimmer switch may be damaged. |
| • | When the TBC fuse blows, the scan tool will lose communication with the BCM. |
| • | Always diagnose the first DTC that is listed on the scan tool. |
| • | Verify that the scan tool displays DTC B2577 as a current code before you perform diagnostics. |
| • | Inspect for loose or poor connections at all of the related components. |
| • | Refer to Wiring Systems for intermittent and poor connections. |
The numbers below refer to the step numbers on the diagnostic table.
This step determines if CKT 352 is shorted to ground or defective.
This step determines if the BCM is causing the DTC to set or if the headlamp power relay is causing the DTC to set.
This step determines if one of the following conditions exists:
| • | The HDLP PWR relay is shorted. |
| • | CKT 352 is shorted to ground. |
Step | Action | Value(s) | Yes | No |
|---|---|---|---|---|
1 | Was the BCM Diagnostic System Check performed? | -- | Go to Step 2 | |
Does the test lamp light? | -- | Go to Step 4 | Go to Step 3 | |
Is DTC B2577 set as a current code? | -- | Go to Step 7 | Go to Step 5 | |
4 | Locate and repair the short to ground in CKT 352 (WHT) between the BCM and the headlamp and panel dimmer switch and the underhood fuse block. Is the repair complete? | -- | Go to Step 8 | -- |
Use a J 39200 digital multimeter (DMM) in order to measure the resistance between terminal 1 and terminal 2 (coil side) of the headlamp power relay. Is the resistance less than the specified value? | 20 ohms | Go to Step 6 | Go to Diagnostic Aids | |
6 | Replace the HDLP PWR relay in the UBEC. Is the repair complete? | -- | Go to Step 8 | -- |
7 |
Is the repair complete? | -- | Go to Step 8 | -- |
8 | Clear the DTCs. Is the repair complete? | -- | -- |