GM Service Manual Online
For 1990-2009 cars only
Makes
🢒
Chevrolet
🢒
1999
🢒
S10 Pickup - 2WD
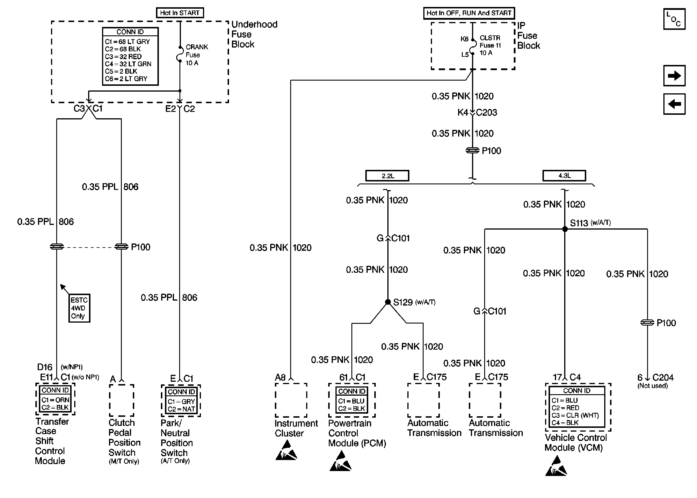
🢒 Cell 10: CRANK and CLSTR Fuses
Cell 10: CRANK and CLSTR Fuses
Cell 10: CRANK and CLSTR Fuses
Power and Grounding Connector End Views
Power and Grounding Components
Cell 10: TURN, SIR and GAUGES Fuses
Cell 10: FR PRK, LR PRK, RR PRK Fuses and Fog Lamp Relay
Transfer Case Control Connector End Views
Tilt Wheel/Column Connector End Views
Handling ESD Sensitive Parts Notice
Handling ESD Sensitive Parts Notice
Powertrain Control Module Connector End Views
VCM Connector End Views
Handling ESD Sensitive Parts Notice