GM Service Manual Online
For 1990-2009 cars only
Makes
🢒
Chevrolet
🢒
1999
🢒
S10 Pickup - 2WD
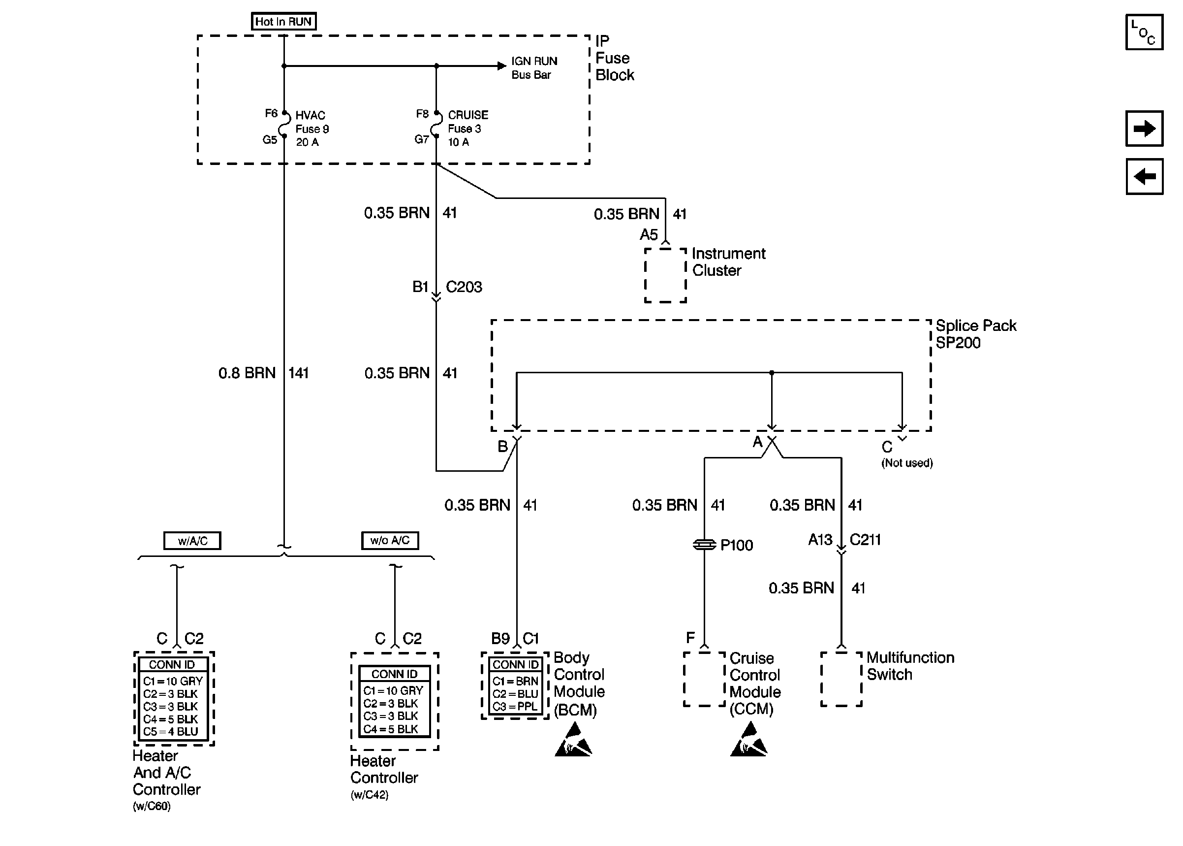
🢒 Cell 10: HVAC and CRUISE Fuses
Cell 10: HVAC and CRUISE Fuses
Cell 10: HVAC and CRUISE Fuses
Power and Grounding Components
Cell 10: VECHMSL Fuse and CHMSL Relay
Cell 10: 4WD Fuse
HVAC Connector End Views
Heater Blower Controls Connector End Views
Body Control System Connector End Views
Handling ESD Sensitive Parts Notice
Handling ESD Sensitive Parts Notice