GM Service Manual Online
For 1990-2009 cars only

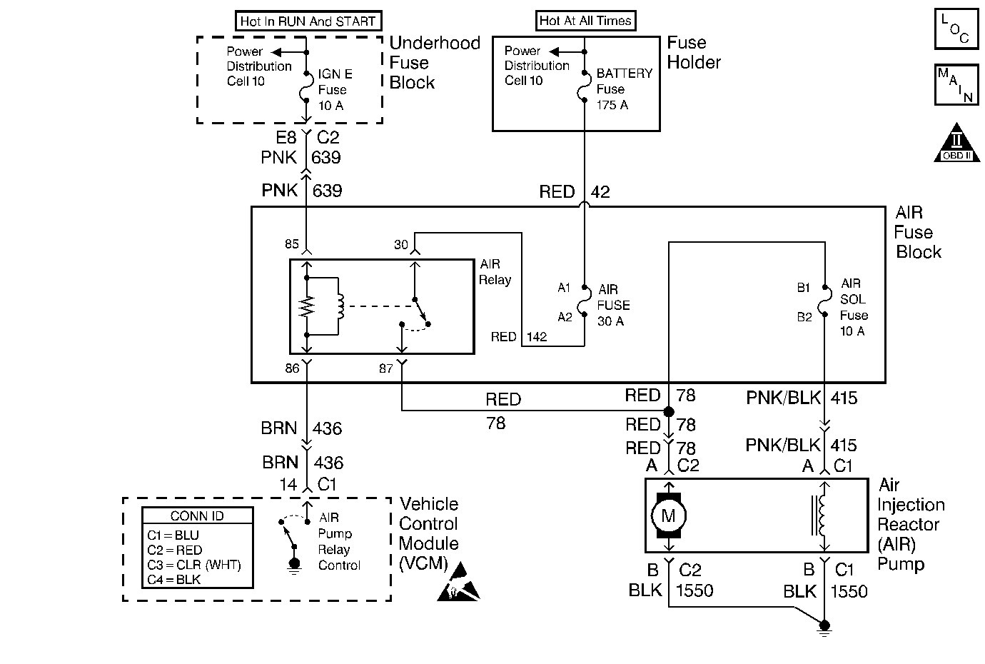
Object Number: 440167  Size: MF
Handling ESD Sensitive Parts Notice
Engine Controls Components
Engine Controls Schematics
OBD II Symbol Description Notice

Circuit Description

An AIR Pump is used on this vehicle to lower tail pipe emissions at start-up. The VCM supplies a ground to the AIR Pump Relay, which energizes the AIR Pump and the AIR Solenoid.

When the AIR Pump is enabled, the VCM monitors the HO2S voltage. If the HO2S voltages go below a calibrated threshold value, the VCM interprets this as an indication that the AIR System is operational.

When the AIR Pump is disabled, the VCM monitors the HO2S voltages. The HO2S voltages should increase above a calibrated threshold value and switch normally.

If the VCM did not sense more than a predetermined amount of HO2S rich switches, a malfunction will be reported.

The VCM will activate the AIR Pump during closed loop operation. When the AIR System is activated, the VCM will monitor the HO2S voltages and short term fuel trim values for both banks of the engine. If the AIR System is operating properly, the HO2S voltages should go low and the short term fuel trim should go high.

The VCM checks that the HO2S voltages return to above a rich threshold when the AIR Pump is disabled.

If the VCM determines that the HO2S voltages for both banks did not respond as expected during the tests, DTC P0410 will set. If only one sensor responded, the VCM will set either a DTC P1415 or P1416 to indicate on which bank the AIR System is inoperative.

Conditions for Running the DTC

    • No active ECT sensor DTCs
    • No active IAC sensor DTCs
    • No active HO2S DTCs
    • No active misfire DTCs
    • No active MAP DTCs.
    • No active Fuel Trim DTCs
    • No active EVAP DTCs
    •  No active TP Sensor DTCs
    • No active IAT DTCs
    • No active MAF DTCs
    • The MAF is less than 25 g/s
    • The commanded air/fuel ratio is 14.7:1
    • The engine load is less than 34 percent
    • Power enrichment mode is not active
    • DFCO (Decel Fuel Cutoff Mode) is not active
    • Catalyst overtemp protection is not active
    • The system has been in closed loop mode for more than 20 seconds
    • The short term fuel trim is between 124-132 counts
    • The engine speed is more than 550 RPM
    • The ECT is between 80-110°C (176-230° F)
    • The system voltage is 11.7 volts or more

Conditions for Setting the DTC

    • The O2 sensor voltage is less than 222 mv for more than 1.3 seconds, or
    • The short term fuel trim value changes more than 20 percent when the secondary air injection pump is turned on and the system is in closed loop operation.

Action Taken When the DTC Sets

    • The VCM illuminates the MIL during the second consecutive drive cycle in which the diagnostic reports a fail.
    • The VCM will set the DTC and records the operating conditions at the time the diagnostic fails. The VCM stores the failure information in the scan tools Freeze Frame and Failure Records.

Conditions for Clearing the MIL or DTC

    • The control module turns OFF the MIL after 3 consecutive drive trips when the test has run and passed.
    • A history DTC will clear if no fault conditions have been detected for 40 warm-up cycles. A warm-up cycle occurs when the coolant temperature has risen 22°C (40°F) from the startup coolant temperature and the engine coolant reaches a temperature that is more than 70°C (158°F) during the same ignition cycle.
    • Use a scan tool in order to clear the DTCs.

Diagnostic Aids

Low AIR System volume may cause a DTC P1415, P1416 or an intermittent complaint. Also check for the following conditions:

    • Pinched, kinked or restricted AIR pipes, hoses or fittings
    • Leaks, holes, loose fittings or hoses
    • Restricted or obstructed AIR pump inlet
    • Leaks or restrictions in the vacuum hoses for the AIR Shut Off Valve.

An AIR supply hose that is melted before the check valve could indicate exhaust gas back-flow past the check valve.

An intermittent may be caused by any of the following conditions:

    • A poor connection
    • Rubbed through wire insulation
    • A broken wire inside the insulation

Thoroughly check any circuitry that is suspected of causing the intermittent complaint. Refer to Intermittents and Poor Connections Diagnosis in Wiring Systems.

If a repair is necessary, refer to Wiring Repairs or Connector Repairs in Wiring Systems.

Test Description

The numbers below refer to the step numbers on the diagnostic table.

  1. This step will determine if the AIR system is functioning correctly.

  2. This step determines if there is a short to voltage on the AIR pump supply voltage circuit. Allowing the AIR pump to operate continuously.

  3. This step is to test for a short to voltage on the AIR solenoid supply voltage circuit keeping the AIR solenoid ON at all times.

Step

Action

Values

Yes

No

1

Did you perform the Diagnostic System Check-Engine Controls?

--

Go to Step 2

Go to Powertrain On Board Diagnostic (OBD) System Check

2

  1. Turn ON the ignition , with the engine OFF.
  2. Listen for AIR pump operation.

Does the secondary air injection (AIR) pump run constantly?

--

Go to Step 16

Go to Step 3

3

  1. Turn ON the ignition, with the engine OFF.
  2. Command the AIR pump relay ON and OFF with a scan tool.
  3. Listen for AIR pump operation.

Does the AIR pump turn ON and OFF when commanded with a scan tool?

--

Go to Step 4

Go to Step 6

4

  1. Allow the engine to reach operating temperature.
  2. Ensure Closed Loop is achieved.
  3. Command the AIR pump relay ON with a scan tool.
  4. Observe HO2S 1 bank   1 and HO2S   1 bank  2 voltage parameters.

Do the HO2S  1 bank  1 and HO2S  1 bank  2 voltage parameters decrease to the specified value within six seconds?

100 mV

Go to Step 14

Go to Step 5

5

  1. Turn OFF the ignition.
  2. Remove the vacuum hose at the AIR shut-off valve.
  3. Connect a vacuum pump to the AIR shut-off valve and apply 10  inches of mercury, 254 mm of mercury to the AIR shut- off valve.

Does the AIR shut-off valve hold vacuum for the specified amount?

30 seconds.

Go to Step 15

Go to Step 53

6

  1. Turn ON the ignition, with the engine OFF.
  2. Disconnect the AIR pump connector.
  3. Probe the AIR pump supply voltage circuit at the AIR pump connector with a test lamp that is connected to a good ground. Refer to Probing Electrical Connectors .
  4. Command the AIR Pump relay ON and OFF with a scan tool.

Does the test lamp turn ON and OFF when commanded with a scan tool?

--

Go to Step 11

Go to Step 7

7

  1. Locate the AIR fuse block and remove the cover. Refer to Engine Controls Component Views .
  2. Inspect the AIR pump fuse.

Is the fuse open?

--

Go to Step 26

Go to Step 8

8

  1. Remove the AIR pump relay.
  2. Probe the AIR pump relay battery positive voltage circuit, switched side, of the relay at the AIR fuse block with a test lamp that is connected to a good ground. Refer to Probing Electrical Connectors .

Does the test lamp illuminate?

--

Go to Step 9

Go to Step 47

9

  1. Turn the ignition to the ON position.
  2. Probe the AIR pump relay ignition 1 voltage circuit, coil side, at the AIR fuse block with a test lamp that is connected to a good ground. Refer to Probing Electrical Connectors .

Does the test lamp illuminate?

--

Go to Step 10

Go to Step 33

10

  1. Probe the AIR pump relay control circuit, at the AIR fuse block with a test lamp that is connected to battery voltage. Refer to Probing Electrical Connectors .
  2. Command the AIR pump relay ON and OFF.

Does the test lamp turn ON and OFF when commanded with a scan tool?

--

Go to Step 40

Go to Step 31

11

Important: The DMM and test leads must be calibrated to 0   ohms in order to prevent misdiagnosis. Refer to the DMM User Manual for calibration procedure.

Measure the resistance of the AIR pump ground circuit with a DMM. Refer to Circuit Testing in Wiring Systems.

Is the resistance within the specified range?

0-3  ohms.

Go to Step 12

Go to Step 50

12

Important: Ensure that the fuse rating does not exceed the load rating of the jumper wire.

  1. Turn OFF the ignition.
  2. Locate the AIR fuse block and remove the AIR pump relay. Refer to Engine Controls Component Views .
  3. Connect a 30- amp fused jumper wire between the battery positive voltage circuit and the AIR pump supply voltage circuit at the AIR fuse block.

Does the AIR pump turn ON?

--

Go to Step 40

Go to Step 13

13

Important: The DMM and test leads must be calibrated to 0   ohms in order to prevent misdiagnosis. Refer to the DMM User Manual for calibration procedure.

Measure the resistance of the AIR pump supply voltage circuit with a DMM. Refer to Circuit Testing in Wiring Systems.

Is the resistance within the specified range?

0-3  ohms.

Go to Step 41

Go to Step 48

14

  1. Remove the vacuum hose from AIR shut-off valve.
  2. Connect a vacuum gage to the vacuum hose.
  3. Start and idle the engine.

Is the vacuum equal to the specified value?

0 in Hg/0 mm Hg

Go to Step 39

Go to Step 25

15

  1. Remove the vacuum pump from the AIR shut-off valve.
  2. Connect a vacuum gage to the vacuum hose.
  3. Start and idle the engine.
  4. Command the AIR pump relay ON with a scan tool.

Does the vacuum increase to more than the specified value?

10 in Hg/254 mm Hg

Go to Step 32

Go to Step 18

16

  1. Remove the AIR pump relay.
  2. Listen for AIR pump operation.

Does the AIR pump operate constantly?

--

Go to Step 49

Go to Step 17

17

Probe the AIR pump relay control circuit at the AIR connector with a test lamp that is connected to battery voltage. Refer to Probing Electrical Connectors in Wiring Systems.

Does the test lamp illuminate?

--

Go to Step 24

Go to Step 52

18

  1. Remove the vacuum hose from the outlet port of the AIR solenoid.
  2. Connect a vacuum gage to the AIR solenoid outlet port.
  3. Start and idle the engine.
  4. Command the AIR pump relay ON and OFF.

Does the vacuum displayed on the gage increase to more than the specified amount when commanded ON and drop back to zero inches of Hg when commanded OFF?

10 in Hg/254 MM of Hg

Go to Step 36

Go to Step 19

19

  1. Remove the vacuum supply hose at the AIR solenoid inlet port.
  2. Connect a vacuum gage to the vacuum supply hose.
  3. Start and idle the engine.

Is the vacuum more than the specified value?

10 in Hg/254 MM Hg

Go to Step 21

Go to Step 20

20

  1. Remove the vacuum hose from the vacuum supply fitting at the intake manifold.
  2. Connect a vacuum gage to the vacuum fitting.
  3. Start and idle the engine.

Is the vacuum more than the specified value?

10 in Hg/254 MM Hg

Go to Step 36

Go to Intake Manifold Cleaning and Inspection In Unit Repair

21

  1. Disconnect the AIR solenoid connector.
  2. Probe the AIR solenoid supply voltage circuit with a test lamp that is connected to a good ground. Refer to Probing Electrical Connectors .
  3. Command the AIR pump relay ON and OFF with a scan tool.

Does the test lamp turn ON and OFF when commanded with a scan tool?

--

Go to Step 22

Go to Step 23

22

Probe the AIR solenoid ground circuit with a test lamp that is connected to battery voltage. Refer to Probing Electrical Connectors .

Does the test lamp illuminate?

--

Go to Step 42

Go to Step 49

23

Inspect the AIR solenoid fuse at the AIR Fuse block. Refer to Engine Controls Component Views .

Is the AIR solenoid fuse open?

--

Go to Step 34

Go to Step 44

24

Test the AIR pump relay control circuit for a short to ground. Refer to Circuit Testing and Wiring Repairs in Wiring Systems.

Did you find and correct a condition?

--

Go to Step 58

Go to Step 43

25

  1. Test the AIR solenoid supply voltage circuit for a short to voltage. Refer to Circuit Testing and Wiring Repairs in Wiring Systems.
  2. If you find a condition replace the AIR solenoid fuse as necessary.

Did you find and correct a condition?

--

Go to Step 58

Go to Step 54

26

  1. Test the battery positive voltage circuit between the AIR fuse and the AIR pump relay for a short to ground. Refer to Circuit Testing and Wiring Repairs in Wiring Systems.
  2. Replace the AIR fuse as necessary.

Did you find and correct the condition?

--

Go to Step 58

Go to Step 27

27

  1. Test the AIR pump supply voltage circuit between the AIR pump relay and the AIR pump for a short to ground. Refer to Circuit Testing and Wiring Repairs in Wiring Systems.
  2. Replace the AIR fuse as necessary.

Did you find and correct a condition?

--

Go to Step 57

Go to Step 28

28

  1. Remove the air inlet hose from the AIR pump.
  2. Inspect for water intrusion on the inlet side of the AIR pump.

Is water contamination found on the inlet side of the AIR pump?

--

Go to Step 46

Go to Step 29

29

  1. Remove the outlet hose from the AIR pump.
  2. Remove the AIR pump without turning it over to avoid losing any water contamination. Refer to Secondary Air Injection Pump Replacement .
  3. Inspect for water intrusion on the outlet side of the AIR pump. Pour the water sample into a clear container.

Is water contamination found on the outlet side of the AIR pump?

--

Go to Step 35

Go to Step 30

30

  1. Connect the AIR pump connector.
  2. Secure the AIR pump
  3. Replace the AIR pump fuse as necessary.
  4. Install the AIR pump relay.
  5. Turn the ignition ON, with the engine OFF.
  6. Command the AIR pump relay ON with a scan tool.
  7. Listen for AIR pump operation.

Does the AIR pump operate?

--

Go to Intermittent Conditions

Go to Step 56

31

Test the AIR pump relay control circuit for an open or short to voltage Refer to Wiring Repairs in Wiring Systems.

Did you find and correct a condition?

--

Go to Step 58

Go to Step 43

32

  1. Remove the AIR crossover hose at the right side exhaust check valve.
  2. Start and idle the engine.
  3. Command the AIR pump relay ON with a scan tool.

Is a pressurize airflow present at the crossover hose?

--

Go to Step 38

Go to Step 37

33

  1. Test the ignition  1 voltage circuits supplied by the IGN  E fuse for an open or short to ground. Refer to Wiring Repairs and Circuit Testing in Wiring Systems.
  2. Replace fuse E as necessary.

Did you find and correct a condition?

--

Go to Step 58

Go to Intermittent Conditions

34

  1. Test the AIR solenoid supply voltage circuit for a short to ground. Refer to Wiring Repairs and Circuit Testing in Wiring Systems.
  2. Replaced the AIR solenoid fuse as necessary.

Did you find and correct a condition?

--

Go to Step 58

Go to Step 54

35

Inspect the water sample taken from the outlet side of the AIR pump.

Does the water sample have a yellow tint and an exhaust odor?

--

Go to Step 51

Go to Step 45

36

Inspect the following components for a leak or restriction.

    • Vacuum Hoses.
    • Vacuum Check valve.

Did you find and correct a condition?

--

Go to Step 58

Go to Intermittent Conditions

37

Inspect the following components for a leak or restriction.

    • The AIR pump inlet hose.
    • The AIR pump outlet hose
    • The AIR pump crossover hoses
    • The plastic tee connector in the AIR crossover hose.
    • The AIR shut-off valve.

Did you find and correct a condition?

--

Go to Step 58

Go to Step 56

38

Inspect the following components for a leak or restriction.

    • AIR exhaust check valves.
    • AIR exhaust check valve outlet tubes.
    • The exhaust manifold

Did you find and correct a condition?

--

Go to Step 58

Go to Intermittent Conditions

39

Connect a vacuum pump to the AIR shut-off valve and apply 10   inches of vacuum to the AIR shut- off valve.

Does the AIR shut-off valve hold vacuum for the specified amount?

30   seconds

System OK

Go to Step 53

40

Test for an intermittent and for a poor connection at the AIR pump relay. Refer to Testing for Intermittent Conditions and Poor Connections and Connector Repairs in Wiring Systems.

Did you find and correct a condition?

--

Go to Step 58

Go to Step 52

41

Test for an intermittent and for a poor connection at the AIR pump connector. Refer to Testing for Intermittent Conditions and Poor Connections and Connector Repairs in Wiring Systems.

Did you find and correct a condition?

--

Go to Step 58

Go to Step 56

42

Test for and intermittent and for a poor connection at the AIR solenoid. Refer to Testing for Intermittent Conditions and Poor Connections and Connector Repairs in Wiring Systems.

Did you find and correct a condition?

--

Go to Step 58

Go to Step 54

43

Test for shorted terminals and poor connections at the control module. Refer to Testing for Intermittent Conditions and Poor Connections and Connector Repairs in Wiring Systems.

Did you find and correct a condition?

--

Go to Step 58

Go to Step 57

44

Test the AIR solenoid supply voltage circuit for an open or high resistance. Refer to Wiring Repairs in Wiring Systems.

Did you find and correct a condition?

--

Go to Step 58

Go to Intermittent Conditions

45

  1. Remove the AIR solenoid.
  2. Inspect the AIR solenoid for water intrusion.

Is water contamination found on the outlet side of the AIR solenoid?

--

Go to Step 55

Go to Step 51

46

Inspect the AIR inlet hose for the following conditions.

    • Proper routing.
    • Damage

Did you find a condition?

--

Go to Step 56

Go to Intermittent Conditions

47

Repair the open or high resistance in the battery positive voltage circuit to the AIR pump relay. Refer to Wiring Repairs in Wiring Systems.

Did you complete the repair?

--

Go to Step 58

--

48

Repair the high resistance in the AIR pump supply voltage circuit. Refer to Wiring Repairs in Wiring Systems.

Did you complete the repair?

--

Go to Step 58

--

49

Repair the short to voltage in the AIR pump supply voltage circuit. Refer to Wiring Repairs in Wiring Systems.

Did you complete the repair?

--

Go to Step 58

--

50

Important: The AIR pump and AIR solenoid have a shared ground circuit.

Repair the open or high resistance in the AIR pump ground circuit. Refer to Wiring Repairs in Wiring Systems.

Did you complete the repair?

--

Go to Step 58

--

51

Replace the AIR Exhaust Check valves. Refer to Secondary Air Injection Check Valve and Check Valve Pipe Replacement - Bank 1 and Secondary Air Injection Check Valve and Check Valve Pipe Replacement - Bank 2 .

Did you complete the replacement?

--

Go to Step 56

--

52

Replace the AIR pump relay. Refer to Electrical Center Identification Views in Wiring Systems.

Did you complete the replacement?

--

Go to Step 58

--

53

Replace the AIR shut off valve. Refer to Secondary Air Injection Shutoff Valve Replacement .

Did you complete the replacement?

--

Go to Step 59

--

54

Replace the AIR solenoid. Refer to Secondary Air Injection Solenoid Valve Replacement .

Did you complete the replacement?

--

Go to Step 58

--

55

Important: Ensure the correct routing of the AIR hoses. The inlet side of the AIR pump is marked IN.

  1. Replace the AIR solenoid. Refer to Secondary Air Injection Solenoid Valve Replacement .
  2. Replace the AIR pump. Refer to Secondary Air Injection Pump Replacement .

Did you complete the replacements?

--

Go to Step 58

--

56

Important: Ensure the correct routing of the AIR hoses. The inlet side of the AIR pump is marked IN.

Replace the AIR pump. Refer to Secondary Air Injection Pump Replacement .

Did you complete the replacement?

--

Go to Step 58

--

57

Important: The replacement control module must be programmed.

Replace the control module.

Did you complete the replacement?

--

Go to Step 58

--

58

  1. Ensure all components and connectors are installed and secured.
  2. Command the AIR pump ON and OFF with a scan tool.
  3. Listen for AIR pump operation.

Does the AIR pump turn ON and OFF?

--

Go to Step 59

Go to Step 2

59

  1. Clear the DTCs with a scan tool.
  2. Turn OFF the ignition for 30   seconds.
  3. Start the engine.
  4. Operate vehicle within the Conditions for Running the DTC. You may also operate the vehicle within the Conditions that you observed from the Freeze Frame/Failure Records.

Does the DTC fail this ignition?

--

Go to Step 2

Go to Step 60

60

Observe the Capture Info with a scan tool.

Are there any DTCs that have not been diagnosed?

--

Go to Diagnostic Trouble Code (DTC) List

System OK