GM Service Manual Online
For 1990-2009 cars only
Makes
🢒
Chevrolet
🢒
2000
🢒
S10 Pickup - 2WD
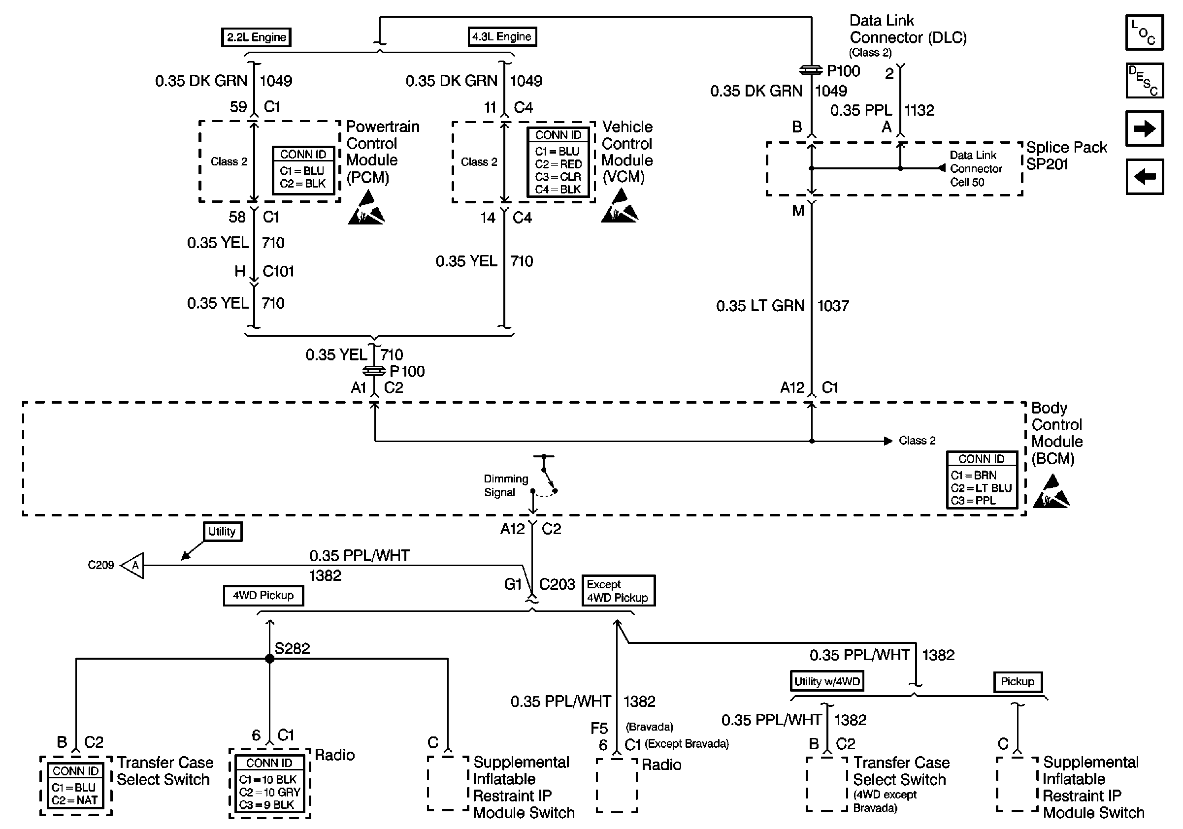
🢒 Cell 51: Dimming Signal
Cell 51: Dimming Signal
Cell 51: Dimming Signal
Powertrain Control Module Connector End Views
Handling ESD Sensitive Parts Notice
Handling ESD Sensitive Parts Notice
VCM Connector End Views
Body Control System Connector End Views
Handling ESD Sensitive Parts Notice
Transfer Case Control Connector End Views
Entertainment Connector End Views
Cell 51: Automatic Transmission Preference Switch and S390
Cell 50: Class 2 Communication (2.2L)
Body Control Module Components
Body Control System Circuit Description
Cell 51: Automatic Transmission Preference Switch and S390
Cell 51: Power and Ground