GM Service Manual Online
For 1990-2009 cars only
Makes
🢒
Chevrolet
🢒
2000
🢒
S10 Pickup - 2WD
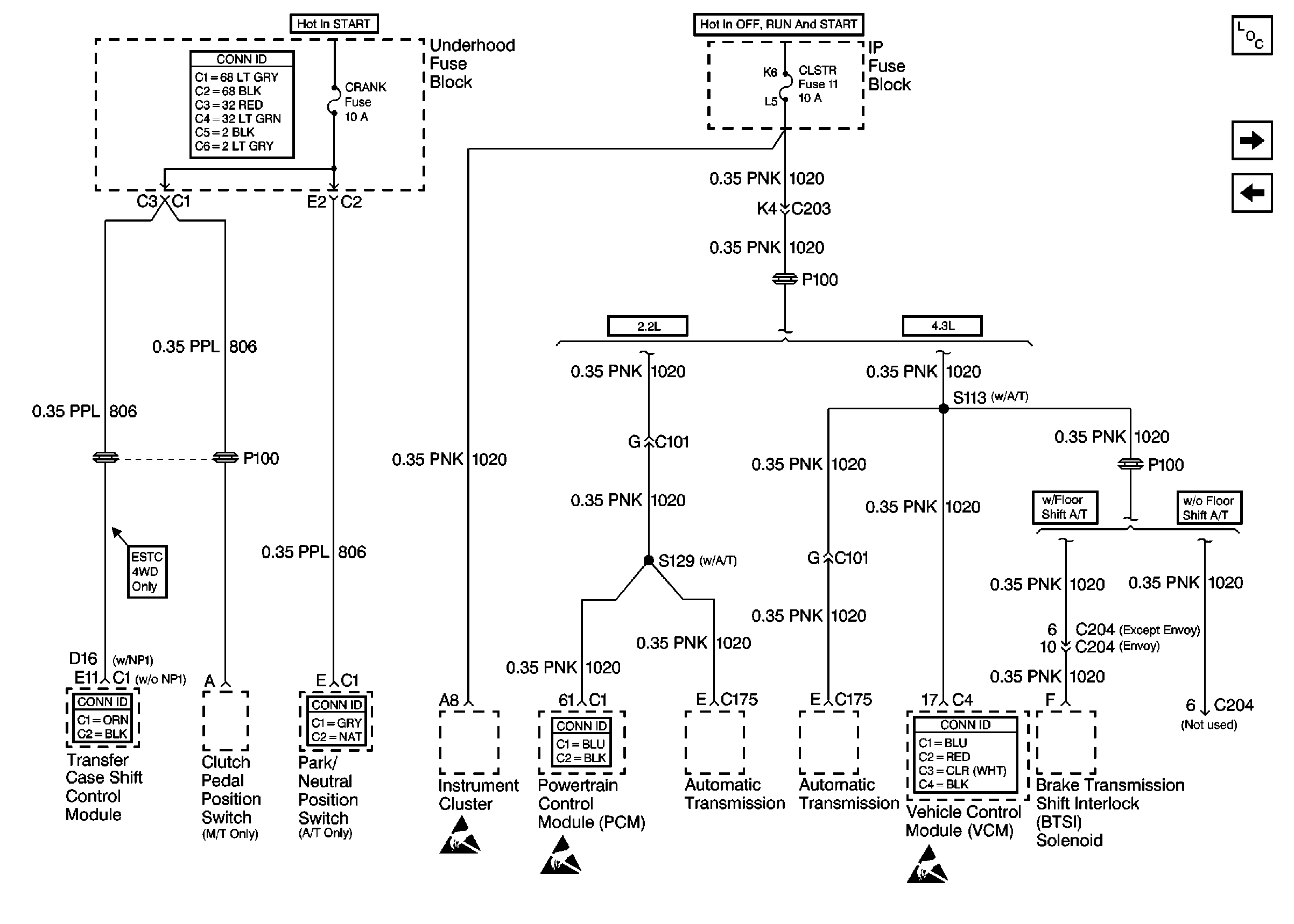
🢒 Cell 10: CRANK and CLSTR Fuses
Cell 10: CRANK and CLSTR Fuses
Cell 10: CRANK and CLSTR Fuses
Power and Grounding Connector End Views
Transfer Case Control Connector End Views
Tilt Wheel/Column Connector End Views
Powertrain Control Module Connector End Views
Handling ESD Sensitive Parts Notice
Handling ESD Sensitive Parts Notice
Handling ESD Sensitive Parts Notice
VCM Connector End Views
Power and Grounding Components
Cell 10: TURN, SIR and GAUGES Fuses
Cell 10: FR PRK, LR PRK, RR PRK, TRL PRK Fuses and Fog Lamp Relay (Utility)