GM Service Manual Online
For 1990-2009 cars only
Makes
🢒
Chevrolet
🢒
2000
🢒
S10 Pickup - 2WD
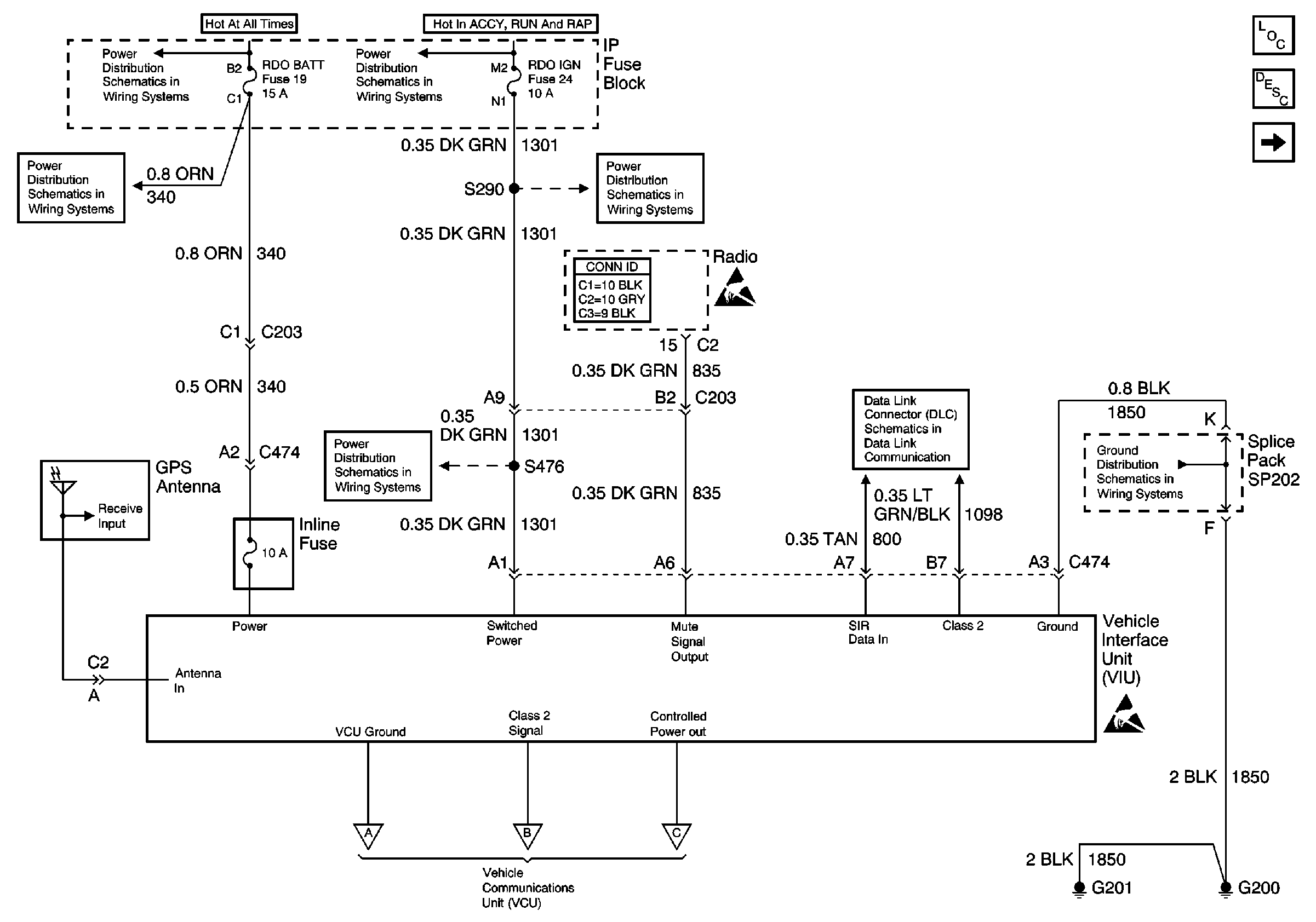
🢒 Vehicle Interface Unit (VIU) (Gen 1 - Dealer Installed)
Vehicle Interface Unit (VIU) (Gen 1 - Dealer Installed)
Vehicle Interface Unit (VIU) (Gen 1 -- Dealer Installed)
Cellular Communication Components
OnStar Circuit Description
Vehicle Communication Unit (VCU) and Floor Handset (Gen 1 - Dealer Installed)
AUX PWR, RDO BATT and HDLP SW Fuses
AUX PWR, RDO BATT and HDLP SW Fuses
RDO IGN and STR WHL RDO IGN Fuses
RDO IGN and STR WHL RDO IGN Fuses
Entertainment Connector End Views
Handling ESD Sensitive Parts Notice
RDO IGN and STR WHL RDO IGN Fuses
Power, Ground, Transfer Case Shift Control Module and Vehicle Interface Unit (VIU)
G200, G201 and G207 (Utility)
Handling ESD Sensitive Parts Notice
Vehicle Communication Unit (VCU) and Floor Handset (Gen 1 - Dealer Installed)