GM Service Manual Online
For 1990-2009 cars only
Makes
🢒
Chevrolet
🢒
2000
🢒
S10 Pickup - 2WD
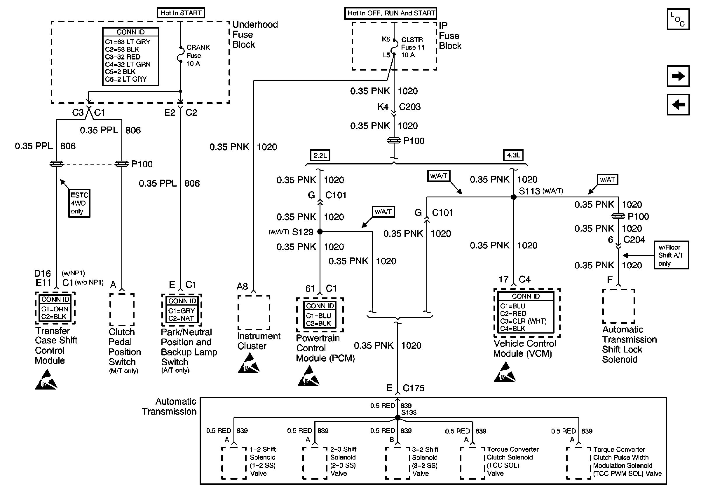
🢒 CRANK and CLSTR Fuses
CRANK and CLSTR Fuses
CRANK and CLSTR Fuses
Power and Grounding Components
TURN, SIR and GAUGES Fuses
FR PRK, LR PRK, RR PRK, TRL PRK Fuses and Fog Lamp Relay (Export)
Power and Grounding Connector End Views
Ign RUN and START Bus Bar
Ign RUN and START Bus Bar
Transfer Case Control Connector End Views
Handling ESD Sensitive Parts Notice
Automatic Transmission Related Connector End Views
Handling ESD Sensitive Parts Notice
Engine Controls Connector End Views
Handling ESD Sensitive Parts Notice
Engine Controls Connector End Views
Handling ESD Sensitive Parts Notice