GM Service Manual Online
For 1990-2009 cars only
Makes
🢒
Chevrolet
🢒
2000
🢒
S10 Pickup - 2WD
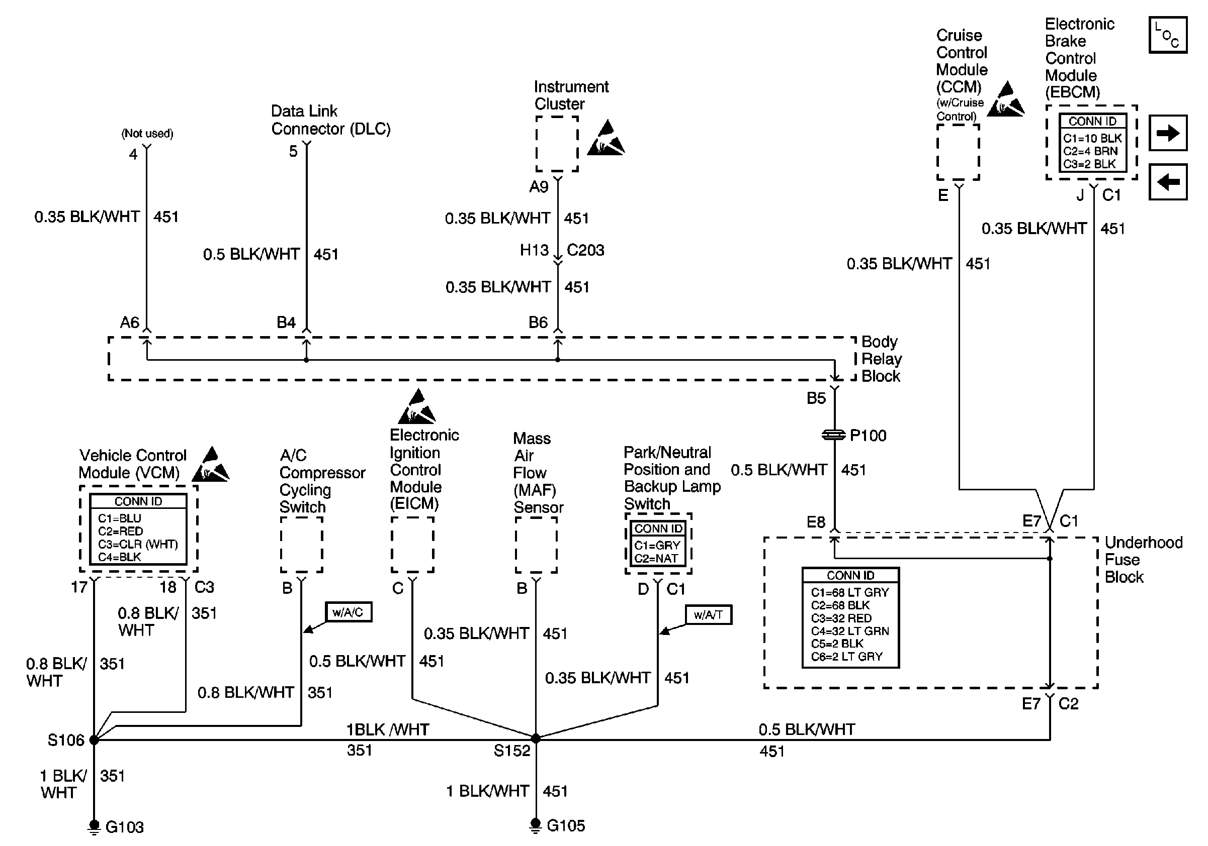
🢒 G103 and G105 (4.3L)
G103 and G105 (4.3L)
G103 and G105 (4.3L)
Power and Grounding Components
G104 and G117
G103 and G105 (2.2L)
Handling ESD Sensitive Parts Notice
Handling ESD Sensitive Parts Notice
Handling ESD Sensitive Parts Notice
Handling ESD Sensitive Parts Notice
Antilock Brake System Connector End Views
VCM Connector End Views
Shift Lock Control Connector End Views
Power and Grounding Connector End Views