GM Service Manual Online
For 1990-2009 cars only

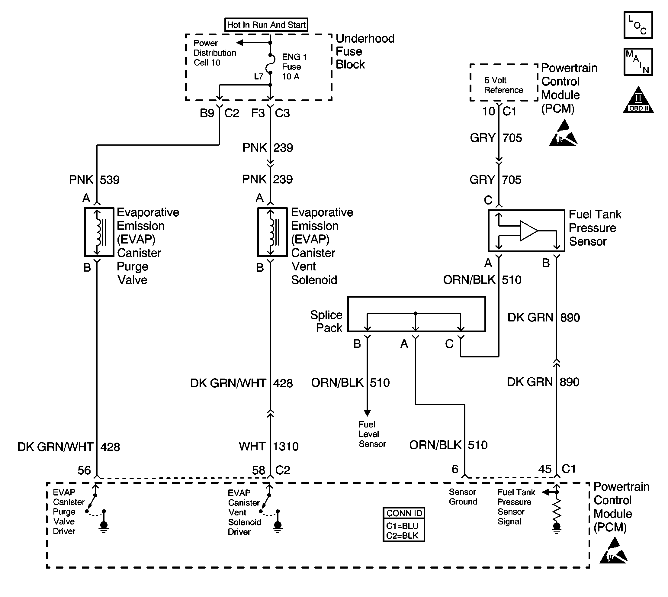
Object Number: 387281  Size: LF
Engine Controls Components
Fuel Level and Fuel Tank Pressure Sensors
OBD II Symbol Description Notice
Powertrain Control Module Connector End Views
Handling ESD Sensitive Parts Notice
Handling ESD Sensitive Parts Notice

Circuit Description

The evaporative system includes the following components:

    • The fuel tank
    • The EVAP vent solenoid
    • fuel tank pressure sensor
    • The fuel pipes and hoses
    • The fuel vapor lines
    • The fuel cap
    • The EVAP canister
    • The purge lines
    • The EVAP canister purge solenoid valve
    • The EVAP service port

The evaporative emission system is checked by applying vacuum to the EVAP system and by monitoring for a vacuum decay. The PCM monitors the vacuum level through the fuel tank pressure sensor signal. At an appropriate time, the EVAP canister purge solenoid valve and the EVAP vent solenoid are turned ON, allowing the engine to draw a small vacuum on the entire evaporative emission system. After the desired vacuum level has been achieved, the EVAP canister purge solenoid valve is turned OFF, sealing the system.

A restricted or blocked EVAP canister vent path is detected by drawing a vacuum on the EVAP system, turning OFF the EVAP vent solenoid and the EVAP canister purge solenoid valve (EVAP vent solenoid Open, EVAP purge PWM 0 percent), and monitoring the fuel tank vacuum sensor signal. With the EVAP vent solenoid open, any vacuum in the system should decrease quickly unless the vent path is blocked. A blockage can be caused by the following conditions:

    • A malfunctioning EVAP vent solenoid (stuck closed)
    • The vent hose for the following conditions:
       - Plugged
       - Kinked
       - Pinched
    • A shorted EVAP vent solenoid driver circuit
    • A plugged evaporative canister

If any of these conditions are present, DTC P0446 will set.

Conditions for Running the DTC

    • No active MAP DTCs
    • No active IAT DTCs
    • No active ECT DTCs
    • No active TP DTCs
    • No active oxygen sensor DTCs
    • No active fuel tank pressure DTCs
    • No active VSS DTCs
    • No active PCM Memory DTCs
    • The BARO is more than 75 kPa
    • The Start-up IAT is between 5°C and 29°C (41°F and 84°F)
    • The Start-up ECT is between 5°C and 29°C (41°F and 84°F)
    • The Start-up ECT is less than 8°C (14°F) above the Start-up IAT
    • The Start-up IAT is less than 1.5°C (3°F) above the Start-up ECT
    • The fuel tank level is between 15 percent and 85 percent
    • The TP sensor is between 7 percent and 35 percent
    • The vehicle speed is less than 70 MPH (113 KPH)
    • The Purge solenoid is enabled

Conditions For Setting the DTC

The EVAP system is unable to release vacuum during the diagnostic test.

Action Taken When the DTC Sets

    • The malfunction indicator lamp (MIL) will illuminate.
    • The PCM will record the operating conditions at the time that the diagnostic fails. The Freeze Frame and Failure Records buffers will store this information.
    • The EVAP purge function is disabled until the diagnostic passes.
    • A history DTC stores.

Conditions for Clearing the MIL/DTC

    • The MIL will turn off after 3 consecutive ignition cycles in which the diagnostic runs a pass.
    • A history DTC will clear after 40 consecutive warm up cycles without a malfunction.
    • A scan tool can clear the DTCs

Diagnostic Aids

Check for the following conditions:

    • Poor connection at PCM -- Inspect harness connectors for the following conditions:
       - Backed out terminals
       - Improper mating
       - Broken locks
       - Improperly formed or damaged terminals
       - Poor terminal to wire connection
    • Damaged harness -- Inspect the wiring harness to the EVAP vent solenoid and the fuel tank pressure sensor for an intermittent open or short circuit.
    • Kinked, pinched or plugged vent hose -- Verify that the vent hose between the canister and the EVAP vent solenoid is not restricted.

Check for charcoal particles. Refer to Evaporative Emission System Cleaning before starting repairs.

Reviewing the Fail Records vehicle mileage since the diagnostic test last failed may help determine how often the condition that causes the DTC to be set occurs. This may assist in diagnosing the condition.

Test Description

The numbers below refer to the step numbers on the Diagnostic Table.

  1. If a vent solenoid electrical malfunction is present, the purge system will not operate correctly. Repairing the electrical malfunction will usually correct the condition that set DTC P0446.

  2. This step tests the fuel tank pressure sensor at the ambient pressure.

  3. This step verifies that the fuel tank pressure sensor accurately reacts to the EVAP system pressure changes.

  4. This step tests for a blocked EVAP canister.

  5. This step duplicates the Powertrain On-Board Diagnostic test.

DTC P0446-Evaporative Emission (EVAP) Control System Vent Control

Step

Action

Value(s)

Yes

No

1

Did you perform the Powertrain On-Board Diagnostic (OBD) System Check?

--

Go to Step 2

Go to Powertrain On Board Diagnostic (OBD) System Check

2

  1. Turn ON the ignition, with the engine OFF.
  2. Install a scan tool.

Is DTC P0452, P0453 or P0461 also set?

--

Go to Diagnostic Trouble Code (DTC) List/Type

Go to step 3

3

  1. Command the EVAP canister purge solenoid valve ON and OFF with the scan tool.
  2. Command the vent solenoid ON and OFF with the scan tool.

Do the purge valve and the vent solenoid click when commanded ON and OFF?

--

Go to Step 4

Go to Powertrain Control Module Outputs Diagnosis

4

  1. Turn OFF the ignition.
  2. Disconnect the vapor line from the fuel tank at the EVAP canister.
  3. Turn ON the ignition, with the engine OFF.
  4. Observe the Fuel Tank Pressure sensor value with the scan tool.

Is the fuel tank pressure within the specified value range?

-0.32 - +0.32 kPa

(-1.28 - +1.28 in. H2O)

Go to Step 6

Go to Step 5

5

  1. Turn OFF the ignition.
  2. Inspect the EVAP vapor line from the fuel tank to the EVAP canister for the following conditions:
  3. • A pinched vapor line
    • A kinked vapor line
    • A plugged vapor line
  4. If you find a problem, repair the condition as necessary.

Did you find and correct the condition?

--

Go to Step 12

Go to DTC P0452 Fuel Tank Pressure Sensor Circuit Low Voltage

or

DTC P0453 Fuel Tank Pressure Sensor Circuit High Voltage

6

Important: : Before continuing with the diagnosis, zero the EVAP Pressure and Vacuum gauges on the J 41413 EVAP pressure/purge Diagnostic Station. Refer to the tool operating instructions.

  1. Reconnect all the EVAP hardware that was previously disconnected.
  2. Connect the J 41413 EVAP pressure/purge Diagnostic Station to the EVAP service port.
  3. Command the EVAP vent solenoid ON, or closed, with the scan tool.
  4. Important: Do not exceed the pressure given in the first specified value.

  5. Pressurize the EVAP system to the first specified value by using the J 41413 EVAP pressure/purge Diagnostic Station, and monitor the pressure using the gauge on the station.
  6. Observe the Fuel Tank Pressure on the scan tool.

Is the fuel tank pressure at the second specified value?

1.25 kPa

(5 in. H2O)

.96 kPa

(3.85 in. H2O)

Go to Step 7

Go to DTC P0452 Fuel Tank Pressure Sensor Circuit Low Voltage

or

DTC P0453 Fuel Tank Pressure Sensor Circuit High Voltage

7

  1. Maintain the EVAP pressure at the first specified value.
  2. Command the EVAP vent solenoid OFF, or open, with the scan tool, while observing the EVAP pressure gauge on the J 41413 EVAP pressure/purge Diagnostic Station.

Does the EVAP pressure return to the second specified value within 5 seconds?

1.25 kPa

(5 in. H2O)

0 kPa

(0 in. H2O)

Go to Diagnostic Aids

Go to Step 8

8

  1. Disconnect the large vent hose from the EVAP canister marked air.
  2. Switch the rotary switch on the J 41413 EVAP pressure/purge Diagnostic Station to PURGE.
  3. Start the engine.
  4. Allow the engine to reach the normal operating temperature.
  5. Command the EVAP purge solenoid valve ON with the scan tool.
  6. Observe the vacuum gauge for 5 seconds while holding the engine speed at the first specified value.

Does the vacuum remain below the second specified value?

2,500 RPM

2.49 kPa

(10 in. H2O)

Go to Step 9

Go to Step 11

9

  1. Turn OFF the ignition.
  2. Inspect the EVAP vent hose between the EVAP canister and the EVAP vent solenoid for the following conditions:
  3. • Kinks
    • Pinches
    • Plugs
  4. If you find a problem, repair the condition as necessary.

Did you complete any repairs?

--

Go to Step 12

Go to Step 10

10

    Notice: The EVAP canister may have released carbon particles which caused this part to fail and may cause damage to other components. Check the EVAP canister for loose carbon before returning the vehicle to service.

  1. Replace the EVAP vent solenoid. Refer to Evaporative Emission Vent Valve Replacement .
  2. If carbon particles are found in the component refer to Evaporative Emission System Cleaning .

Did you complete the replacement?

--

Go to Step 12

--

11

  1. Turn OFF the ignition.
  2. Notice: The EVAP canister may have released carbon particles which caused this part to fail and may cause damage to other components. Check the EVAP canister for loose carbon before returning the vehicle to service.

  3. Replace the EVAP canister. Refer to Evaporative Emission Vent Valve Replacement .
  4. Inspect for carbon particles that are loose and coming out of the EVAP canister, refer to Evaporative Emission System Cleaning .

Did you complete the replacement?

--

Go to Step 12

--

12

  1. Reconnect all of the EVAP hardware that was previously disconnected.
  2. Turn ON the ignition, with the engine OFF.
  3. Command the EVAP vent solenoid ON, or closed, with the scan tool.
  4. Pressurize the EVAP system to the first specified value.
  5. Switch the rotary switch on the J 41413 EVAP pressure/purge Diagnostic Station to HOLD.
  6. Command the EVAP vent solenoid OFF, or open, with the scan tool, while observing the J 41413 EVAP pressure gauge on the station.

Does the EVAP pressure return to the second specified value within 5 seconds?

1.25 kPa

(5 in. H2O)

0 kPa

(0 in. H2O)

Go to Step 13

Go to Step 3

13

  1. Use a scan tool to clear the DTCs.
  2. Operate the vehicle within the Conditions for Running the DTC as specified in the supporting text.

Does the DTC reset?

--

Go to Step 3

System OK