GM Service Manual Online
For 1990-2009 cars only
Makes
🢒
Chevrolet
🢒
2004
🢒
S10 Pickup - 4WD
🢒
Accessories
🢒
Entertainment
🢒 Radio/Audio System Schematics
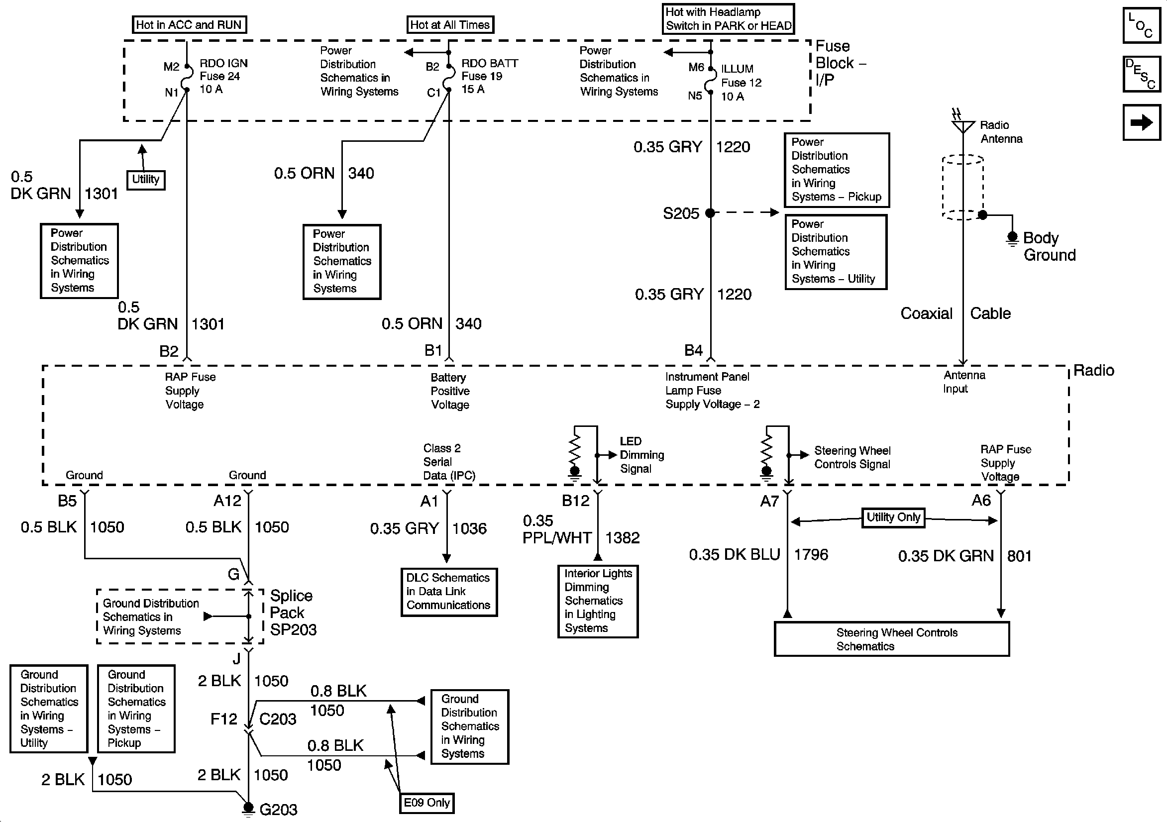
Figure
1:
Power, Ground, and Serial Data
Master Electrical Component List
Radio/Audio System Description and Operation w/ CTF
Speakers - Pickup except CrewCab
RDO IGN and STR WHL RDO IGN Fuses
B+ Bus Bar
ILLUM, STG WHL ILLUM, and PARK LP Fuses
AUX PWR, RDO BATT and HDLP SW Fuses
ILLUM Power - Pickup Except Crew Cab
ILLUM Power - Utility
04 S/T Steering Wheel System Schematics
LED Dimming Signal
Class 2 Serial Data
G203 and G204 - Utility w/Manual A/C
G203 and G204 - Pickup
G203 and G204 - Pickup
G203 and G204 - Utility w/Manual A/C
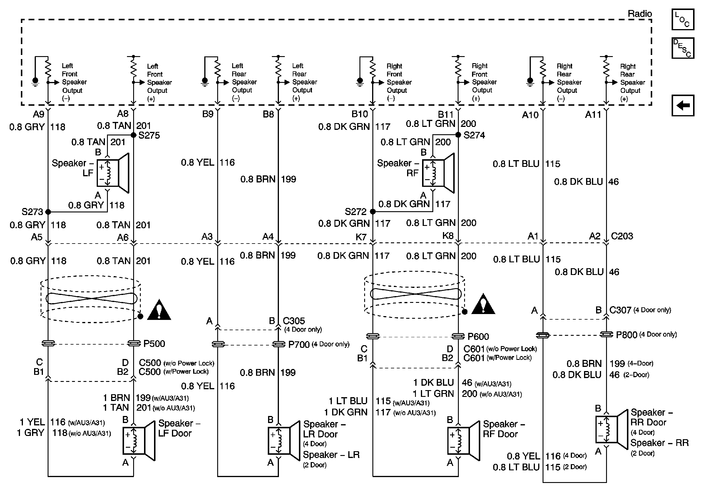
Figure
2:
Speakers - Pickup except CrewCab
Master Electrical Component List
Radio/Audio System Description and Operation w/ CTF
Speakers - CrewCab and Utility
Power, Ground, and Serial Data
Figure
3:
Speakers - CrewCab and Utility
Master Electrical Component List
Radio/Audio System Description and Operation w/ CTF
Speakers - Pickup except CrewCab
Entertainment Schematic Icons
Entertainment Schematic Icons