GM Service Manual Online
For 1990-2009 cars only
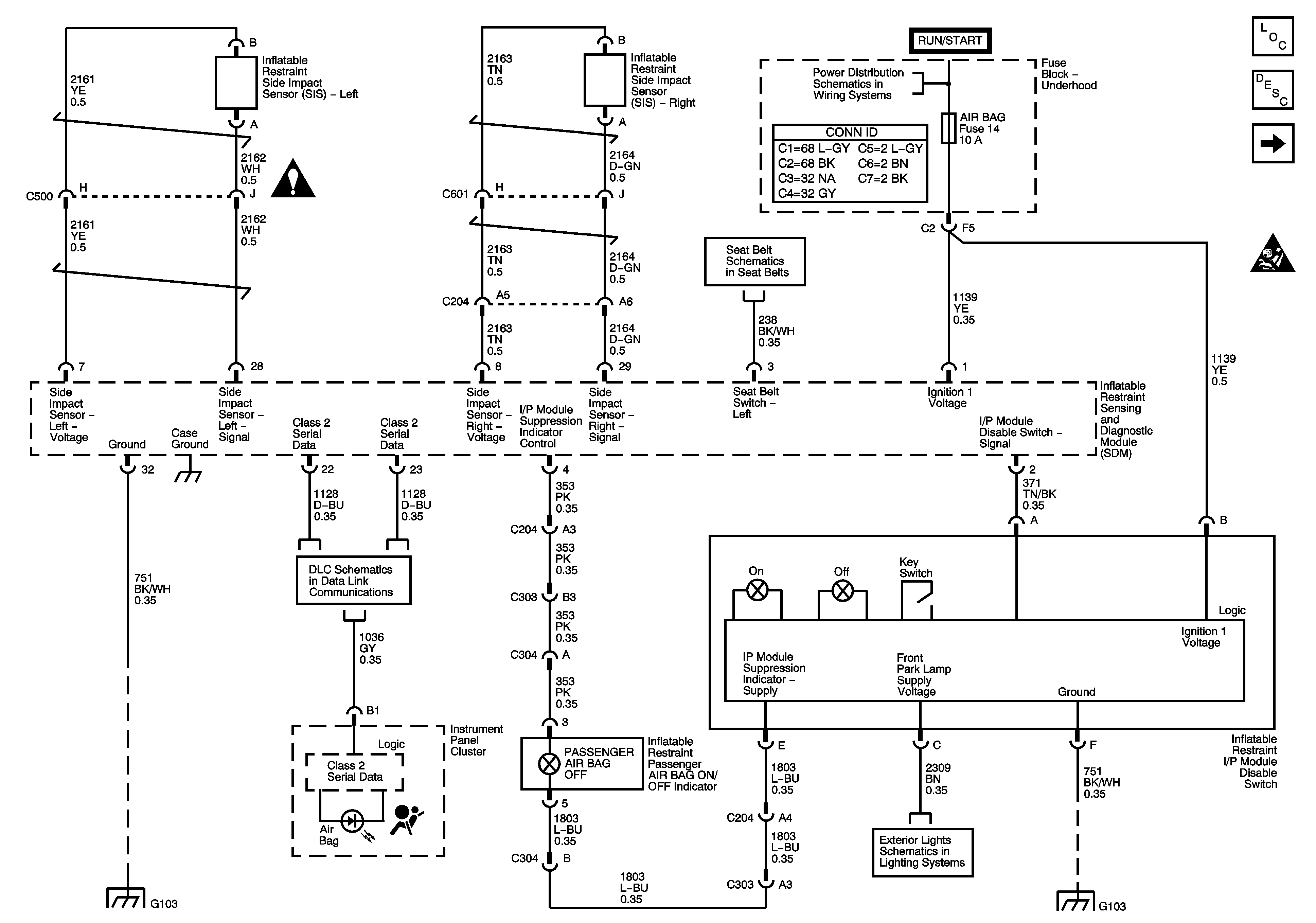
Figure 1:

Power, Ground, Serial Data and Disable Switch


Object Number: 1404668  Size: FS
Master Electrical Component List
SIR System Description and Operation
Driver and Passenger Inflatable Restraint Modules and Sensors
SIR Caution for Zoning
SIR Schematic Icons
Seat Belt Pretentioner, Seat Position Switches
PCM I, SIR, 02A, 02B AND ENG I Fuses
Data Link Connector
G103, G104
Park Lamps
G103, G104
Figure 2:

Driver and Passenger Inflatable Restraint Modules and Sensors


Object Number: 1222089  Size: FS
Master Electrical Component List
SIR System Description and Operation
Seatbelt Pretensioner and Seat Position Switches
Power, Grounds, Serial Data and Disable Switch
SIR Caution for Zoning
SIR Schematic Icons
SIR Schematic Icons
SIR Schematic Icons
SIR Schematic Icons
Figure 3:

Seat Position Switches


Object Number: 1222112  Size: FS
Master Electrical Component List
SIR System Description and Operation
Driver and Passenger Inflatable Restraint Modules and Sensors
SIR Caution for Zoning
Seat Belt Pretentioner, Seat Position Switches