GM Service Manual Online
For 1990-2009 cars only

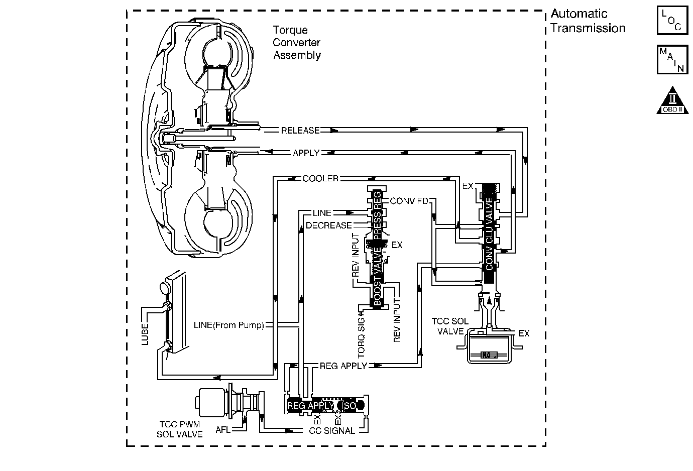
Object Number: 42275  Size: MF
Master Electrical Component List
Automatic Transmission Controls Schematics
OBD II Symbol Description Notice

Circuit Description

The torque converter clutch (TCC) solenoid valve is a normally-open exhaust valve that is used with the torque converter clutch pulse width modulation (TCC PWM) solenoid valve in order to control fluid acting on the converter clutch apply valve. The TCC solenoid valve attaches to the transmission case assembly extending into the pump cover. When grounded, energized, by the transmission control module (TCM), the TCC solenoid valve stops converter signal oil from exhausting. This causes converter signal oil pressure to increase and move the converter clutch apply valve against spring force and into the apply position. In this position, release fluid is open to an exhaust port and converter feed fluid fills the apply fluid circuit. The converter feed fluid applies the TCC. When the TCM no longer provides a ground path, the TCC solenoid valve de-energizes and apply fluid exhausts, releasing the TCC.

When the TCM detects high torque converter slip when the TCC is commanded OFF, then DTC P0741 sets. DTC P0741 is a type B DTC.

DTC Descriptor

This diagnostic procedure supports the following DTC:

DTC P0741 Torque Converter Clutch (TCC) System - Stuck Off

Conditions for Running the DTC

    • Ignition voltage between 8-18 volts.
    • The engine torque is greater than 50 N·m (37 lb ft).
    • The throttle position is 10 percent or greater.
    • The gear ratio is within the following ranges:
       - 1.41:1-1.56:1 - 2nd gear
       - 0.95:1-1.05:1 - 3rd gear
    • The TCC is commanded ON for 1 second.
    • The TCC duty cycle is greater than 60 percent for greater than 3 seconds.

Conditions for Setting the DTC

The TCM commands the TCC ON, and the TCC slip is 125 RPM or greater for 3 seconds 4 times during the same trip.

Action Taken When the DTC Sets

    • The TCM requests the ECM to illuminate the malfunction indicator lamp (MIL) during the second consecutive drive trip in which the Conditions for Setting the DTC are met.
    • The TCM commands elevated line pressure.
    • The TCM inhibits TCC.
    • The TCM inhibits 4th gear if the transmission is in Hot Mode.
    • The TCM freezes transmission adaptive functions.
    • At the time of the first failure, the TCM records the operating conditions when the Conditions for Setting the DTC are met. The TCM stores this information as a Failure Record.
    • At the time of the second failure, the ECM records the operating conditions when the Conditions for Setting the DTC are met. The ECM stores this information as a Freeze Frame.
    • The TCM stores DTC P0741 in TCM history.

Conditions for Clearing the DTC

    • The ECM turns OFF the MIL after the sixth consecutive drive trip in which the TCM does not send a MIL illumination request.
    • A scan tool can clear the DTC.
    • The TCM clears the DTC from TCM history if the vehicle completes 40 warm-up cycles without a non-emission related diagnostic fault occurring.
    • The TCM cancels the default actions when the ignition is OFF long enough in order to power down the TCM.

Diagnostic Aids

    • Inspect the transmission fluid lines to the radiator. The lines may be pinched, plugged or twisted.
    • Contamination may cause the TCC apply valve to stick in the valve body.
    • Internal damage to the torque converter may prevent TCC application.

Test Description

The number below refers to the step number on the diagnostic table.

  1. This step tests the hydraulic state of the TCC. When the TCM commands the TCC solenoid valve OFF, the slip speed should increase.

DTC P0741

Step

Action

Values

Yes

No

1

Did you perform the Diagnostic System Check - Vehicle?

--

Go to Step 2

Go to Diagnostic System Check - Vehicle

2

  1. Install a scan tool.
  2. Turn ON the ignition, with the engine OFF.
  3. Important: Before clearing the DTC, use the scan tool in order to record the Freeze Frame and Failure Records. Using the Clear Info. function erases the Freeze Frame and Failure Records from the transmission control module (TCM).

  4. Record the DTC Freeze Frame and Failure Records.
  5. Clear the DTC.
  6. Drive the vehicle in the D4 drive range in second, third, or fourth gear under steady acceleration, with a throttle position (TP) angle at 20 percent.

While the scan tool TCC Enable status is ON, does the scan tool display a TCC Slip Speed within the specified range?

-20 to +20 RPM

Go to Diagnostic Aids

Go to Step 3

3

The torque converter clutch TCC system is hydraulically stuck OFF. Inspect for the following conditions:

    • Torque converter clutch pulse width modulation (TCC PWM) solenoid valve mechanically stuck OFF or leaking.
    • TCC regulator apply valve stuck in the OFF position.
    • TCC Sol valve stuck in the OFF position or leaking.
    • TCC enable valve stuck in the OFF position.
    • Misaligned damaged or leaking valve body gasket.
    • Inspect the forward clutch input housing assembly for the input shaft fluid seal ring leaking or worn.

Did you find and correct any of the above conditions?

--

Go to Step 4

--

4

Perform the following procedure in order to verify the repair:

  1. Select DTC.
  2. Select Clear Info.
  3. Drive the vehicle in D4 with the TCC ON and the throttle above 10 percent. Ensure that the scan tool TCC Slip Speed is -25 to +25 RPM for 2.8 seconds.
  4. Select Specific DTC.
  5. Enter DTC P0741.

Has the test run and passed?

--

Go to Step 5

Go to Step 2

5

With the scan tool, observe the stored information, capture info, and DTC Info.

Does the scan tool display any DTCs that you have not diagnosed?

--

Go to Diagnostic Trouble Code (DTC) List - Vehicle

System OK