GM Service Manual Online
For 1990-2009 cars only
Makes
🢒
Chevrolet
🢒
2006
🢒
SSR
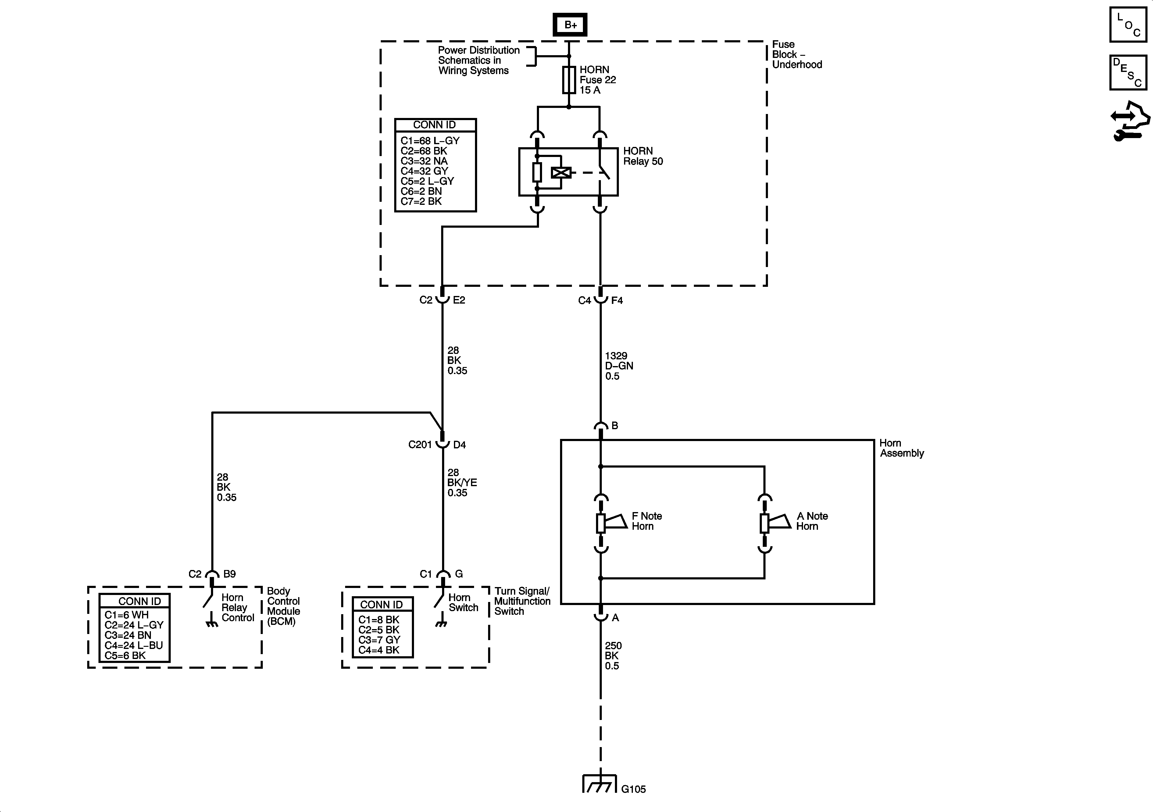
🢒 Horns Schematics
Horns Schematics
Master Electrical Component List
Horns System Description and Operation
Control Module References
B+ Bus Underhood Fuse Block
G105