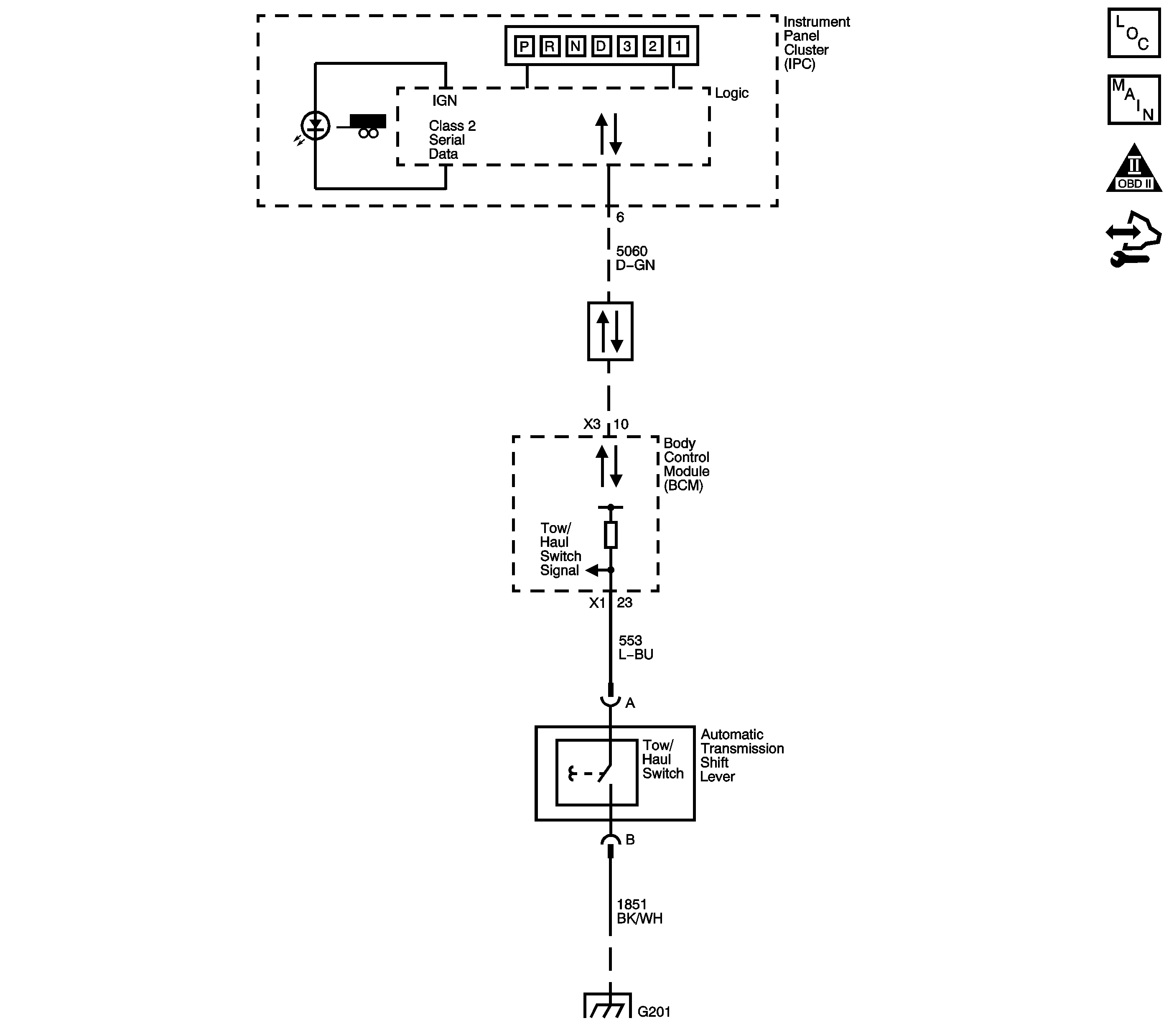
Tow/haul mode enables the operator to achieve enhanced shift performance when towing or hauling a load. When tow/haul mode is selected, the tow/haul switch input signal to the body control module (BCM) is momentarily toggled to zero volts. This signals the transmission control module (TCM) to extend the length of time between upshifts and increase transmission line pressure. Cycling the tow/haul switch again disables tow/haul mode and returns the transmission to a normal shift pattern.
This diagnostic procedure supports the following DTC:
DTC P071A Transmission Tow Mode Switch Circuit
| • | No Transmission Mode Switch Signal DTC P1762. |
| • | The engine speed is greater than 500 RPM for 5 seconds. |
| • | The system voltage is 10-18 volts. |
The Tow Mode switch remains closed, low voltage, for 600 seconds.
| • | The TCM does not illuminate the malfunction indicator lamp (MIL). |
| • | The TCM records the operating conditions when the Conditions for Setting the DTC are met. The TCM stores this information as Failure Records. |
| • | The TCM stores DTC P071A in TCM history. |
| • | A scan tool can clear the DTC. |
| • | The TCM clears the DTC from TCM history if the vehicle completes 40 warm-up cycles without an emission-related diagnostic fault occurring. |
| • | The TCM cancels the DTC default actions when the fault no longer exists and the DTC passes. |
If the electrical circuit tests are OK and the tow/haul shift pattern is not occurring, there may be a mechanical/hydraulic condition that prevents tow/haul operation. Refer to Symptoms - Automatic Transmission .
The numbers below refer to the step numbers on the diagnostic table.
This step tests for a faulty tow/haul switch.
This step tests for voltage input from the BCM to the tow/haul switch.
This step tests for ground integrity.
Step | Action | Values | Yes | No |
|---|---|---|---|---|
1 |
Does the scan tool display Active when the switch is first pressed, and then Inactive when the switch is pressed again? | -- | Go to Step 2 | |
Does the scan tool Tow/Haul Mode indicate a status change? | -- | Go to Step 7 | Go to Step 3 | |
Using the DMM and the J 35616 , measure the voltage at the tow/haul switch signal circuit of the tow/haul switch connector. Is ignition voltage measured? | -- | Go to Step 6 | Go to Step 4 | |
4 | Using the DMM and the J 35616 , measure the voltage at the tow/haul switch signal circuit of the body control module (BCM). Is ignition voltage measured? | -- | Go to Step 5 | Go to Step 8 |
5 | Test the signal circuit of the tow/haul switch for an open or shorted condition. Refer to Circuit Testing and Wiring Repairs . Did you find and correct the condition? | -- | Go to Step 9 | Go to Testing for Intermittent Conditions and Poor Connections |
Test the ground circuit of the tow/haul switch for an open or shorted condition. Refer to Circuit Testing and Wiring Repairs . Did you find and correct the condition? | -- | Go to Step 9 | Go to Testing for Intermittent Conditions and Poor Connections | |
7 | Replace the tow/haul switch. Refer to Shift Lever Replacement . Did you complete the replacement? | -- | Go to Step 9 | -- |
8 | Replace the BCM. Refer to Control Module References . Did you find and correct the condition? | -- | Go to Step 9 | -- |
9 | After the repair is complete, observe Tow/Haul Mode on the scan tool display, while cycling the tow/haul switch. Does the scan tool display Active when the switch is first pressed, and then Inactive when the switch is pressed again? | -- | System OK | Go to Step 1 |