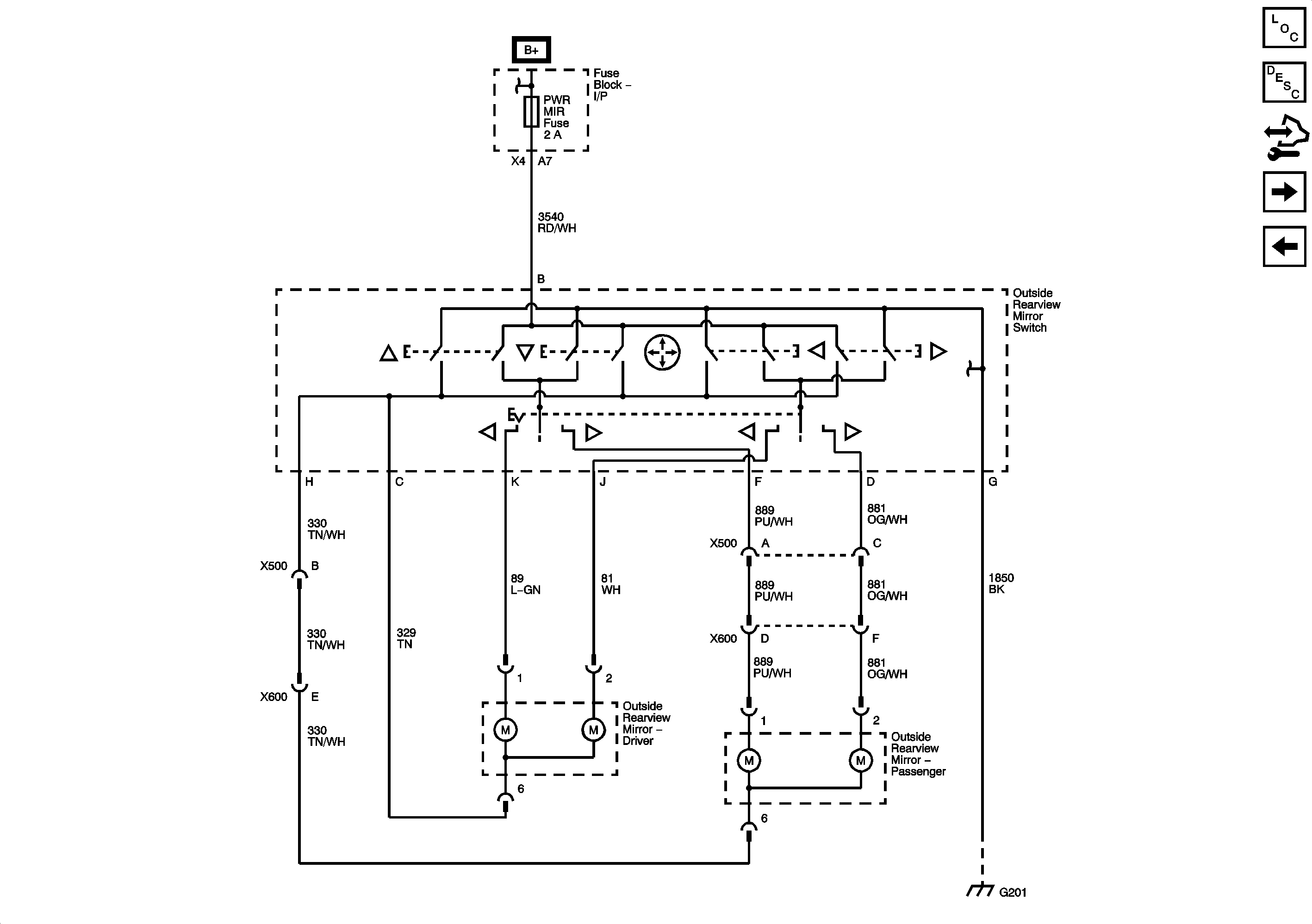
GM Service Manual Online
For 1990-2009 cars only
Figure 1:

Driver (AN3/DL3)


Object Number: 2064588  Size: FS
Figure 2:

Passenger (AN3/DL3)


Object Number: 2064590  Size: FS
Figure 3:

Position Controls (DL8/DPN without AN3/DL3)


Object Number: 2064594  Size: FS
Figure 4:

Heat (DL8/DPN without AN3/DL3)


Object Number: 2064597  Size: FS