GM Service Manual Online
For 1990-2009 cars only
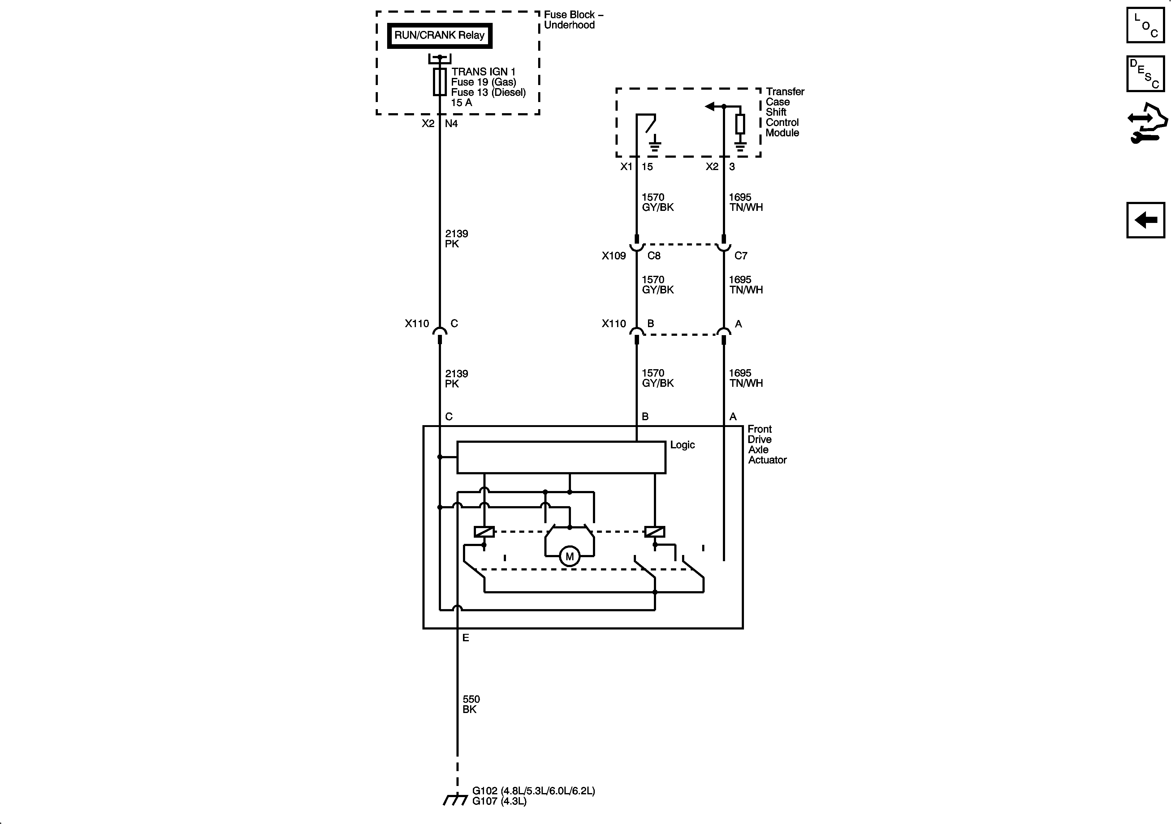
Figure 1:

Power, Ground and Shift Controls


Object Number: 2065363  Size: FS
Figure 2:

Transfer Case Controls


Object Number: 2065366  Size: FS
Figure 3:

Front Axle Controls


Object Number: 2065368  Size: FS