GM Service Manual Online
For 1990-2009 cars only
Makes
🢒
Chevrolet
🢒
1999
🢒
Tahoe - 2WD
🢒
Body and Accessories
🢒
Retained Accessory Power
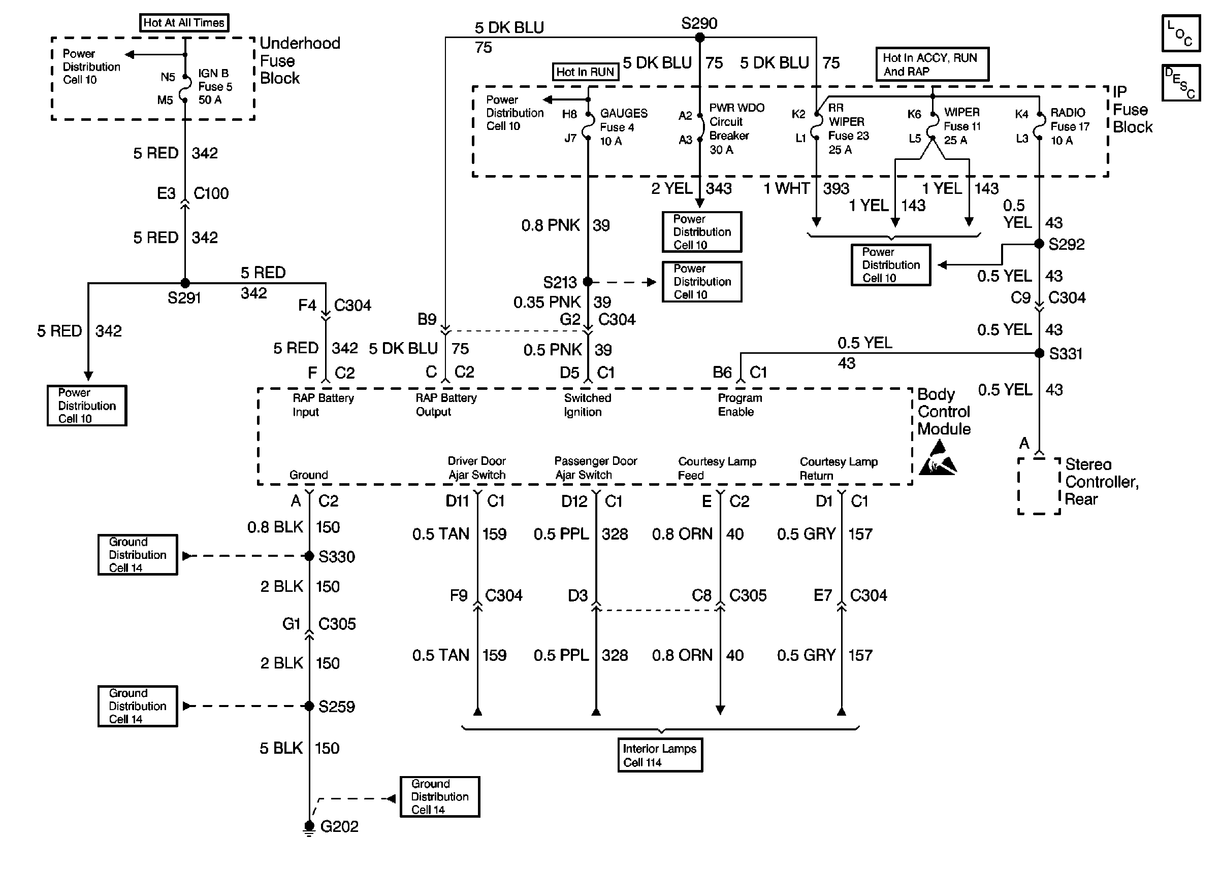
🢒 Retained Accessory Power (RAP) Schematics
BCM and Fuses
Retained Accessory Power (RAP) Components
Retained Accessory Power (RAP) Circuit Description
Cell 10: Battery, and Underhood Fuse Block
Cell 10: IGN A Fuse and Ignition Switch
Cell 10: RR WIPER, WIPER, RADIO, and PWR WDO Circuit Breaker
Cell 10: GAUGES Fuse
Cell 10: RR WIPER, WIPER, RADIO, and PWR WDO Circuit Breaker
Cell 10: IGN B Fuse and Ignition Switch
Handling Electrostatic Discharge Sensitive Parts Notice
Cell 14: G202 (4 of 4)
Cell 14: G202 (2 of 4)
Cell 14: G202 (1 of 4)
Courtesy Lamps and Door Jambs