GM Service Manual Online
For 1990-2009 cars only

Object Number: 348736  Size: MF
Engine Controls Component Views
Engine Controls Schematics
OBD II Symbol Description Notice
Handling ESD Sensitive Parts Notice

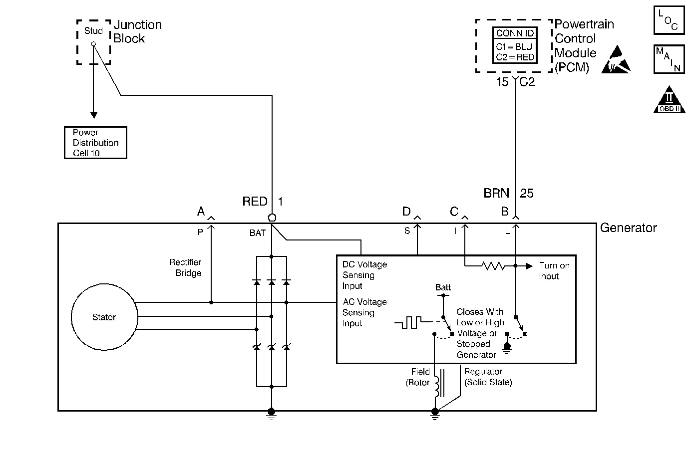
Circuit Description

The generator has an input to the PCM called the F Terminal to indicate the percentage of total capacity that the generator is producing. This signal is detected by the PCM as a duty cycle from the generator and displayed on the scan tool as a percentage. The PCM can monitor the generators output under all conditions to determine if it is functioning normally.

When there is low demand from the electrical system on the generator, a low duty cycle percentage will be displayed. As more accessory load is placed on the generator, the duty cycle output detected by the PCM will approach 100 percent. A normally functioning generating system will never reach 100 percent as indicated on the scan tool.

Conditions for Running the DTC

The engine is operating.

Conditions for Setting the DTC

    • The F Terminal indicates a duty cycle less than 10 percent with the engine running.
    • All conditions met for 6 seconds.

Action Taken When the DTC Sets

    • The PCM stores the DTC information into memory when the diagnostic runs and fails.
    • The malfunction indicator lamp (MIL) will not illuminate.
    • The PCM records the operating conditions at the time the diagnostic fails. The PCM stores this information in the Failure Records.

Conditions for Clearing the DTC

    • A last test failed, or current DTC, clears when the diagnostic runs and does not fail.
    • A history DTC will clear after 40 consecutive warm-up cycles, if no failures are reported by this or any other non-emission related diagnostic.
    • Use a scan tool in order to clear the DTC.

Diagnostic Aids

    • DTCs P1637 and P1638 may set at the same time depending on the failure. Also, the L-terminal circuit can cause a DTC P1638 to set. This diagnostic table diagnoses both DTCs P1637 and P1638.
    • Use a scan tool in order to diagnosis the generator circuits. The scan tool should display Inactive for the L terminal and 10-40 percent for the F terminal when the ignition is ON. When the engine is operating, the display should indicate that the L terminal is Active and the F terminal is more than 10 percent.
    • A generator fault, such as a shorted output diode, malfunctioning regulator, open or shorted rotor, or open sense lead or battery feed may cause a low battery charge. Refer to Charging System Test in Engine Electrical for further information and generator diagnosis.
    • For an intermittent condition, refer to Symptoms .

Test Description

The numbers below refer to the step numbers on the Diagnostic Table.

  1. This step verifies the fault is current.

  2. Inspect the circuit for an open or a short to ground if the test lamp did not illuminate.

  3. If the scan tool displays Active, this indicates the circuit is open.

  4. This step tests the F terminal for being shorted to a voltage. With the ignition ON, the F terminal should display between 10-40 percent. If the F terminal displays greater than 40 percent, inspect the circuit for a short to voltage.

  5. When the engine is started the L terminal should be active.

  6. This step is testing the L terminal for an open. If the L terminal displays Active when the circuit is grounded, this indicates the circuit is open.

  7. This step is testing the F terminal circuit for an open or a short to ground. If the F terminal parameter goes to 99 percent the condition is within the generator.

Step

Action

Values

Yes

No

1

Did you perform the Powertrain On-Board Diagnostic (OBD) System Check?

--

Go to Step 2

Go to Powertrain On Board Diagnostic (OBD) System Check

2

Important: The following tests assumes that the generator belt is installed correctly and in good condition. The battery is adequately charged.

  1. Install a scan tool.
  2. Turn ON the ignition with the engine OFF.
  3. Monitor the DTC Information with a scan tool.

Did DTC P1637 and/or P1638 fail this ignition?

--

Go to Step 4

Go to Step 3

3

  1. Start the engine.
  2. Monitor the DTC Information with a scan tool.

Did DTC P1637 and/or P1638 fail this ignition?

--

Go to Step 4

Go to Diagnostic Aids

4

  1. Turn OFF the engine.
  2. Disconnect the generator 4-way electrical connector.
  3. Turn ON the ignition with the engine OFF.
  4. Probe the generator sense circuit (terminal S on generator) with the test lamp J 35616-200 connected to ground and then probe the generator battery feed circuit (mounted to rear of generator) with the test lamp connected to ground.

Does the test lamp illuminate for both circuits?

--

Go to Step 5

Go to Diagnostic System Check - Engine Electrical in Engine Electrical

5

  1. Turn OFF the ignition.
  2. Reconnect the generator 4-way electrical connector.
  3. Turn ON the ignition with the engine OFF.
  4. Monitor the L terminal parameter with a scan tool in the Engine 3 Data list.

Does the scan tool display L terminal as inactive?

--

Go to Step 6

Go to Step 8

6

Monitor the F terminal parameter with a scan tool in the Engine 3 Data list.

Is the F terminal percentage less than the specified value?

40%

Go to Step 7

Go to Step 13

7

  1. Start the engine.
  2. Monitor the L terminal parameter.

Does the scan tool display L terminal as inactive?

--

Go to Step 14

Go to Step 10

8

  1. Turn OFF the engine.
  2. Disconnect the generator 4-way electrical connector.
  3. Jumper the L terminal at the Generator harness connector to battery ground.
  4. Monitor the Generator L terminal using a scan tool.

Does the scan tool display L terminal as inactive?

--

Go to Step 20

Go to Step 9

9

  1. Turn OFF the ignition.
  2. Disconnect the PCM connector C2 located on the opposite side of the manufacturer's logo. Refer to Powertrain Control Module Replacement .
  3. Test the continuity of the L terminal circuit from the PCM harness connector to the generator harness connector using the DMM. Refer to Testing for Continuity in Wiring Systems.

Does the DMM indicate continuity within the specified range?

0-2ohms

Go to Step 18

Go to Step 15

10

  1. Disconnect the generator 4-way electrical connector.
  2. Probe the F terminal at the Generator harness connector with the test lamp J 35616-200 connected to B+ .
  3. Monitor the Generator F terminal using a scan tool while probing the circuit with a test lamp J 35616-200 to B+.

Did the Generator F terminal parameter change from 0 to 99 percent?

--

Go to Step 20

Go to Step 11

11

Test the continuity of the F terminal circuit from the generator harness connector to battery ground with the DMM. Refer to Testing for Continuity in Wiring Systems.

Does the DMM indicate continuity within the specified range?

0-10ohms

Go to Step 16

Go to Step 12

12

  1. Turn OFF the ignition.
  2. Disconnect the PCM connector C2 located on the opposite side of the manufacturer's logo. Refer to Powertrain Control Module Replacement .
  3. Test the continuity of the F terminal circuit from the PCM harness connector to the generator harness connector with the DMM. Refer to Testing for Continuity in Wiring Systems.

Does the DMM indicate continuity within the specified range?

0-2ohms

Go to Step 18

Go to Step 15

13

  1. Disconnect the generator 4-way electrical connector.
  2. Monitor the Generator F terminal with a scan tool.

Is the F terminal percentage at the specified value?

0%

Go to Step 21

Go to Step 17

14

  1. Disconnect the generator 4-way electrical connector.
  2. Monitor the Generator L terminal with a scan tool.

Does the scan tool display L terminal as inactive?

--

Go to Step 16

Go to Step 21

15

Repair the open/high resistance in the generator circuit. Refer to Wiring Repairs in Wiring Systems.

Is the action complete?

--

Go to Step 22

--

16

Repair the short to ground in the generator circuit. Refer to Wiring Repairs in Wiring Systems.

Is the action complete?

--

Go to Step 22

--

17

Repair the short to voltage on the F terminal circuit. Refer to Wiring Repairs in Wiring Systems.

Is the action complete?

--

Go to Step 22

--

18

  1. Inspect for a poor connection at the PCM harness connector. Refer to Testing for Intermittent Conditions and Poor Connections in Wiring Systems.
  2. If you find a poor connection, repair the connection as necessary. Refer to Repairing Connector Terminals in Wiring Systems.

Is the action complete?

--

Go to Step 22

Go to Step 19

19

Important: Program the replacement PCM.

Replace the PCM. Refer to Powertrain Control Module Replacement .

Is the action complete?

--

Go to Step 22

--

20

  1. Inspect for poor connections at the generator electrical connector. Refer to Testing for Intermittent Conditions and Poor Connections in Wiring Systems.
  2. If you find a poor connection, repair the connection as necessary. Refer to Repairing Connector Terminals in Wiring Systems.

Did you find and correct the condition?

--

Go to Step 22

Go to Step 21

21

Replace the generator. Refer to Generator Replacement in Engine Electrical.

Is the action complete?

--

Go to Step 22

--

22

  1. Select the Diagnostic Trouble Code (DTC) option and the Clear DTC Information option using the scan tool.
  2. Start the engine and idle at the normal operating temperature.
  3. Select the Diagnostic Trouble Code (DTC) option and the Specific DTC option, then enter the DTC number using the scan tool.
  4. Operate the vehicle within the Conditions for Running the DTC as specified in the supporting text, if applicable.

Does the scan tool indicate that this diagnostic ran and passed?

--

Go to Step 23

Go to Step 2

23

Select the Capture Info option and the Review Info option using the scan tool.

Does the scan tool display any DTCs that you have not diagnosed?

--

Go to the applicable DTC table

System OK