GM Service Manual Online
For 1990-2009 cars only
Makes
🢒
Chevrolet
🢒
1998
🢒
Tracker - 2WD
🢒
Engine
🢒
Engine Electrical
🢒 Starting and Charging Schematics
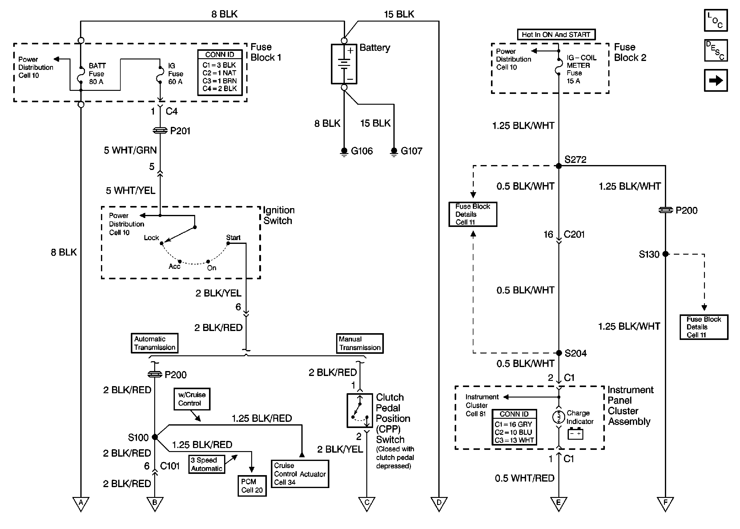
Figure
1:
Cell 30: Battery, CPP Switch, Fuse Block 1, Fuse Block 2, Ignition Switch, and I/P
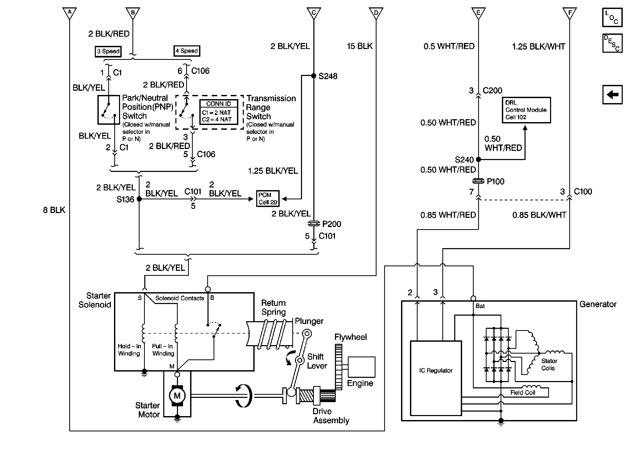
Figure
2:
Cell 30: Generator, Park/Neutral Position (PNP) Switch, Starter Solenoid, Transmission Range Switch