GM Service Manual Online
For 1990-2009 cars only

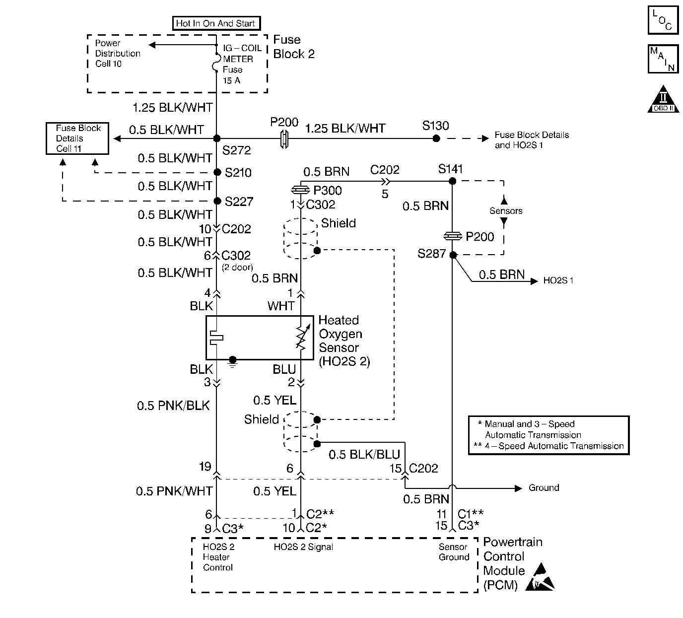
Object Number: 72378  Size: LF
Cell 20: HO2S
OBD II Symbol Description Notice
Handling ESD Sensitive Parts Notice

Circuit Description

In order to control emissions of Hydrocarbons (HC), Carbon Monoxide (CO), and Oxides of Nitrogen (NOx), a three-way catalytic (TWC) converter is used. The catalyst within the converter promotes a chemical reaction that oxidizes the HC and CO present in the exhaust gases. The oxidation process converts the HC and CO into harmless water vapor and carbon dioxide. The catalyst also reduces NOx by converting NOx to nitrogen. The powertrain control module has the ability to monitor this process using the HO2S 1 and the HO2S 2. The HO2S 1 produces an output signal which indicates the amount of oxygen present in the exhaust gases entering the TWC converter. The HO2S 2 produces an output signal that indicates the oxygen storage capacity of the catalyst in the TWC converter. The oxygen storage capacity of the catalyst is an indicator of the converter's ability to convert exhaust gases efficiently. The HO2S 1 output signal is more active than the HO2S 2 output signal when the catalyst is operating efficiently.

Conditions for Setting the DTC

    • Engine speed greater than 1,600 RPM.
    • Engine coolant temperature greater than or equal to 70°C (158°F).
    • Barometric pressure greater than 75 kPa.
    • Fuel tank level greater than 15%.
    • In closed loop mode with the above conditions met for 3 minutes.

The voltage average is less than 120 mV or greater than 900 mV.

OR

The pull-up voltage is greater than 4.5 volts for 2 seconds.

Action Taken When the DTC Sets

    • The PCM illuminates the malfunction indicator lamp (MIL) after two consecutive ignition cycles in which the diagnostic runs with the fault active.
    • The PCM records the operating conditions at the time the diagnostic fails. This information is stored in the Freeze Frame buffer.

Conditions for Clearing the MIL/DTC

    • The MIL turns OFF after three consecutively passing trips without a fault present.
    • A History DTC clears after 40 consecutive warm-up cycles without a fault.
    • Use the scan tool Clear DTC Information function or disconnect the PCM battery feed in order to clear the DTC.

Diagnostic Aids

Check for any of the following conditions:

    • Inspect the exhaust system for leaks. Check the exhaust system between the three way catalytic converter and the flange for leaks, for corrosion, or for loose or missing hardware. Repair as necessary.
    • Misrouted heated oxygen sensor wiring. The sensor pigtail may be misrouted and contacting the exhaust system causing a problem in the sensor circuitry.
    • Inspect the HO2S 2 carefully for physical damage. Road hazards are more likely to damage the HO2S 2 because of the sensor's location under the vehicle chassis.
    • A shorted heated oxygen sensor (HO2S). An HO2S 2 that is shorted to ground or voltage can set a DTC P0136. Water contamination of the HO2S 2 can cause a short to occur in the sensor circuitry. A DTC P0136 that occurs more frequently when driving through standing water or when operating the vehicle in wet driving conditions can indicate a water intrusion. Replace the HO2S 2 if the sensor is adversely affected by moisture.
    • A faulty HO2S 2 electrical connection to the PCM.

An intermittent malfunction may be caused by a problem in the HO2S 2 sensor electrical circuit. Inspect the wiring harness and components for any of the following conditions:

    • Backed out terminals.
    • Improper mating of terminals.
    • Broken electrical connector locks.
    • Improperly formed or damaged terminals.
    • Faulty terminal to wiring connections.
    • Physical damage to the wiring harness.
    • A broken wire inside the insulation.
    • Corrosion of electrical connections, splices, or terminals.

If a DTC P0136 cannot be duplicated, the information included in the Freeze Frame data can be useful in determining vehicle operating conditions when the DTC was first set.

Test Description

The numbers below refer to the step numbers in the Diagnostic Table.

  1. The Powertrain (OBD) System Check prompts the technician to complete some basic checks and store the Freeze Frame data on the scan tool if applicable. This creates an electronic copy of the data taken when the fault occurred. The information is then stored in the scan tool for later reference.

  2. Check for a short to voltage in the HO2S 2 signal circuit if the HO2S 2 voltage is greater than 1 V.

  3. Review the Freeze Frame data to determine when the DTC set. Record this information always.

  4. The HO2S 2 may be shorted to ground, causing the voltage value displayed in the values column to not change. Check for a short to ground in the HO2S 2 signal circuit if the displayed voltage value remains constant.

Step

Action

Value(s)

Yes

No

1

Did you perform the Powertrain On-Board Diagnostic (OBD) System Check?

--

Go to Step 2

Go to Powertrain On Board Diagnostic (OBD) System Check

2

  1. Start the engine.
  2. Run the engine at 2000 RPM for approximately 5 minutes.
  3. Select the HO2S 2 parameter on the scan tool.
  4. Observe the HO2S 2 voltage.

Is the HO2S 2 voltage switching between the specified values?

100 mV to 900 mV

Go to Step 3

Go to Step 4

3

  1. Turn ON the ignition, leaving the engine OFF.
  2. Clear the scan tool information.
  3. Operate the vehicle within the Freeze Frame conditions as noted.

Is a DTC P0136 set?

--

Go to Step 4

Go to Diagnostic Aids

4

  1. Disconnect the HO2S 2 electrical connector.
  2. Jumper the HO2S 2 signal circuit (PCM side) to ground.

Does the scan tool indicate HO2S 2 voltage below the specified value?

100 mV

Go to Step 5

Go to Step 7

5

  1. Connect a test light to B+.
  2. Probe the HO2S 2 ground circuit (PCM side) with a test light connected to B+.

Is the test light ON?

--

Go to Step 6

Go to Step 8

6

Replace the HO2S 2. Refer to Heated Oxygen Sensor Replacement .

Is the action complete?

--

Go to Step 11

--

7

  1. Check for an open HO2S 2 signal circuit or a poor connection.
  2. Repair as necessary. Refer to Wiring Repairs in Wiring Systems.

Was a repair necessary?

--

Go to Step 11

Go to Step 9

8

  1. Check for an open HO2S 2 ground circuit or a poor connection.
  2. Repair as necessary. Refer to Wiring Repairs in Wiring Systems.

Was a repair necessary?

--

Go to Step 11

Go to Step 10

9

  1. Check for a short in the HO2S 2 signal circuit.
  2. Repair as necessary. Refer to Wiring Repairs in Wiring Systems.

Was a repair necessary?

--

Go to Step 11

Go to Step 10

10

Replace the PCM. Refer to Powertrain Control Module Replacement .

Is the action complete?

--

Go to Step 11

--

11

  1. Perform the scan tool Clear DTC Information function and road test the vehicle within the Freeze Frame conditions that set the DTC.
  2. Review the scan tool data and check for DTCs. The repair is complete if no DTCs are stored

Are any DTCs displayed on the scan tool?

--

Go to the Applicable DTC Table

System OK